108.0198.24.06.98
ՀԱՅԱՍՏԱՆԻ ՀԱՆՐԱՊԵՏՈՒԹՅԱՆ
ԷՆԵՐԳԵՏԻԿԱՅԻ ՆԱԽԱՐԱՐՈՒԹՅՈՒՆ
Հ Ր Ա Մ Ա Ն
N 198-ԳՄ 24.06.1998 թ. |
ԷԼԵԿՏՐԱԿԱՅԱՆՔՆԵՐՈՒՄ ՕԳՏԱԳՈՐԾՎՈՂ ՊԱՇՏՊԱՆՈՒԹՅԱՆ ՄԻՋՈՑՆԵՐԻ ԿԻՐԱՌՄԱՆ ԵՎ ՓՈՐՁԱՐԿՄԱՆ ԿԱՆՈՆՆԵՐԻ, ԴՐԱՆՑ ՆԵՐԿԱՅԱՑՎՈՂ ՏԵԽՆԻԿԱԿԱՆ ՊԱՀԱՆՋՆԵՐԻ ՀԱՍՏԱՏՄԱՆ ՄԱՍԻՆ
Հիմք ընդունելով Հայաստանի Հանրապետության էներգետիկայի նախարարության կանոնադրության 2 կետի «ե» և «ժդ» ենթակետերը
ՀՐԱՄԱՅՈՒՄ ԵՄ
1. Հաստատել «Էլեկտրակայանքներում օգտագործվող պաշտպանության միջոցների կիրառման և փորձարկման կանոնները, դրանց ներկայացվող տեխնիկական պահանջները» (կցվում է):
2. Կանոնները ներկայացնել ՀՀ արդարադատության նախարարության` պետական գրանցման:
3. Սույն կանոններն ուժի մեջ մտնելու պահից ՀՀ-ում չկիրառել ԽՍՀՄ էներգետիկայի նախարարության կողմից 1982 թ. հաստատված «Էլեկտրակայանքներում օգտագործվող պաշտպանության միջոցների կիրառման և փորձարկման կանոնները, դրանց ներկայացվող տեղնիկական պահանջները»:
Նախարար |
Գ. Մարտիրոսյան |
ՀԱՅԱՍՏԱՆԻ ՀԱՆՐԱՊԵՏՈՒԹՅԱՆ ԷՆԵՐԳԵՏԻԿԱՅԻ ՆԱԽԱՐԱՐՈՒԹՅՈՒՆ
Հաստատված է |
ԷԼԵԿՏՐԱԿԱՅԱՆՔՆԵՐՈՒՄ ՕԳՏԱԳՈՐԾՎՈՂ ՊԱՇՏՊԱՆՈՒԹՅԱՆ ՄԻՋՈՑՆԵՐԻ ԿԻՐԱՌՄԱՆ ԵՎ ՓՈՐՁԱՐԿՄԱՆ
Կ Ա Ն Ո Ն Ն Ե Ր
ԴՐԱՆՑ ՆԵՐԿԱՅԱՑՎՈՂ ՏԵԽՆԻԿԱԿԱՆ
Պ Ա Հ Ա Ն Ջ Ն Ե Ր
Գործարկվում են առաջին անգամ
«ԷՆԵՐԳԵՏԻԿԱՅԻ ԻՆՍՏԻՏՈՒՏ» ՊՓԲԸ «ԷՆԵՐԳԱԼՈՒՐԵՐ»
ԼՐԱՏՎԱԿԱՆ ԿԵՆՏՐՈՆ
ԵՐԵՎԱՆ 1998 Թ.
ԿԱՆՈՆՆԵՐՈՒՄ ԸՆԴՈՒՆՎԱԾ ՀԻՄՆԱԿԱՆ ՏԵՐՄԻՆՆԵՐ
| ||
Տերմին |
Սահմանում | |
| ||
Աշխատողի պաշտպանության միջոց | Աշխատողի վրա վտանգավոր և (կամ) վնասակար արտադրական գործոնների ներգործության կանխման կամ նվազեցման համար նախատեսված միջոց | |
Աշխատողի կոլեկտիվ պաշտպանության միջոց | Արտադրական սարքավորանքի, արտադրական պրոցեսի, արտադրական շինության (շենքի) կամ արտադրական հարթակի հետ կառուցվածքային և (կամ) ֆունկցիոնալ կապ ունեցող պաշտպանության միջոցներ | |
Աշխատողի անհատական պաշտպանության միջոց | Մարդու մարմնի կամ նրա մասերի վրա հագցվող, կամ նրա կողմից օգտագործվող պաշտպանության միջոց | |
Էլեկտրապաշտպանական միջոց | Էլեկտրաանվտանգության ապահովման համար նախատեսված պաշտպանության միջոց | |
Հիմնական էլեկտրապաշտպանության միջոց | Մեկուսացվող էլեկտրապաշտպանության միջոց, որի մեկուսացումը երկարատև պահում է էլեկտրակայանքի աշխատանքային լարումը և որը թույլ է տալիս աշխատել լարման տակ գտնվող հոսանքատար մասերի վրա | |
Լրացուցիչ էլեկտրապաշտպանական միջոց | Մեկուսացնող էլեկտրապաշտպանական միջոց, որն ինքնըստինքյան չի կարող տվյալ լարման դեպքում ապահովել պաշտպանությունը հոսանքահարումից, բայց լրացնում է հիմնական պաշտպանության միջոցը, ինչպես նաև ծառայում է հպման լարումից և քայլի լարումից պաշտպանելու համար | |
Հպման լարում | Լարում, որն առաջանում է մարդու մարմնի վրա` հոսանքի շղթայի երկու կետին հպվելիս, այդ թվում նաև էլեկտրակայանքի մասերի միջև մեկուսացման վնասվածքի դեպքում, որոնց հպվում է մարդը միաժամանակ | |
Քայլի լարում | Միակցման հոսանքի` հողի մեջ տարահոսմամբ պայմանավորված լարում` հողի կամ հատակի երկու կետի միջև, դրանց հետ մարդու` ոտքերով միաժամանակ հպման դեպքում | |
Անվտանգության նշան | Նշան, որը նախատեսված է մարդուն հնարավոր վտանգի մասին նախազգուշացնելու, որոշ գործողություններ արգելելու և հրահանգելու համար, ինչպես նաև տեղեկացնելու օբյեկտների դասավորության մասին, որոնց օգտագործումը կապված է արտադրական գործոնների վտանգավոր և (կամ) վնասակար ներգործության հետևանքների բացառման կամ նվազեցման հետ | |
Անվտանգության գունանշան | Նշան, որը նախատեսված է մարդու ուշադրությունը հրավիրելու համար արտադրական սարքավորանքի և (կամ) շինարարական կառուցվածքի առանձին տարրերի վրա, որոնք կարող են լինել վտանգավոր և (կամ) վնասակար արտադրական գործոնների աղբյուրներ, հրդեհաշիջման միջոցների և անվտանգության նշանի վրա | |
Չաղավաղված էլեկտրական դաշտի լարվածություն | Մարդու ներկայությամբ չաղավաղված էլեկտրական դաշտի լարվածություն, որը որոշվում է այն գոտում, որտեղ առաջիկայում մարդը պիտի գտնվի աշխատանքի ընթացքում | |
Էկրանավորող սարքվածք | Աշխատատեղերում էլեկտրական դաշտի լարվածությունը նվազեցնող կոլեկտիվ պաշտպանության միջոց | |
Էլեկտրական դաշտի ազդեցության գոտի | Տարածություն, որտեղ 50Հց հաճախության էլեկտրական դաշտի լարվածությունը գերազանցում է 5 կՎ/մ | |
Աշխատանք լարման տակ | Աշխատանքային լարման տակ գտնվող հոսանքատար մասերին հպվելով, կամ մինչև հոսանքատար մասերը թույլատրելիից փոքր հեռավորության վրա կատարվող աշխատանք | |
Անվտանգ հեռավորություն | Մարդու և վտանգավոր ու վնասակար արտադրական գործոնի աղբյուրի միջև նվազագույն հեռավորություն, որի դեպքում մարդը գտնվում է վտանգավոր գոտուց դուրս |
1. ԸՆԴՀԱՆՈՒՐ ԴՐՈՒՅԹՆԵՐ
1.1. ԿԱՆՈՆՆԵՐԻ ՆՇԱՆԱԿՈՒՄԸ ԵՎ ԿԻՐԱՌՄԱՆ ՏԻՐՈՒՅԹԸ
1.1.1. Սույն Կանոնները տարածվում են մինչև 1000 Վ և բարձր լարման էլեկտրակայանքներում օգտագործվող պաշտպանության միջոցների վրա և սահմանում են պաշտպանության միջոցների դասակարգումը, ցուցակը, դրանց ներկայացվող պահանջները, փորձարկումների ծավալը, մեթոդիկան և նորմերը, դրանց օգտագործման և պահպանման կարգը, ինչպես նաև էլեկտրակայանքների և արտադրական բրիգադների` պաշտպանության միջոցներով համալրման նորմերը:
Պաշտպանության դեր կատարող էլեկտրակայանքների կառուցվածքների մասերը (անշարժ ցանկապատեր, էկրանավորող սարքվածքներ, հողակցող դանակներ և այլն) սույն Կանոններում չեն դիտարկվում:
1.1.2. Կանոնները պարտադիր են ճյուղի արտադրական նշանակման ձեռնարկությունների ու կազմակերպությունների և էլեկտրաէներգիա սպառողների էլեկտրակայանքներում աշխատանք կատարելիս, անկախ գերատեսչական պատկանելությունից և սեփականության ձևից:
Կանոնների` զբաղեցրած պաշտոնին կամ մասնագիտությանը համապատասխան ծավալով իմանալը պարտադիր է էլեկտրակայանքների նորոգումը, շահագործումը, շինարարությունը, տեղակայումը և կարգաբերումը իրականացնող ղեկավարների, ինժեներատեխնիկական անձնակազմի և բանվորների համար:
Համապատասխան մասնագիտությունների բանվորների աշխատանքի պաշտպանության հրահանգները պետք է սույն Կանոնների հետ համապատասխանության բերվեն:
1.1.3. Էլեկտրակայանքներում օգտագործվող պաշտպանության միջոցները պետք է լիովին բավարարեն համապատասխան ստանդարտներին և սույն Կանոնների պահանջներին:
Սույն Կանոններում չնշված պաշտպանության միջոցների մշակումը պետք է կատարվի համապատասխան պետական մարմինների հետ համաձայնությամբ:
1.1.4. Մինչև 100 0Վ և բարձր լարման էլեկտրակայանքները սպասարկելիս, օգտագործվում են հոսանքահարումից պաշտպանության միջոցներ (էլեկտրապաշտպանական միջոցներ), էլեկտրական դաշտի բարձր լարվածություններից կոլեկտիվ և անհատական պաշտպանության միջոցներ (ԳՕՍՏ 12.4.011-89):
1.1.5. Էլեկտրապաշտպանության միջոցներին դասվում են.
բոլոր տեսակի մեկուսացնող ձողերը (օպերատիվ, չափիչ, հողակցման վերադրման),
մեկուսացնող և էլեկտրաչափիչ աքցանները,
բոլոր տեսակի և լարման դասերի լարման ցուցիչները (գազապարպիչ լամպով, ոչ հպումային, իմպուլսային տեսակի, շիկացման լամպով և ուր.),
մեկուսացված գործիքը,
դիէլեկտրիկ ձեռնոցները, բոտիները, կրկնակոշիկները, մեկուսացնող տակդիրները,
պաշտպանական ցանկապատերը (վահաններ, պահպանակներ, մեկուսացնող մակադրակներ, թասակներ),
շարժական հողակցումները,
էլեկտրակայանքներում փորձարկումներ և չափումներ կատարելիս աշխատանքի անվտանգության ապահովման սարքվածքներն ու հարմարանքները (ֆազերի համընկնման ստուգման լարման ցուցիչներ, մալուխի ծակման սարքվածքներ, տարանցումում լարումների տարբերության որոշման սարքվածք, մալուխների վնասվածքների ցուցիչներ և այլն),
անվտանգության պլակատները և նշանները,
110 կՎ և բարձր լարման էլեկտրակայանքներում, ինչպես նաև մինչև 1000 Վ էլեկտրացանցերում լարման տակ նորոգման աշխատանքներ կատարելու համար այլ պաշտպանության միջոցները, մեկուսացնող սարքվածքները և հարմարանքները (պոլիմերային և ճկուն մեկուսիչներ, մեկուսացնող սանդուղքներ, ճոպաններ, փոխագուցավոր աշտարակների և վերելակների ներդիրներ, պոտենցիալի փոխադրման և հավասարեցման ձողեր, ճկուն մեկուսացնող պատվածքներ և մակադրակներ և այլն):
1.1.6. Մեկուսացնող էլեկտրապաշտպանական միջոցները բաժանվում են հիմնականի և լրացուցչի:
1000 Վ-ից բարձր լարման էլեկտրակայանքներում աշխատելու համար հիմնական էլեկտրապաշտպանական միջոցներին պատկանում են.
բոլոր տեսակի մեկուսացնող ձողերը,
մեկուսացնող և էլեկտրաչափիչ աքցանները,
լարման ցուցիչները,
էլեկտրակայանքներում փորձարկումներ և չափումներ կատարելիս աշխատանքի անվտանգության ապահովման սարքվածքները և հարմարանքները (ֆազերի համընկման ստուգման լարման ցուցիչներ, մալուխի ծակման սարքվածքներ, մալուխների վնասվածքների ցուցիչներ և այլն),
110 կՎ և բարձր լարման էլեկտրակայանքներում լարման տակ նորոգման աշխատանքներ կատարելու համար այլ պաշտպանության միջոցները, մեկուսացնող սարքվածքներն ու հարմարանքները (պոլիմերային մեկուսիչներ, մեկուսացնող սանդուղքներ և այլն):
1.1.7. Մինչև 1000 Վ լարման էլեկտրակայանքներում աշխատելու համար հիմնական էլեկտրապաշտպանական միջոցներին պատկանում են.
մեկուսացնող ձողերը,
մեկուսացնող և էլեկտրաչափիչ աքցանները,
լարման ցուցիչները,
դիէլեկտրիկ ձեռնոցները,
մեկուսացված գործիքը:
1.1.8. 1000 Վ-ից բարձր լարման էլեկտրակայանքներում աշխատելու համար լրացուցիչ էլեկտրապաշտպանական միջոցներին պատկանում են.
դիէլեկտրիկ ձեռնոցները,
դիէլեկտրիկ բոտիները,
դիէլեկտրիկ գորգերը,
մեկուսացնող տակդիրները և մակադրակները,
մեկուսացնող թասակները,
պոտենցիալի փոխադրման և հավասարեցման ձողերը:
1.1.9. Մինչև 1000Վ լարման էլեկտրակայանքներում աշխատելու համար լրացուցիչ էլեկտրապաշտպանական միջոցներին պատկանում են.
դիէլեկտրիկ կրկնակոշիկները,
դիէլեկտրիկ գորգերը,
մեկուսացնող տակդիրները և մակադրակները,
մեկուսացնող թասակները:
1.1.10. Բարձր լարվածության էլեկտրական դաշտից պաշտպանության միջոցներին դասվում են ` ՕԳ-ի հաղորդալարի պոտենցիալի վրա և ՕԳ-ի վրա և ԲԲՍ-ում հողի պոտենցիալի վրա աշխատելու համար անհատական էկրանավորող լրակազմերը, ինչպես նաև հանովի և շարժական էկրանավորող սարքվածքներն ու անվտանգության պլակատները:
1.1.11. Բացի թվարկած պաշտպանության միջոցներից, էլեկտրակայանքներում կիրառվում են հետևյալ դասերի անհատական պաշտպանության միջոցները (ԱՊՄ).
գլխի պաշտպանության միջոցները (պաշտպանական սաղավարտներ),
աչքերի և դեմքի պաշտպանության միջոցները (ակնոցներ և պաշտպանական վահանակներ),
շնչառության օրգանների պաշտպանության միջոցները (հակագազեր և շնչադիմակներ),
ձեռքերի պաշտպանության միջոցները (թաթմաններ),
բարձրությունից անկման պաշտպանության միջոցները (ապահովիչ գոտիներ և ճոպաններ):
1.1.12. Անհրաժեշտ էլեկտրապաշտպանական միջոցների, բարձր լարվածության էլեկտրական դաշտերից պաշտպանության միջոցների և անհատական պաշտպանության միջոցների ընտրությունը կանոնակարգվում է սույն Կանոններով, «Էլեկտրակայանքների շահագործման անվտանգության տեխնիկայի կանոններ»-ով, «Սպառողների էլեկտրակայանքների շահագործման անվտանգության տեխնիկայի կանոններ»-ով, առողջապահական նորմերով և այլ համապատասխան նորմատիվատեխնիկական փաստաթղթերով, հաշվի առնելով տեղային պայմանները:
Անհատական պաշտպանության միջոցների կոնկրետ տեսակները ընտրելիս, հարկ է օգտվել ԱՊՄ-ի համապատասխան գրացուցակներից և դրանց կիրառման հանձնարարականներից:
1.1.13. Հիմնական էլեկտրապաշտպանական միջոցները օգտագործելիս, բավական է մեկ լրացուցիչ կիրառում, բացառությամբ սույն Կանոններում վերապահված դեպքերի:
Քայլի լարումից աշխատողին պաշտպանելու անհրաժեշտության դեպքում, այնպիսի լրացուցիչ էլեկտրապաշտպանական միջոցները, ինչպիսիք են դիէլեկտրիկ բոտիները կամ կրկնակոշիկները, կարող են օգտագործվել առանց հիմնական պաշտպանության միջոցների:
1.2. ՊԱՇՏՊԱՆՈՒԹՅԱՆ ՄԻՋՈՑՆԵՐԻՑ ՕԳՏՎԵԼՈՒ ԿԱՐԳԸ
1.2.1. Ճյուղի և էլեկտրաէներգիա սպառողների էլեկտրակայանքները սպասարկող անձնակազմը պետք է ապահովված լինի բոլոր անհրաժեշտ պաշտպանության միջոցներով, ուսուցված լինի կիրառման կանոններին և պարտավոր է օգտվել դրանցից` աշխատանքի անվտանգությունը ապահովելու համար:
Պաշտպանության միջոցները, որպես գույքային ունեցվածք, պետք է գտնվեն էլեկտրակայանքների շինություններում (բաշխիչ սարքվածքներում, էլեկտրակայանների արտադրամասերում, տրանսֆորմատորային ենթակայաններում, էլեկտրացանցերի բաշխիչ կետերում և այլն), կամ մտնեն օպերատիվ-շրջիկ բրիգադների, շահագործական սպասարկման բրիգադների, շարժական բարձրավոլտ լաբորատորիաների (և այլն) գույքային ունեցվածքի մեջ, ինչպես նաև տրամադրվեն անհատական օգտագործման համար:
1.2.2. Շահագործման կազմակերպման համակարգի, տեղային պայմանների և համալրման նորմերի (հավելված 8) համապատասխան, գույքային պաշտպանության միջոցները բաշխվում են օբյեկտների, օպերատիվ շրջիկ բրիգադների միջև:
Այդպիսի բաշխումը, պահելու տեղի ցուցումով, պետք է գրանցված լինի ձեռնարկության գլխավոր ճարտարագետի (ցանցային շրջանի պետի) կամ էլեկտրատնտեսության համար պատասխանատու անձի կողմից հաստատված ցուցակներում:
1.2.3. Համալրման նորմերին համապատասխան, ժամանակին անձնակազմը ապահովելու և էլեկտրակայանքները փորձարկված պաշտպանության միջոցներով համալրելու, պատշաճ պահելու և անհրաժեշտ պաշար ստեղծելու, ժամանակին պարբերական զննումներ և փորձարկումներ կատարելու, ոչ պիտանի միջոցների վերացման և դրանց հաշվառքի կազմակերպման համար պատասխանատվությունը կրում են ` արտադրամասի, ծառայության, ենթակայանների խմբի, ցանցի տեղամասի պետը, տեղամասի վարպետը, որի տնօրինության տակ են գտնվում էլեկտրակայանքները կամ աշխատատեղերը, իսկ ձեռնարկությունում ամբողջությամբ ` գլխավոր ճարտարագետը, կամ էլեկտրատնտեսության համար պատասխանատու անձը:
1.2.4. Առանձին էլեկտրակայանքի համար տրված պաշտպանության միջոցների ոչ պիտանիությունը հայտնաբերելիս, սպասարկող անձնակազմը պարտավոր է դրանք անհապաղ հանել գործողությունից, այդ մասին տեղյակ պահել 1.2.3 կետում նշված անձանցից որևէ մեկին և գրանցում կատարել պաշտպանության միջոցների հաշվառման և պահպանման մատյանում (հավելված 1), կամ օպերատիվ փաստաթղթում:
1.2.5. Պաշտպանության միջոցները անհատական օգտագործման համար ստացած անձինք պատասխանատվություն են կրում դրանց ճիշտ շահագործման և ժամանակին խոտանման համար:
1.3. ՊԱՇՏՊԱՆՈՒԹՅԱՆ ՄԻՋՈՑՆԵՐԻ ՊԱՀՊԱՆՄԱՆ ԿԱՐԳԸ
1.3.1. Պաշտպանության միջոցները պետք է պահվեն և տեղափոխվեն դրանց սարքինությունը և գործածման պիտանիությունը ապահովող պայմաններում, հետևաբար դրանք պետք է պաշտպանված լինեն խոնավացումից, աղտոտումից և մեխանիկական վնասվածքներից:
1.3.2. Պաշտպանության միջոցները անհրաժեշտ է պահել փակ շինություններում:
Շահագործման մեջ գտնվող ռետինե պաշտպանության միջոցները պետք է պահպանել գործիքներից առանձին հատուկ պահարաններում, արկղերում, լաստանների վրա և այլն: Դրանք պետք է պաշտպանված լինեն յուղերի, բենզինի, թթուների, ալկալիների և ռետինը քայքայող այլ նյութերի ներգործությունից, ինչպես նաև արևի ճառագայթների ուղղակի ներգործությունից և ջեռուցող սարքերի ջերմաճառագայթումից (դրանցից` 1մ-ից ոչ մոտ): Պահեստի պաշարում գտնվող ռետինե պաշտպանության միջոցները անհրաժեշտ է պահպանել չոր շինություններում, 0-300C ջերմաստիճանում:
1.3.3. Մեկուսացնող ձողերը և աքցանները պահվում են դրանց ճկվածքը և պատերի հետ հպումը բացառող պայմաններում:
Շարժական հողակցումները պահելու համար հատկացված տեղերը պետք է համարակալված լինեն շարժական հողակցումների վրա նշված համարներին համապատասխան:
1.3.4. Հակագազերն անհրաժեշտ է պահել չոր շինություններում, հատուկ պայուսակներում:
1.3.5. Պաշտպանության միջոցները տեղավորում են հատուկ հատկացված տեղերում, որպես կանոն, շինության մուտքի մոտ, ինչպես նաև կառավարման վահանների վրա: Պահպանման տեղերում պետք է լինեն պաշտպանության միջոցների ցանկերը: Ձողերի, մեկուսացնող աքցանների, շարժական հողակցումների, անվտանգության պլակատների և նշանների համար պահպանման տեղերը պետք է սարքավորված լինեն կեռիկներով կամ բարձակներով, ինչպես նաև պահարաններով, լաստաններով և այլն` դիէլեկտրիկ ձեռնոցների, բոտիների, կրկնակոշիկների, գորգերի, թասակների, մեկուսացնող մակադրակների և տակդիրների, թաթմանների, ապահովիչ գոտիների և ճոպանների, պաշտպանական ակնոցների և դիմակների, հակագազերի, լարման ցուցիչների և այլնի համար:
1.3.6. Օպերատիվ շրջիկ բրիգադներում և շահագործական սպասարկման բրիգադներում, շարժական լաբորատորիաներում օգտագործման մեջ գտնվող կամ անձնակազմի անհատական օգտագործման պաշտպանության միջոցները պետք է պահվեն արկղերում, պայուսակներում և պատյաններում` այլ գործիքներից առանձին:
1.3.7. Լարման տակ աշխատելու համար նախատեսված պաշտպանության միջոցները, մեկուսացնող սարքվածքներն ու հարմարանքները հարկ է պահել չոր, օդափոխվող շինությունում:
Պահպանումը և տեղափոխումը պետք է կատարվի դրանց պահպանվածությունը ապահովող պայմաններում:
1.3.8. Էկրանավորող պաշտպանության միջոցները պետք է պահպանվեն էլեկտրապաշտպանական միջոցներից առանձին:
1.4. ՊԱՇՏՊԱՆՈՒԹՅԱՆ ՄԻՋՈՑՆԵՐԻ ՎԻՃԱԿԻ ՎԵՐԱՀՍԿՈՒՄԸ ԵՎ ԴՐԱՆՑ ՀԱՇՎԱՌՔԸ
1.4.1. Շահագործման մեջ գտնվող բոլոր էլեկտրապաշտպանական միջոցները և ապահովիչ գոտիները, բացառությամբ պաշտպանական սաղավարտների, դիէլեկտրիկ գորգերի, մեկուսացնող տակդիրների, անվտանգության պլակատների և նշանների, պաշտպանական ցանկապատերի, պոտենցիալի փոխադրման և հավասարեցման ձողերի, պետք է համարակալվեն: Թույլատրվում է օգտագործել գործարանային համարները:
Գույքային համարը նշում են անմիջապես պաշտպանության միջոցի վրա` ներկով, կամ դրոշմում են մետաղի վրա (օրինակ` գոտու, մեկուսացված գործիքի, ձողի և այլնի մետաղե մասերի վրա), կամ էլ պաշտպանության միջոցի վրա ամրացված հատուկ ապրանքանիշի վրա (մեկուսացնող ճոպան և այլն):
Եթե պաշտպանության միջոցը բաղկացած է մի քանի մասերից, ապա դրա ընդհանուր համարը անհրաժեշտ է դնել յուրաքանչյուր մասի վրա:
1.4.2. Ճյուղի ձեռնարկությունների և կազմակերպությունների ու էլեկտրաէներգիա սպառողների ստորաբաժանումներում, անհրաժեշտ է վարել պաշտպանության միջոցների հաշվառման և պահպանման մատյաններ: Պաշտպանության միջոցների առկայությունը և վիճակը պետք է ստուգվի պարբերական (բայց 6 ամսում 1 անգամից ոչ պակաս) զննումներով, դրանց վիճակի համար պատասխանատու անձի կողմից` զննման արդյունքները մատյանում գրանցումով: Անհատական օգտագործման պաշտպանության միջոցները նույնպես պետք է գրանցվեն մատյանում:
1.4.3. Պատրաստող գործարաններից կամ պահեստներից շահագործման համար ստացված պաշտպանության միջոցները, բացառությամբ մեկուսացնող տակդիրների, դիէլեկտրիկ գորգերի, շարժական հողակցումների, պաշտպանական ցանկապատների, անվտանգության պլակատների և նշանների, պետք է ստուգվեն շահագործման փորձարկումների նորմերով:
1.4.4. Փորձարկումներ անցած պաշտպանության միջոցների վրա անհրաժեշտ է դնել հետևյալ ձևի դրոշմը `
թիվ __________
Պիտանի է մինչև ________ կՎ
Հաջորդ փորձարկման թվականը _________19 __ թ.
______________________________
(լաբորատորիայի անվանումը)
Էլեկտրակայանքի լարումից անկախ կիրառվող պաշտպանության միջոցների վրա (դիէլեկտրիկ ձեռնոցներ, բոտիներ, հակագազեր) դրվում է դրոշմ`
թիվ __________
Հաջորդ փորձարկման թվականը________19 ___ թ.
______________________________
(լաբորատորիայի անվանումը)
Դրոշմը պետք է լավ տեսանելի լինի: Այն պետք է դաջվի չլվացվող ներկով կամ սոսնձվի մեկուսացնող էլեկտրապաշտպանական միջոցների և լարման տակ աշխատելու համար մեկուսացնող սարքվածքների մեկուսացնող մասի վրա սահմանափակիչ օղակի մոտ, կամ ռետինե պատրաստվածքների և ապահովիչ հարմարանքների եզրին: Եթե պաշտպանության միջոցը բաղկացած է մի քանի մասից, դրոշմը դնում են միայն մի մասի վրա:
Փորձարկումները չանցած պաշտպանության միջոցների վրա դրոշմը պետք է ջնջվի կարմիր ներկով:
1.4.5. Պաշտպանության միջոցների էլեկտրական և մեխանիկական փորձարկումների արդյունքները գրանցվում են փորձարկումները կատարող լաբորատորիայի հատուկ մատյանում: Մեծ քանակության դիէլեկտրիկ ռետինե պաշտպանության միջոցների առկայության դեպքում, փորձարկման արդյունքները կարելի է ձևակերպել առանձին մատյանում (հավելված 2):
Կողմնակի կազմակերպություններին պատկանող պաշտպանության միջոցների վրա նույնպես դրոշմ է դրվում, և բացի այդ, պատվիրատուին տրվում են փորձարկումների արձանագրությունները (հավելված 3):
1.4.6. Մեկուսացված գործիքը, մինչև 1000 Վ լարման ցուցիչները, ինչպես նաև ապահովիչ գոտիներն ու ճոպանները, թույլատրվում է մականշել մատչելի միջոցներով, փորձարկումների արդյունքները գրանցելով պաշտպանության միջոցների պահպանման և հաշվառքի մատյանում:
1.4.7. Անհատական օգտագործման համար ստացված պաշտպանության միջոցները նույնպես պետք է ենթարկվեն փորձարկումների` սույն Կանոններով հաստատված ժամկետներում:
1.5. ՊԱՇՏՊԱՆՈՒԹՅԱՆ ՄԻՋՈՑՆԵՐԻ ՕԳՏԱԳՈՐԾՄԱՆ ԿԱՆՈՆՆԵՐԸ
1.5.1. Մեկուսացվող էլեկտրապաշտպանական միջոցներից հարկ է օգտվել ըստ դրանց ուղղակի նշանակման, հաշվարկայինից (առավելագույն թույլատրելի լարում) ոչ բարձր լարման էլեկտրակայանքներում, սույն Կանոններին խիստ համապատասխան:
1.5.2. Հիմնական և լրացուցիչ էլեկտրապաշտպանական միջոցները հաշվարկված են կիրառելու փակ էլեկտրակայանքներում, իսկ բաց էլեկտրակայանքներում և էլեկտրահաղորդման օդային գծերի վրա ` միայն չոր եղանակներին: Եղյամի և տեղումների ժամանակ դրանց օգտագործումն արգելվում է: Խոնավ եղանակին, բացօթյա, կարող են կիրառվել միայն այդպիսի պայմաններում աշխատելու համար նախատեսված հատուկ կառուցվածքի պաշտպանության միջոցները:
Այդպիսի պաշտպանության միջոցները պատրաստում, փորձարկում և կիրառում են` համաձայն տեխնիկական պայմանների և հրահանգների:
1.5.3. Պաշտպանության միջոցի յուրաքանչյուր գործածումից առաջ, անձնակազմը պարտավոր է ստուգել դրա սարքինությունը, արտաքին վնասվածքների, աղտոտվածության բացակայությունը, դրոշմի վրա պիտանիության ժամկետը:
Պիտանիության ժամանակն անցած պաշտպանության միջոցներից օգտվելն արգելվում է:
1.6. ՊԱՇՏՊԱՆՈՒԹՅԱՆ ՄԻՋՈՑՆԵՐԻ ՓՈՐՁԱՐԿՈՒՄՆԵՐԻ ԿԱՆՈՆՆԵՐԸ
1.6.1. Շահագործման ընթացքում պաշտպանության միջոցները ենթարկում են շահագործական պարբերական և արտահերթ փորձարկումների (նորոգումից, որևէ մասի փոխարինումից հետո, անսարքության նշանների առկայության դեպքում): Պաշտպանության միջոցների արտահերթ փորձարկումները կատարում են շահագործական փորձարկումների նորմերով: Շահագործական փորձարկումների նորմերն ու դրանց անցկացման ժամկետները բերված են 4 և 5 հավելվածներում:
1.6.2. Տիպային, պարբերական և ընդունման ու հանձնման փորձարկումները կատարվում են պաշտպանության միջոցներ պատրաստող ձեռնարկություններում` ըստ 6 և 7 հավելվածներում բերված նորմերի:
1.6.3. Փորձարկումների ժամանակ ստուգվում են պաշտպանության միջոցների մեխանիկական և էլեկտրական բնութագրերը:
Մեխանիկական փորձարկումները կատարվում են էլեկտրականից առաջ:
1.6.4. Պաշտպանության միջոցների բարձրացրած լարումով բոլոր էլեկտրական փորձարկումները պետք է կատարեն հատուկ ուսուցված անձինք:
Էլեկտրական փորձարկումներից առաջ յուրաքանչյուր պաշտպանության միջոց` չափերի, սարքինության, լրակազմության, մեկուսիչ մակերեսների վիճակի, համարների առկայության ստուգման նպատակով, հանգամանորեն պետք է զննվի: Պաշտպանության միջոցները սույն Կանոնների պահանջներին չհամապատասխանելու դեպքում, փորձարկումներ չեն կատարում, մինչև հայտնաբերած թերությունների վերացնելը:
1.6.5. Փորձարկումները, որպես կանոն, պետք է կատարել 50 Հց հաճախության փոփոխական հոսանքով, 25 ±100C ջերմության պայմաններում:
Մինչև փորձարկման լարման 1/3-ը լարման բարձրացման արագությունը կարող է լինել կամայական, լարման հետագա բարձրացումը պետք է լինի սահուն և արագ, բայց փորձարկման լարման 3/4-ը գերազանցելիս` թույլատրի կատարել չափիչ սարքի ցուցմունքների հաշվանք: Պահանջվող արժեքին հասնելիս, նորմավորված պահաժամից հետո լարումը արագ պետք է իջեցվի մինչև զրո, կամ փորձարկման լարման 1/3-ին հավասար, կամ փոքր արժեքի ժամանակ` անջատվի (ԳՕՍՏ 1516.2-76):
Ռետինե պաշտպանության միջոցների փորձարկումը կարելի է կատարել հաստատուն (ուղղված) հոսանքով: Ուղղված հոսանքով փորձարկելիս, փորձարկման լարումը պետք է հավասար լինի փոփոխական հոսանքի փորձարկման լարման 2,5 պատիկ արժեքին: Ընդ որում, պատրաստվածքով անցնող հոսանքի արժեքը չի նորմավորվում: Փորձարկման տևողությունը նույնն է, ինչ որ փոփոխական հոսանքի դեպքում:
1.6.6. Փորձարկումների ժամանակ բարձր լարումը վերադրվում է պաշտպանության միջոցի մեկուսացնող մասին: Մեկուսացնող էլեկտրապաշտպանության միջոցն ամբողջությամբ փորձարկելու համար անհրաժեշտ լարման համապատասխան աղբյուրի բացակայության դեպքում, թույլատրվում է դրա փորձարկումն ըստ մասերի: Ընդ որում, պաշտպանության միջոցի մեկուսացնող մասը բաժանվում է հատվածների, որոնց վրա վերադրվում է երկարությանը համեմատական լրիվ փորձարկման լարման 20%-ով մեծացված մասը:
1.6.7. 1 կՎ-ից բարձր, մինչև 110 կՎ լարման էլեկտրակայանքների համար նախանշված հիմնական էլեկտրապաշտպանական միջոցները փորձարկվում են 3 պատիկ գծային լարմանը հավասար, բայց 40 կՎ-ից ոչ ցածր լարումով, իսկ 110 կՎ և բարձր լարման էլեկտրակայանքների համար նախանշվածները ` 3 պատիկ ֆազային լարումով: Լրացուցիչ էլեկտրապաշտպանական միջոցները փորձարկվում են լարումով, որը կախված չէ այն էլեկտրակայանքի լարումից, որում դրանք պետք է կիրառվեն` ըստ 5 և 7 հավելվածներում նշված նորմերի:
1.6.8. Լրիվ փորձարկման լարման գործադրման տևողությունը ճենապակուց և ոչ խոնավածուծ մի քանի տեսակի նյութից (օրինակ` ապակեպլաստիկից) մեկուսացման համար կազմում է 1 րոպե, և 5 րոպե` պինդ օրգանական նյութերից (օրինակ` բակելիտից) մեկուսացման համար: Ռետինե մեկուսացման համար շահագործական փորձարկումների ժամանակ, լարման գործադրման տևողությունը կազմում է 1 րոպե:
1.6.9. Ծակումը և մակերևույթային պարպումները հաստատվում են չափիչ սարքերի ցուցմունքներով և տեսողականորեն: Պատրաստվածքով անցնող հոսանքները նորմավորվում են մինչև 100 Վ լարման ցուցիչների, ռետինե պատրաստվածքների և լարման տակ աշխատելու մեկուսացնող սարքվածքների համար:
1.6.10. Պինդ օրգանական նյութերից էլեկտրապաշտպանական միջոցները, փորձարկումից անմիջապես հետո, շոշափելով պետք է ստուգել դիէլեկտրիկ կորուստների պատճառով տեղական տաքացումների բացակայությունը:
1.6.11. Ծակման, մակերևույթային պարպումների առաջացման դեպքում, պատրաստվածքի միջով հոսանքի նորմավորվածից մեծացման, դիէլեկտրիկ կորուստների պատճառով տեղական տաքացումների առկայության ժամանակ, պաշտպանության միջոցը խոտանվում է:
2. ՊԱՇՏՊԱՆՈՒԹՅԱՆ ՄԻՋՈՑՆԵՐԻ ԱՌԱՆՁԻՆ ՏԵՍԱԿՆԵՐԻՆ ՆԵՐԿԱՅԱՑՎՈՂ ՏԵԽՆԻԿԱԿԱՆ ՊԱՀԱՆՋՆԵՐԸ, ՓՈՐՁԱՐԿՈՒՄՆԵՐԻ ՆՈՐՄԵՐԸ ԵՎ ԱՆՑԿԱՑՄԱՆ ԿԱՐԳԸ, ԴՐԱՆՑՈՎ ՕԳՏՎԵԼՈՒ ԿԱՆՈՆՆԵՐԸ
2.1. ԷԼԵԿՏՐԱՊԱՇՏՊԱՆԱԿԱՆ ՄԻՋՈՑՆԵՐ
Ընդհանուր դրույթներ
2.1.1. Էլեկտրապաշտպանական միջոցների մեկուսացնող մասը կոթի կողմից սահմանափակվում է էլեկտրամեկուսիչ նյութե օղակով կամ հենակով: 1000 Վ-ից բարձր լարման էլեկտրակայանքների համար, էլեկտրապաշտպանական միջոցների սահմանափակիչ օղակի արտաքին տրամագիծը պետք է գերազանցի կոթի արտաքին տրամագիծը` առնվազն 10մմ-ով: Արգելվում է մեկուսացնող մասի և կոթի միջև սահմանը նշել միայն ներկի գոտիով: Սահմանափակիչ օղակը մտնում է մեկուսացնող մասի երկարության մեջ:
Մինչև 1000 Վ լարման էլեկտրակայանքների համար էլեկտրապաշտպանական միջոցների (բացի մեկուսացված գործիքի) օղակի կամ հենակի բարձրությունը պետք է լինի առնվազն 3 մմ:
Էլեկտրապաշտպանական միջոցներ օգտագործելիս, արգելվում է հպվել սահմանափակիչ օղակի կամ հենակի հետևի մեկուսացնող մասին, ինչպես նաև աշխատանքային մասին:
2.1.2. Էեկտրապաշտպանական միջոցների մեկուսացնող մասերը պետք է կատարված լինեն կայուն դիէլեկտրիկ հատկություններով էլեկտրամեկուսիչ նյութերից (ապակե էպոքսիֆենոլային, թղթաբակելիտային խողովակներից և այլն): Խոնավություն կլանող նյութերը (թղթաբակելիտային խողովակներ, փայտ և այլն) պետք է պատված լինեն խոնավաշավղակայուն լաքով և ունենան հարթ արտաքին և ներքին մակերևույթներ` առանց ճաքերի, շերտատումների և քերծվածքների:
2.1.3. Էլեկտրամեկուսիչ խողովակներից էլեկտրապաշտպանական միջոցների կառուցվածքը պետք է կանխի նրանց մեջ փոշու և խոնավության թափանցումը, կամ նախատեսի ներքին մակերևույթների մաքրումը (օրինակ` ձողափոշածուծերի համար):
2.1.4. Ձողերի աշխատանքային մասերի և լարման ցուցիչների չափերը չեն նորմավորվում, սակայն դրանք պետք է լինեն այնպիսին, որ էլեկտրակայանքներում դրանցով աշխատելիս բացառվի միջֆազային կարճ միակցումների և հողանցումների հնարավորությունը:
2.1.5. Էլեկտրապաշտպանական միջոցների լաքի ծածկույթի վնասվելու (ճաքերի, խորը քերծվածքների) կամ այլ անսարքությունների դեպքում, անհրաժեշտ է դրանց հանել շահագործումից, վերանորոգել և փորձարկել: Անկումներից և հարվածներից հետո, անհրաժեշտության դեպքում, լարման ցուցիչները ենթարկվում են արտահերթ փորձարկումների:
2.1.6. 1 կՎ-ից բարձր` մինչև 35 կՎ լարման էլեկտրակայանքներում մեկուսացնող ձողերից (բացի չափիչ ձողերից), շարժական հողակցումներից, ձողափոշածուծերից, լարման ցուցիչներից և մեկուսացնող ու էլեկտրաչափիչ աքցաններից հարկ է օգտվել դիէլեկտրիկ ձեռնոցներով: 110 կՎ և բարձր լարման էլեկտրակայանքներում ձեռնոցների կիրառումը որոշվում է անվտանգության կանոններով և տեղային պայմաններով:
Չափիչ ձողերով աշխատելիս, դիէլեկտրիկ ձեռնոցների կիրառումը պարտադիր չէ:
Մեկուսացնող օպերատիվ ձողեր ԵՎ շարժական հողակցումների ձողեր:
Ձողերի նշանակումը ԵՎ կառուցվածքը
2.1.7. Մեկուսացնող օպերատիվ ձողերը նախատեսված են օպերատիվ աշխատանքների, չափումների (ենթակայաններում և էլեկտրահաղորդման գծերի վրա միակցիչների և մեկուսացման ստուգումներ), պարպիչների մասերի տեղադրման և այլնի համար:
2.1.8. Մեկուսացնող օպերատիվ ձողերը կարող են լինել ունիվերսալ փոխարինովի գլխիկներով (աշխատանքային մասերով) տարբեր գործողություններ կատարելու համար (օրինակ` ապահովիչներ փոխելու համար):
2.1.9. 35-330 կՎ օդային գծերի միջանկյալ հենարանների համար հողակցման կառուցվածքը ձողի փոխարեն կարող է պարունակել հողակցման ճկուն տարր:
2.1.10. Մեկուսացնող օպերատիվ ձողերին և հողակցման վերադրման ձողերին ներկայացվող ընդհանուր տեխնիկական պահանջները շարադրված են ԳՕՍՏ-20494-901-ում:
2.1.11. Ձողերը պետք է բաղկացած լինեն երեք հիմնական մասից. աշխատանքային, մեկուսացնող և կոթից:
2.1.12. Ձողերի մեկուսացնող մասը պատրաստվում է 2.1.2 կետում նշված նյութերից:
Շարժական հողակցումների ձողերի մեկուսացնող մասի պատրաստման համար թղթաբակելիտե խողովակների օգտագործումն արգելվում է:
Ոչ ձողային կառուցվածքի հողակցման մեկուսացնող ճկուն տարրը, որպես կանոն, պետք է պատրաստվի սինթետիկ նյութերից (կապրոն և այլն):
2.1.13. Ձողերը կարող են լինել կազմովի` մի քանի օղակներից: Օղակները իրար հետ միացնելու համար կարող են կիրառվել մեկուսիչ նյութերից կամ մետաղից պատրաստված մասեր: Թույլատրվում է փոխագուցավոր կառուցվածքի կիրառում:
110 կՎ և բարձր լարման էլեկտրակայանքներում շարժական հողակցումների կազմովի ձողերը կարող են պարունակել մետաղե հոսանքատար օղակներ` մեկուսացնող մասի (կոթով) առկայության դեպքում:
2.1.14. Ձողի կոթը, մեկուսացնող մասի հետ պետք է հանդիսանա մեկ ամբողջություն կամ լինի առանձին օղակ:
2.1.15. Մեկուսացնող օպերատիվ ձողի աշխատանքային մասի կառուցվածքը պետք է ապահովի փոխարինովի հարմարանքների հուսալի ամրակցում:
2.1.16. Շարժական հողակցումների ձողերի կառուցվածքը պետք է ապահովի դրանց հուսալի չքանդվող և քանդվող միացումը շարժական հողակցման սեղմակների հետ, այդ սեղմակների տեղադրումը էլեկտրակայանքի հոսանքատար մասերի վրա և դրանց հետագա ամրակցումը:
2.1.17. Ձողերի կառուցվածքը և զանգվածը պետք է ապահովեն դրանց հետ մի մարդու աշխատելու հնարավորությունը: Ընդ որում, մի ձեռքի (սահմանափակող օղակի մոտ պահող) վրա առավելագույն ճիգը չափիչ ձողերի համար չպետք է գերազանցի 80Ն, մնացածների համար (այդ թվում հողակցման վերադրման համար) ` 160 Ն:
2.1.18. Ձողերի հիմնական չափսերը պետք է լինեն 2.1 և 2.2 աղյուսակներում նշվածներից ոչ պակաս:
_____________
1 Տվյալ ստանդարտը չի տարածվում հոսանքահաղորդիչ փոշի և բարձր խտությամբ ագրեսիվ գազեր պարունակող միջավայրում աշխատելու համար նախատեսված ձողերի, ինչպես նաև լարման տակ աշխատելու ձողերի ու անձրևի տակ աշխատելու համար մեկուսացնող օպերատիվ ձողերի վրա:
Աղյուսակ 2.1
Մեկուսացնող ձողերի նվազագույն չափսերը
Էլեկտրակայանքի անվանական լարումը, կՎ |
Երկարությունը, մմ | |
մեկուսացնող մասի |
կոթի | |
Մինչև 1 2-ից մինչև 15 ներառյալ 15-ից բարձր` մինչև 35 ներառյալ 35-ից բարձր` մինչև 110 ներառյալ 150 220 330 |
Չի նորմավորվում, որոշվում է | |
700 1100 1400 2000 2500 3000 |
300 400 600 800 800 800 |
Աղյուսակ 2.2
Շարժական հողակցման ձողերի ԵՎ պոտենցիալի փոխադրման համար ձողերի նվազագույն չափսերը
Ձողի նշանակումը |
Երկարությունը, մմ | |
մեկուսացնող մասի | կոթի | |
Մինչև 1000 Վ լարման էլեկտրակայանքներում հողակցման ներդրման համար |
Չի նորմավորվում, որոշվում է օգտագործման հարմարությունով | |
Ամբողջովին էլեկտրամեկուսիչ նյութերից պատրաստված, 2-ից մինչև 330 կՎ ԲՍ-ում հողակցման տեղակայման համար, 2-ից մինչև 220 կՎ ՕԳ-ի վրա հողակցման տեղակայման համար |
Ըստ |
Ըստ |
110-ից մինչև 220 կՎ ՕԳ-ի հաղորդալարերի վրա հողակցման տեղակայման համար, կազմովի, մետաղե օղակներով |
500 |
Ըստ |
330 կՎ ՕԳ-ի հաղորդալարերի վրա հողակցման տեղակայման համար, կազմովի, մետաղե օղակներով |
1000 |
Ըստ |
110-ից մինչև 330 կՎ ՕԳ-ի հենարաններից մեկուսացված շանթապաշտպան մետաղաճոպանների վրա հողակցման տեղակայման համար |
700 |
300 |
Լաբորատոր և փորձարկման կայանքներում տեղակայման համար |
700-ից ոչ պակաս |
300 |
Հաղորդալարի պոտենցիալի փոխադրման համար |
Չի նորմավորվում, որոշվում է օգտագործման հարմարությունով |
2.1 և 2.2 աղյուսակների ծանոթություն:
Ոչ ձողային կառուցվածքի հողակցման մեկուսացնող ճկուն տարրի երկարությունը 35-ից մինչև 330 կՎ ՕԳ հաղորդալարերի համար պետք է լինի հողակցող հաղորդալարի երկարությունից ոչ պակաս:
Ձողերի փորձարկումները
Շահագործման ընթացքում ձողերի մեխանիկական փորձարկումներ չեն անցկացնում:
Էլեկտրական փորձարկումներ
2.1.19. Շահագործական փորձարկումների ժամանակ օպերատիվ և չափիչ ձողերի մեկուսացնող մասը ենթարկվում է փորձարկման բարձրացրած լարումով, համաձայն 1.6.7 կետի: Ընդ որում ` լարումը վերադրվում է աշխատանքային մասի և մեկուսացնող մասի կողմից սահմանափակիչ օղակի մոտ վերադրված ժամանակավոր էլեկտրոդի միջև:
2.1.20. Մինչև 1000 Վ լարման մեկուսացնող օպերատիվ ձողերը շահագործական փորձարկումների ժամանակ պետք է պահեն 2 կՎ բարձրացրած լարում` 5 րոպեի ընթացքում:
1 կՎ-ից մինչև 35 կՎ ներառյալ լարման մեկուսացնող օպերատիվ և չափիչ ձողերը 5 րոպեի ընթացքում պետք է պահեն 3 պատիկ գծայինին հավասար, բայց 40 կՎ-ից ոչ պակաս, 50 Հց հաճախության փոփոխական հոսանքի բարձր լարում, 110 կՎ և բարձր լարմանը ` 3 պատիկ ֆազայինին հավասար:
2.1.21. ՕԳ-ի համար շարժական հողակցումների մետաղե օղակներով ձողերը 5 րոպեի ընթացքում պետք է պահեն 50 Հց հաճախության փոփոխական հոսանքի բարձր լարում.
110-220 կՎ-ի համար |
-50 կՎ -100 կՎ: |
Լարումը վերադրում են ինչպես նշված է 2.1.19 կետում:
Շարժական հողակցումների մնացած ձողերի համար շահագործական էլեկտրական փորձարկումներ չեն անցկացնում:
2.1.22. 35-330 կՎ լարման մեկուսիչների վերահսկման չափիչ ձողերի գլխիկները, շահագործական փորձարկումների ժամանակ, փորձարկում են 30 կՎ լարումով` 5 րոպեի ընթացքում:
Ձողերի օգտագործման կանոնները
2.1.23. Օգտագործման ժամանակ չափիչ ձողերը չեն հողակցվում, բացառությամբ այն դեպքերից, երբ դա պահանջում է ձողի կառուցվածքի սկզբունքը:
2.1.24. Աշխատանքից առաջ անհրաժեշտ է միանգամյա ներպտուտակում-հետպտուտակումով համոզվել աշխատանքային և մեկուսացնող մասերի պարուրակային միացման լռվելու բացակայության մեջ:
2.1.25. Չափիչ ձողով աշխատելիս, կառուցվածքի կամ փոխագուցավոր աշտարակի վրա հարկ է բարձրանալ, ինչպես նաև իջնել` առանց ձողի:
Մեկուսացնող աքցաններ
Աքցանների նշանակումը ԵՎ կառուցվածքները
2.1.26. Մեկուսացնող աքցանները նախատեսված են մինչև 1000 Վ և բարձր լարման էլեկտրակայանքներում ապահովիչների փոխարինման համար, ինչպես նաև ցանկապատերի, մակադրակների հանման և այլ համանման աշխատանքների1 համար` մինչև 35 կՎ էլեկտրակայանքներում:
2.1.27. Աքցանները բաղկացած են աշխատանքային (աքցանների շրթնիկներից), մեկուսացնող մասերից և կոթից (կոթերից):
2.1.28. Մեկուսացնող մասը և կոթը պատրաստվում են էլեկտրամեկուսիչ նյութից (օրինակ` պոլիպրոպիլենից ` մինչև 1000 Վ աքցաններ, ապակեէպոկսիֆենոլային կամ թղթաբակելիտային խողովակներից ` մինչև 35 կՎ աքցաններ և այլն):
2.1.29. Աշխատանքային մասը պատրաստվում է ինչպես էլեկտրամեկուսիչ նյութից (մինչև 1000 Վ աքցաններ), այնպես էլ մետաղից: Ապահովիչի ճենապակե կոթառի վնասվածքի բացառման համար մետաղե շրթնիկների վրա պետք է հագցված լինեն յուղաբենզինակայուն ռետինե խողովակներ:
2.1.30. Աքցանների մեկուսացնող մասը կոթից պետք է առանձնացված լինի սահմանափակիչ հենակներով (օղակով):
Աքցանների չափսերը բերված են 2.3 աղյուսակում:
2.1.31. Աքցանների զանգվածը պետք է ապահովի դրանց հետ մեկ մարդու համար աշխատելու հնարավորությունը:
___________
1 Մեկուսացնող աքցանների փոխարեն, անհրաժեշտության դեպքում, հարկ է կիրառել ունիվերսալ (համապիտանի) գլխիկով մեկուսացնող ձողեր:
Աքցանների փորձարկումները
Շահագործման ընթացքում աքցանների մեխանիկական փորձարկումներ չեն անցկացնում:
Աղյուսակ 2.3
Մեկուսացնող աքցանների նվազագույն չափսերը
Էլեկտրակայանքի անվանական լարում, կՎ |
Երկարություն, մմ | |
մեկուսացնող մասի |
կոթի | |
Մինչև 1-ը ներառյալ 6-ից մինչև 10-ը ներառյալ 6-ից բարձր` մինչև 35-ը ներառյալ |
Չի նորմավորվում, որոշվում է | |
450 750 |
150 200 |
Էլեկտրական փորձարկումներ
2.1.32. Շահագործական փորձարկումների ժամանակ, մինչև 1000 Վ լարման աքցանների փորձարկումները, պետք է կատարվեն 5 րոպեի ընթացքում մեկուսացնող մասի կողմից (հենակային ելուստների հետևում) կոթերի և ձվաձև կտրուքի հիմքի մոտ շրթնիկների վրա վերադրված անուրիկների միջև 2 կՎ փորձարկման լարում վերադրելու միջոցով:
2.1.33. 6-10 և 35 կՎ լարման աքցանների էլեկտրական ամրության ստուգումը շահագործական փորձարկումների ժամանակ կատարվում է համապատասխանորեն գծային լարման 3 պատիկին հավասար, բայց 40 կՎ-ից ոչ պակաս և 105 կՎ փորձարկման լարում` աշխատանքային մասի և մեկուսացնող մասի կողմից սահմանափակիչ օղակի մոտ վերադրված ժամանակավոր էլեկտրոդի վրա` 5 րոպեի ընթացքում կիրառելու միջոցով:
Աքցանների օգտագործման կանոններ
2.1.34. 1 կՎ-ից բարձր լարման աքցաններով աշխատանքը պետք է կատարվի չոր եղանակին: Մառախուղի, անձրևի, թաց ձյունատեղման ժամանակ, աքցաններով աշխատելն արգելվում է:
2.1.35. Աքցաններով ապահովիչների փոխարինման աշխատանքների ժամանակ, բացի դիէլեկտրիկ ձեռնոցներից, հարկ է կիրառել պաշտպանական ակնոցներ:
2.1.36. Մինչև 1 կՎ լարման աքցանները օգտագործելիս, անհրաժեշտ է բռնել երկարած ձեռքով, հոսանքատար մասերից որքան կարելի է հեռու, իսկ 1 կՎ-ից բարձր լարման աքցանները ` միայն կոթից, դրանց մեկուսացնող մասին արգելվում է հպվել:
Լարման ցուցիչներ
Ցուցիչների նշանակումը ԵՎ կառուցվածքները
Մինչև 1000 Վ և բարձր լարման էլեկտրակայանքներում լարման առկայության կամ բացակայության որոշման համար օգտագործվում են հպումնային և ոչ հպումնային տեսակի լարման ցուցիչների տարբեր տեսակներ:
Մինչև 1000 Վ լարման փոփոխական և հաստատուն հոսանքի էլեկտրակայանքներում և 1000 Վ-ից բարձր (մինչև 220 կՎ-ը ներառյալ) լարման փոփոխական հոսանքի էլեկտրակայանքներում կիրառվող հպումնային տեսակի լարման ցուցիչներին ներկայացվող ընդհանուր տեխնիկական պահանջները շարադրված են ԳՕՍՏ 20493-901:
___________
1 Տվյալ ստանդարտը չի տարածվում հոսանքահաղորդ փոշի և բարձր խորությամբ ագրեսիվ գազեր պարունակող միջավայրում կիրառելու համար նախատեսված ցուցիչների, ինչպես նաև այն ցուցիչների վրա, որոնց գործողության սկզբունքը հիմնված է սնման ինքնավար աղբյուրի կիրառման վրա, և էլեկտրական դաշտին արձագանքող (ոչ հպումնային) ցուցիչների վրա: Ստանդարտը չի տարածվում նաև մինչև սույն ստանդարտի ներմուծումը պատրաստված ցուցիչների վրա:
1000 Վ-ից բարձր գազապարպիչ ցուցչային լամպով լարման ցուցիչներ
Նշանակումը ԵՎ կառուցվածքը
2.1.37. Ցուցիչների գործողության սկզբունքը հիմնված է գազապարպիչ ցուցչային լամպի լուսարձակման վրա, վերջինիս միջով ունակային հոսանք անցնելիս:
2.1.38. Լարման ցուցիչները պետք է բաղկացած լինեն երեք մասից. աշխատանքային, մեկուսացնող և կոթից:
Աշխատանքային մասը պարունակում է լարման տեսողական, ձայնային կամ տեսողաձայնային ցուցանշումը ապահովող էլեկտրական սխեմայի տարրեր:
Տեսողական և ձայնային ազդանշանները պետք է լինեն անընդհատ կամ ընդհատուն և հուսալիորեն ճանաչելի:
Մեկուսացնող մասը պետք է տեղավորվի աշխատանքային մասի ու կոթի միջև, և կարող է լինել մի քանի մասից` կազմովի: Օղակները միմյանց միացնելու համար կարող են կիրառվել միակցիչ մասեր, էլեկտրամեկուսիչ նյութից կամ մետաղից: Թույլատրվում է ինքնաբեր դարսումը բացառող փոխագուցավոր կառուցվածքի կիրառում:
2.1.39. Լուսային ցուցանշումով լարման ցուցիչները, արտաքին պայծառ լույսի ժամանակ աշխատողի կողմից ազդանշանի հուսալի ընկալում ապահովելու համար, պետք է ունենան արդյունավետ անդրադարձնող և ստվերարկող սարքվածք (ստվերարկիչ):
Ստվերարկիչը իրենից ներկայացնում է` լարման ցուցչին ամրակման համար օղակով հանդերձված, ներկառուցված հայելային անդրադարձիչով ռետինե (պլաստմասսայե) իրան:
2.1.40. Ցուցիչների զանգվածը և կառուցվածքը պետք է ապահովեն դրանց հետ մեկ մարդու համար աշխատանքի հնարավորություն:
2.1.41. Ցուցչի կառուցվածքը պետք է ապահովի դրա աշխատունակությունը առանց ցուցչի աշխատանքային մասի հողակցման, այդ թվում` բոլոր տեսակի հենարաններով 6 և 10 կՎ ՕԳ-ի վրա աշխատելիս:
Շահագործման մեջ գտնվող ցուցիչները, որոնք փայտե և երկաթբետոնե հենարաններով 6-10 կՎ ՕԳ-ի վրա աշխատելիս պահանջում են աշխատանքային մասի հողակցում, պետք է աստիճանաբար հանվեն շահագործումից:
2.1.42. Որոշակի լարման էլեկտրակայանքներում, ցուցչի ցուցանշման տարրը չպետք է գործարկվի նույն լարման, ցուցչից հետևյալ հեռավորությունների վրա գտնվող, հարևան շղթաների ազդեցությունից.
Աղյուսակ 2.4
Հեռավորությունը մինչԵՎ հարեվան շղթայի մոտակա հաղորդալարը
Էլեկտրակայանքի անվանական |
Հեռավորությունը մինչև հարևան |
1-ից մինչև 6 |
150 |
2.1.43. Լարման ցուցչի ցուցանշման1 լարումը պետք է կազմի բոլոր դասերի լարումների համար, էլեկտրակայանքների անվանական լարման 25%-ից ոչ ավել: Մինչև 3 կՎ-ը ներառյալ լարումների դասերի համար, ցուցանշման լարումը պետք է որոշված լինի տեխնիկական պայմաններում:
2.1.44. Ցուցիչների նվազագույն չափսերը բերված են 2.5 աղյուսակում:
2.1.45. Իմպուլսային տեսակի լարման ցուցիչներով աշխատելիս, հարկ է հիշել լարման ցուցանշման իմպուլսային բնույթի մասին, որի հետևանքով լամպի առաջին բռնկումը տեղի է ունենում 1-2վ հետո (մինչև լամպի ցուցանշման լարումը` կոնդենսատորի լիցքավորումից հետո):
Ստացվող հոսանքատար մասերին ցուցչի հպման տևողությունը պետք է լինի առնվազն 10վ (ազդանշանի բացակայության ժամանակ):
2.1.46. ՕԳ հենարաններից կամ փոխագուցավոր աշտարակների վրայից УВН-10 կամ այլ համանման ցուցիչներով լարման բացակայությունը ստուգելիս, այդ ցուցիչների աշխատանքային մասը պետք է հողակցվի (բացառությամբ մետաղե հենարաններից աշխատելու դեպքի), անկախ հենարանի հողակցող էջքի և փոխագուցավոր աշտարակի (հիդրոամբարձչի) շասսիի հողակցման առկայությունից: Ցուցչի աշխատանքային մասը պետք է հողակցել 4մմ2 հատվածքի ճկուն պղնձե հաղորդալարով: Հողակցող հաղորդիչը միացվում է բնահողում առնվազն 0,5մ խորությամբ խրված ցցաձողին: Թույլատրվում է ցուցչի հողակցող հաղորդալարը միացնել ՕԳ հաղորդալարերի հողակցման համար օգտագործվող, նախօրոք հողակցված շարժական հողակցման էջքին, և հենարանից լարման ցուցանշման համար` ՕԳ հենարանի հողակցող էջքին: Լարման բացակայության ստուգման և պաշտպանիչ հողակցման վերադրման ժամանակ, չի կարելի հպվել հողակցիչին և հողակցող հաղորդալարին (հողակցող էջքին):
___________
1 Անընդհատ լուսային (ձայնային) ազդանշանով լարման ցուցիչների համար, ցուցանշման լարում է հանդիսանում լարումը, որի ժամանակ սկսվում է ցուցչի հստակ լուսարձակումը (հնչումը):
Իմպուլսային լուսային (ձայնային) ազդանշանով լարման ցուցիչների համար, ցուցանշման լարում է հանդիսանում լարումը, որի ժամանակ ֆազային լարումը ցուցանշելիս, իմպուլսների միջև միջակայքը չի գերազանցում 1,5 վ:
Աղյուսակ 2.5
Լարման ցուցիչների նվազագույն չափսերը
Էլեկտրակայանքի անվանական լարումը |
Երկարությունը, մմ | |
մեկուսացնող մասի |
կոթի | |
Մինչև 1 կՎ-ը ներառյալ 1-ից մինչև 10 կՎ 10-ից բարձր` մինչև 20 կՎ 35 կՎ 110 կՎ 110-ից բարձր` մինչև 220 կՎ |
Չի նորմավորվում | |
230 320 510 1400 2500 |
110 110 120 600 800 |
Լարման ցուցիչների փորձարկումները
Շահագործման ընթացքում ցուցիչների մեխանիկական փորձարկումներ չեն անցկացնում:
Էլեկտրական փորձարկումներ
2.1.47. Լարման ցուցիչների շահագործական փորձարկումները կայանում են` մեկուսացնող և աշխատանքային մասերի վրա առանձնաբար բարձր լարման վերադրման, և ցուցչի ցուցանշման լարման որոշման մեջ:
2.1.48. Աշխատանքային մասի փորձարկման ժամանակ բարձր լարումը վերադրում են հպակածայրոցին և պտուտակային հարակցիչին: Եթե ցուցիչը չունի աշխատանքային մասի էլեկտրական սխեմային միացված պտուտակային հարակցիչ, ապա աշխատանքային մասի սահմանի մոտ, դրա մակերևույթին` փորձարկման կայանքի հաղորդալարի միացման համար, ժամանակավոր էլեկտրոդ են տեղադրում:
Ընդ որում, երկայնական մեկուսացման համար, փորձարկման լարումը պետք է ունենա հետևյալ արժեքները.
12 կՎ |
- մինչև 10 կՎ |
Փորձարկման տևողությունն է 1 րոպե:
35-220 կՎ լարման ցուցիչներում աշխատանքային մասը չեն փորձարկում:
2.1.49. Մեկուսացման մասը փորձարկելիս, լարումը կիրառվում է մեկուսացնող մասի պարուրակային տարրի և մեկուսացնող մասի կողմից անմիջականորեն սահմանափակիչ օղակի մոտ վերադրված ժամանակավոր էլեկտրոդի վրա:
Ընդ որում, լարման ցուցչի մեկուսացնող մասը պետք է պահի 1 րոպեի ընթացքում 3 պատիկ գծային լարում` 1-ից բարձր մինչև 110 կՎ լարման էլեկտրակայանքների համար, և 3 պատիկ ֆազային լարում` 110 կՎ և բարձր լարման էլեկտրակայանքների համար, բայց հետևյալ արժեքներից ոչ պակաս.
40 կՎ |
- մինչև 10 կՎ, |
2.1.50. Ցուցիչների ցուցանշման լարումը որոշում են նույն այն սխեմայով, որով փորձարկում են աշխատանքային մասը:
Լարման ցուցիչների օգտագործման կանոններ
2.1.51. Լարման առկայությունը կամ բացակայությունը ստուգելիս, լարման ցուցիչները չպետք է հողակցվեն: Բացառություն է կազմում УВН-10 տեսակի ցուցիչների կիրառումը ՕԳ-ի հենարանների (բացի մետաղե) կամ փոխագուցավոր աշտարակների (հիդրոամբարձիչների) վրա, որի մասին մանրամասն նշված է 2.1.46 կետում:
2.1.52. Ցուցիչը կիրառելիս, այն պետք է բռնել կոթից` սահմանափակիչ օղակի սահմաններում:
2.1.53. Աշխատանքը սկսելուց առաջ անհրաժեշտ է ստուգել ցուցչի սարքինությունը հատուկ հարմարանքի (օրինակ` ППУ-2 տեսակի) օգնությամբ, կամ հպումնային էլեկտրոդը կանխահայտորեն լարման տակ գտնվող հոսանքատար մասերին հպելով:
Հարմարանքը կիրառվում է էլեկտրակայանքներում կանխահայտորեն լարման տակ գտնվող հոսանքատար մասերի բացակայության դեպքում (մեկ սնող ներանցիչով ենթակայաններում, կցորդիչները բացելիս մալուխային ուղեգծերում, միակ ՕԳ-ի վրա, էլեկտրաշարժիչների մալուխների վրա և ուր.)1 և իրենից ներկայացնում է ներկառուցված սնման աղբյուրով, աշխատունակության հսկումով, լիցքային սարքվածքով հանդերձված փոքրաչափ սարք:
2.1.54. Անհրաժեշտ է հիշել, որ իմպուլսային տեսակի ցուցիչների լուսարձակումը ընդհատուն է:
Տեսողական իմպուլսային ազդանշանի բացակայության դեպքում, ցուցիչը հանվում է շահագործումից:
2.1.55. Լարման ցուցիչները արտաքին կայանքներում կարող են կիրառվել միայն չոր եղանակին: Խոնավ եղանակին կարող են կիրառվել միայն հատուկ կառուցվածքի ցուցիչները:
___________
1 Կեղծ ցուցմունքների հնարավոր լինելու պատճառով, ավտոմեքենայի մոմով լարման ցուցիչների սարքինության ստուգումն արգելվում է:
Ոչ հպումնային տեսակի 1000 Վ-ից բարձր լարման ցուցիչներ
Նշանակումը ԵՎ կառուցվածքը
2.1.56. Ցուցիչը նախատեսված է 6-35 կՎ ՕԳ-ի հաղորդալարերի և 6-35 կՎ ՓԲՍ-ի ու ԲԲՍ-ի հոսանքատար մասերի վրա ֆազային լարման առկայության կամ բացակայության ստուգման համար:
2.1.57. Ցուցչի աշխատանքը հիմնված է էլեկտրաստատիկ ինդուկցիայի սկզբունքի վրա: Ազդանշանային տարր կարող են լինել շիկացման լամպերը կամ լուսադիոդները:
2.1.58. Լարման ցուցիչը, որպես կանոն, բաղկացած է աշխատանքային, մեկուսացնող մասերից2 և լիցքային սարքվածքից:
Ցուցիչը ունի ներկառուցված սնման աղբյուր, տալիս է` լարման տակ գտնվող հոսանքատար մասերին մոտենալու համեմատ ուժեղացող, ընդհատուն լուսային ազդանշան, ապահովում է սարքինության վերահսկում, հավաքված վիճակում միանում է ավտոմատ:
Մեկուսացնող մասը իրենից ներկայացնում է 35 կՎ լարման քանդովի ձող:
___________
2 Թույլատրվում է ոչ հպումնային տեսակի ցուցչի տարբերակ` առանց մեկուսացնող մասի:
Լարման ցուցիչների փորձարկումները
Շահագործման ընթացքում ցուցչի մեխանիկական փորձարկումներ չեն կատարում:
Էլեկտրական փորձարկումներ
2.1.59. Շահագործման ընթացքում ցուցչի մեկուսացնող մասի էլեկտրական ամրության փորձարկումը անց են կացնում ըստ 35 կՎ լարման մեկուսացնող ձողերի նորմերի (կետ 2.1.20):
Ցուցչի օգտագործման կանոններ
2.1.60. Ոչ հպումնային ցուցիչներով` լարման առկայության կամ բացակայության ստուգման կարգը նույնն է, ինչ և գազապարպիչ լամպով ցուցչի համար: Ցուցիչը հողակցել չի պահանջվում: Արգելվում է օգտվել ցուցիչով, եթե խախտված է աշխատանքային մասի կապարակնքումը:
Լարման առկայության ոչ հպումնային ազդանշանիչներ
2.1.61. 1000 Վ-ից բարձր էլեկտրակայանքներում, որպես օժանդակ պաշտպանության միջոցներ, կարող են կիրառվել աշխատողին լարման տակ գտնվող հոսանքատար մասերին, վտանգավոր հեռավորության վրա մոտենալու մասին նախազգուշացնող, լուսային և (կամ) ձայնային ազդանշանումով լարման առկայության ոչ հպումնային ազդանշանիչներ: Ազդանշանիչները կարող են ունենալ տարբեր կառուցվածքներ: Խորհուրդ է տրվում կիրառել սաղավարտի վրա, կուրտկայի գրպանում տեղավորման համար նախատեսված ազդանշանիչներ: Ազդանշանիչների աշխատունակությունը պետք է ստուգվի շահագործման հրահանգներին համապատասխան: Ազդանշանիչները օգտագործելիս հարկ է հիշել, որ ազդանշանի բացակայությունը չի հանդիսանում լարման բացակայության նշան:
Մինչեվ 1000 Վ լարման ցուցիչներ
Նշանակումը ԵՎ կառուցվածքը
2.1.62. Մինչև 1000 Վ էլեկտրակայանքներում, լարման առկայության կամ բացակայության ստուգման համար կիրառվում են երկու տեսակի ցուցիչներ. ակտիվ հոսանք անցնելու ժամանակ աշխատող` երկբևեռ, և ունակային հոսանքի ժամանակ աշխատող` միաբևեռ:
Երկբևեռ ցուցիչները նախատեսված են փոփոխական և հաստատուն հոսանքի էլեկտրակայանքների, իսկ միաբևեռները` փոփոխական հոսանքի էլեկտրակայանքների համար:
Լարման բացակայության ստուգման համար վերահսկիչ լամպերի կիրառումն արգելվում է` 380 Վ գծային լարման վրա 220 Վ լամպ միացնելու դեպքում` դրանց պայթելու վտանգի կապակցությամբ:
2.1.63. Երկբևեռ ցուցիչները բաղկացած են էլեկտրական սխեմայի տարրեր պարունակող երկու հենամարմնից: Էլեկտրական սխեմաները միացվում են իրար առնվազն 1մ երկարության, բացասական ջերմաստիճանների ժամանակ ճկունությունը չկորցնող, ճկուն հաղորդալարով: Հենամարմինների ներանցման տեղերում միացման հաղորդալարը ունի մեղմիչ ականոցներ կամ հաստատված մեկուսացում:
Միաբևեռ ցուցիչը տեղադրված է մեկ հենամարմնում:
2.1.64. Երկբևեռ լարման ցուցիչների էլեկտրական սխեման պետք է պարունակի հպակածայրոցներ և լարման տեսողական, ձայնային կամ ձայնատեսողական ցուցանշում ապահովող տարրեր: Տեսողական և ձայնային ազդանշանիչները պետք է լինեն անընդհատ կամ ընդհատուն:
Տեսողական ցուցանշումով երկբևեռ էլեկտրական սխեման կարող է պարունակել սլաքային տեսակի սարք կամ թվային նիշասինթեզող համակարգ (ցուցանշող սանդղակի սնման փոքրաչափ աղբյուրով): Այդ տեսակի ցուցիչները կարող են կիրառվել 0-ից մինչև 1000 Վ լարման վրա:
Միաբևեռ լարման ցուցչի էլեկտրական սխեման պետք է պարունակի լրացուցիչ ռեզիստրով ցուցանշման տարր, հպակածայրոց և հենամարմնի կողաճակատային (կողային) մասի վրա հպակ, որի հետ հպվում է օպերատորի ձեռքը:
2.1.65. Հպակածայրոցի չմեկուսացված մասի երկարությունը չպետք է գերազանցի 5 մմ-ը:
Հպակածայրոցները պետք է կոշտ ամրապնդված լինեն և չպետք է տեղաշարժվեն առանցքի երկարությամբ:
Լարման ցուցիչների փորձարկումները
Շահագործման ընթացքում ցուցչի մեխանիկական փորձարկումներ չեն կատարում:
Էլեկտրական փորձարկումներ
2.1.66. Մինչև 1000 Վ լարման ցուցիչների շահագործական փորձարկումները կայանում են ցուցանշման լարման որոշման, բարձրացված լարումով սխեմայի ստուգման, առավելագույն աշխատանքային լարման ժամանակ ցուցիչով անցնող հոսանքի չափման, բարձր լարումով մեկուսացման փորձարկման մեջ:
2.1.67. Երկբևեռ ցուցիչների ցուցանշման լարման ստուգման համար, փորձարկման կայանքից լարումը վերադրվում է հպակածայրոցներին, միաբևեռի համար` հպակածայրոցին և հենամարմնի ճակատային (կողային) մասի վրայի հպակին:
Մինչև 1000 Վ լարման ցուցիչների ցուցանշման լարումը պետք է լինի 90 Վ-ից ոչ բարձր:
2.1.68. Երկբևեռ ցուցչի սխեման ստուգելու համար փորձարկման լարումը վերադրում են հպակածայրոցներին, միաբևեռ ցուցչի համար` հպակածայրոցին և հենամարմնի ճակատային (կողային) մասի վրայի հպակին:
Սխեման ստուգելիս, փորձարկման լարումը պետք է գերազանցի աշխատանքային լարման առավելագույն արժեքը առնվազն 10%-ով: Փորձարկման տևողությունը ` 1 րոպե:
Աշխատանքային լարման առավելագույն արժեքի ժամանակ, ցուցիչով անցնող հոսանքի արժեքը չպետք է գերազանցի.
միաբևեռ լարման ցուցչի համար` 0,6 մԱ,
տեսողական և ձայնատեսողական ցուցանշումը ապահովող տարրերով երկբևեռ լարման ցուցչի համար 10 մԱ,
220 Վ լարման, մինչև 10 Վտ շիկացման լամպով լարման ցուցիչների համար, հոսանքը որոշվում է լամպի հզորությամբ:
Հոսանքի արժեքը չափվում է ցուցչի հետ հաջորդաբար միացված ամպերաչափով:
2.1.69. Երկբևեռ լարման ցուցիչների մեկուսացումը` բարձր լարումով փորձարկելու համար, մեկուսացնող երկու հենամարմինները փաթաթվում են մետաղաթաղանթով և միացման հաղորդալարը իջեցվում է հողակցված ջրով անոթի մեջ այնպես, որ ջուրը, չհասնելով մինչև կոթերը 9-10մմ, ծածկի ամբողջ հաղորդալարը: Փորձարկման կայանքի մի հաղորդալարը միացնում են հպակածայրոցներին, հողակցված երկրորդը` մետաղաթաղանթին և իջեցնում ջուրը (նկ. 2.1):
Նկ. 2.1 Լարման ցուցչի կոթերի և հաղորդալարի մեկուսացման
էլեկտրական ամրության փորձարկման սկզբունքային սխեմա. 1-փորձարկվող ցուցիչ, 2-փորձարկման տրանսֆորմատոր, 3-ջրով գուռ, 4-էլեկտրոդ: |
Միաբևեռ լարման ցուցիչների դեպքում, մեկուսացնող հենամարմինը ամբողջ երկարությամբ` ընդհուպ մինչև սահմանափակիչ օղակը, փաթաթում են մետաղաթաղանթով: Մետաղաթաղանթի և հենամարմնի կողաճակատային մասի վրայի հպակի արանքում թողնում են առնվազն 10մմ խզում: Փորձարկման կայանքի մի հաղորդալարը միացվում է հպակածայրոցին, հողակցված երկրորդը` մետաղաթաղանթին:
Խորհուրդ է տրվում փորձարկումները կատարել դիէլեկտրիկ ձեռնոցների, բոտիների և կրկնակոշիկների փորձարկման կայանքի վրա (նկ. 2.4):
Մինչև 500 Վ լարման ցուցիչների մեկուսացումը պետք է պահի 1 կՎ լարում, իսկ 500Վ-ից բարձր լարման ցուցիչներինը` 2 կՎ: Փորձարկման տևողությունը` 1րոպե:
Ցուցիչների օգտագործման կանոններ
2.1.70. Միաբևեռ լարման ցուցիչները խորհուրդ է տրվում կիրառել երկրորդային փոխարկման սխեմաները ստուգելու, էլեկտրահաշվիչների, կոթառների, անջատիչների, ապահովիչների և այլն միացման ժամանակ ֆազային հաղորդալարը որոշելու համար: Ընդ որում, անհրաժեշտ է հիշել, որ լարման բացակայության կամ առկայության ստուգման ժամանակ հնարավոր է ազդանշանային լամպի լուսարձակում` մակածված լարումից:
2.1.71. Նախքան կիրառելը, ցուցչի սարքինությունը ստուգվում է կանխահայտորեն լարման տակ գտնվող հոսանքատար մասերի վրա:
2.1.72. Միաբևեռ ցուցիչներ օգտագործելիս, դրանց սխալ ցուցմունքներից խուսափելու համար արգելվում է դիէլեկտրիկ ձեռնոցների կիրառումը:
Էլեկտրակայանքներում փորձարկումներ ԵՎ չափումներ կատարելու ժամանակ աշխատանքի անվտանգության ապահովման սարքվածքներ եվ հարմարանքներ
Ֆազերի համընկնումը ստուգելու լարման ցուցիչներ1
Նշանակումը եվ կառուցվածքը
2.1.73. Ցուցիչները նախատեսված են 3-ից մինչև 110 կՎ օդային և մալուխային գծերի, տրանսֆորմատորների վրա և այլ էլեկտրակայանքներում ֆազերի համընկնումը ստուգելու համար:
2.1.74. Ցուցիչները իրենցից ներկայացնում են լարման տակ գտնվող էլեկտրակայանքների հոսանքատար մասերի հետ անմիջականորեն հպվելիս աշխատող, լուսաազդանշանային տեսակի երկբևեռ սարքեր:
2.1.75. Ցուցիչները բաղկացած են աշխատանքային, մեկուսացնող մասեր և կոթեր պարունակող էլեկտրամեկուսիչ նյութից երկու խողովակավոր հենամարմնից: Էլեկտրական սխեմայի տարրերը (հպումնային էլեկտրոդներ, գազապարպիչ ցուցչային լամպ և համապատասխան էլեկտրոնային բաղադրամասեր) տեղակայված են ուժեղացված մեկուսացումով ճկուն հաղորդալարով իրար միացված բուն ցուցչի և լրացուցիչ դիմադրությունով խողովակի աշխատանքային մասերում: Լրացուցիչ դիմադրությունով խողովակը սարքված է այնպես, ինչպես սովորական լարման ցուցիչը, բայց կոնդենսատորի և գազապարպիչ լամպի փոխարեն ներս են ագուցված ջերմակայուն դիմադրություններ:
2.1.76. Ցուցիչների աշխատանքային մասերի կառուցվածքը էլեկտրակայանքների հոսանքատար և հողակցված մասերին միաժամանակ հպվելու դեպքում պետք է բացառի ծակման և պարպման հնարավորությունը:
2.1.77. Աշխատանքային և մեկուսացնող մասերը պետք է լինեն քանդովի` պարուրակային տարրերի միջոցով միացվող: Աշխատանքային մասերը, հպումնային էլեկտրոդների տեղակայման տեղերում, չպետք է ունենան` պարուրակային տարրեր:
___________
1 Նոր կառուցվածքների ցուցիչները շահագործման մեջ մտցնելիս հարկ է ղեկավարվել շահագործական հրահանգներով:
Ցուցիչների փորձարկումը
Շահագործման ընթացքում ցուցիչների մեխանիկական փորձարկումներ չեն կատարում:
Էլեկտրական փորձարկումներ
2.1.78. Շահագործական փորձարկումների ժամանակ կատարվում է ցուցիչների ստուգում համաձայն և հանդիպական միացման սխեմաներով, աշխատանքային ու մեկուսացնող մասերի և միացման հաղորդալարի էլեկտրական ամրության ստուգում:
2.1.79. Համաձայն միացման սխեմայով ցուցիչը ստուգելիս, հպումնային էլեկտրոդները միացվում են տրանսֆորմատորի բարձրավոլտ ներանցիչին, ինչպես ցույց է տրված նկ. 2.2 ա-ում:
Հանդիպական միացման սխեմայով ցուցիչը ստուգելիս (նկ. 2.2 բ), հպումնային էլեկտրոդներից յուրաքանչյուրը միացվում է տրանսֆորմատորի արտանցիչներին:
Փորձարկումների ժամանակ տրանսֆորմատորի արտանցիչներից մեկը կարող է հողակցված լինել:
Փորձարկումների ժամանակ արձանագրվում է ցուցչի ցուցանշման լարումը, որի արժեքները, կախված սխեմայից, բերված են 2.6 աղյուսակում:
Նկ. 2.2. Ֆազերի համընկնումը ստուգելու լարման ցուցչի փորձարկման
սկզբունքային սխեման` ըստ համաձայն (ա) և հանդիպական (բ) միացման սխեմայի.
1-փորձարկման տրանսֆորմատոր, 2-լարման ցուցիչ:
Աղյուսակ 2.6
Ֆազերի համընկնումը ստուգելու լարման ցուցիչների ցուցանշման լարում
Էլեկտրակայանքի անվանական լարումը, կՎ |
Ցուցանշման լարումը, կՎ | |
ըստ համաձայն միացման |
ըստ հանդիպական | |
6 10 15 20 35 110 |
7,6 12,7 20 28 40 100 |
1,5 2,5 3,5 4-6 20 50 |
2.1.80. Աշխատանքային մասերի երկայնական մեկուսացման էլեկտրական ամրությունը ստուգելիս, փորձարկման լարումը` 1 րոպեի ընթացքում, վերադրվում է հպումնային էլեկտրոդի և պարուրակային հարակցիչի տարրի վրա:
Ընդ որում` փորձարկման լարումները պետք է ունենան հետևյալ արժեքները.
12 կՎ-մինչև 10 կՎ,
17 կՎ-15 կՎ,
24 կՎ-20 կՎ,
70 կՎ-35 կՎ,
100 կՎ-110 կՎ:
2.1.81. Մեկուսացնող մասերի երկայնական մեկուսացման էլեկտրական ամրությունը ստուգելիս, փորձարկման լարումը` 5 րոպեի ընթացքում, վերադրվում է մետաղե հարակցիչի և սահմանափակիչ օղակի մոտ տեղադրված մետաղալարե կալանգի վրա:
Ընդ որում` փորձարկման լարումները պետք է ունենան հետևյալ արժեքները.
40 կՎ-մինչև 10 կՎ,
60 կՎ-10-ից մինչև 20 կՎ,
105 կՎ-20-ից բարձր` մինչև 35 կՎ,
190 կՎ-110 կՎ:
2.1.82. Մինչև 20 կՎ ցուցիչների ճկուն հաղորդալարը փորձարկում են 20 կՎ լարումով` 1 րոպեի ընթացքում: Հաղորդալարը իջեցնում են ջրով գռի մեջ այնպես, որ հաղորդալարի ամրակցման տեղի և ջրի մակարդակի միջև տարածությունը լինի 60-70 մմ սահմաններում: Լարումը վերադրվում է հպումնային էլեկտրոդի և մետաղե գռի հենամարմնի վրա:
35-110 կՎ լարման ցուցիչների ճկուն կապը ստուգելիս, հաղորդալարը իջեցնում են ջրով գռի մեջ (ցուցչից առանձին), ընդ որում` ջրի մակարդակը մետաղե ծայրոցներից, պետք է 50մմ ցածր լինի:
Փորձարկման տրանսֆորմատորի մեկ արտանցիչը միակցում են հաղորդալարի մետաղե ծայրոցին, մյուսը ` մետաղե գռի հենամարմնին, կամ ջուրը իջեցրած էլեկտրոդին: Հաղորդալարը պետք է պահի 50 կՎ լարում` 1 րոպեի ընթացքում:
Ցուցիչների օգտագործման կանոններ
2.1.83. Ցուցչի աշխատանքը ապահովվում է միայն, այն էլեկտրակայանքին երկբևեռ միացնելիս:
Այդ դեպքում դիէլեկտրիկ ձեռնոցների կիրառումը պարտադիր է:
2.1.84. Ցուցչի սարքինությունը ստուգվում է աշխատատեղում ցուցչի երկբևեռ միացման միջոցով` հողին և ֆազին, կամ երկու ֆազին (3կՎ կայանքներում): Սարքին ցուցչի լամպը, այդ դեպքում, պետք է պայծառ լույս արձակի:
2.1.85. Անձրևի, մառախուղի, ձյան, ուժեղ քամու, օդի 80%-ից ավել խոնավության ժամանակ` ցուցչից օգտվելն արգելվում է:
Էլեկտրաչափիչ աքցաններ
Նշանակումը եվ կառուցվածքը
2.1.86. Էլեկտրաչափիչ աքցանները նախատեսված են մինչև 10 կՎ էլեկտրական շղթաներում հոսանքի, լարման և հզորության չափման համար` առանց դրանց ամբողջությամբ խախտելու:
2.1.87. Աքցանների գործարկման սկզբունքը կայանում է նրանում, որ հոսանքը չափվում է տրանսֆորմատորով, որի երկրորդային փաթույթը փակվում է չափիչ սխեմայի վրա: Առաջնային փաթույթ է հանդիսանում ձողը, կամ չափվող հոսանքով հաղորդալարը:
2.1.88. Մինչև 10 կՎ էլեկտրակայանքներում աշխատելու աքցանները բաղկացած են աշխատանքային, մեկուսացնող մասերից և կոթից:
Աշխատանքային մասը կազմում են անջատովի մագնիսապարփակիչը, փաթույթը և հանովի կամ ներկառուցված չափիչ սարքը: Չափիչ սարքի հենամարմինը պլաստմասսայից է: Մագնիսապարփակիչը կատարված է թերթավոր էլեկտրատեխնիկական պողպատից:
Հենակով մեկուսացնող մասը և կոթը պետք է կատարված լինեն էլեկտրամեկուսիչ նյութից: Մեկուսացնող մասի նվազագույն երկարությունն է 380 մմ, իսկ կոթինը ` 130 մմ:
2.1.89. Աքցանների բոլոր առանձին մասերը պետք է ամուր և հուսալիորեն ամրակցված լինեն իրար հետ:
2.1.90. Մինչև 1000 Վ լարման էլեկտրակայանքների աքցանները բաղկացած են աշխատանքային մասից (անջատովի մագնիսապարփակիչից, փաթույթից և չափիչ սարքից) և հենամարմնից, որը միաժամանակ հանդիսանում է հենակով և կոթով մեկուսացնող մաս:
Աքցանների փորձարկումները
2.1.91. 1000 Վ-ից բարձր էլեկտրակայանքների աքցանները, շահագործական փորձարկումների ժամանակ, փորձարկում են 3 պատիկ գծայինին հավասար, բայց 40 կՎ-ից ոչ պակաս լարումով` 5 րոպեի ընթացքում:
2.1.92. Մինչև 1000 Վ էլեկտրակայանքների աքցանները փորձարկում են 2 կՎ լարումով` 5 րոպեի ընթացքում:
2.1.93. Աքցանների փորձարկման ժամանակ, լարումը վերադրում են մագնիսապարփակչին և մետաղաթաղանթե էլեկտրոդին կամ մեկուսացնող մասի կողմից սահմանափակիչ օղակի մոտի մետաղալարային կալանդների վրա (մինչև 10 կՎ լարման աքցանների համար), կամ հիմքի մոտ տեղադրվածի (մինչև 1000 Վ աքցանների համար):
Աքցանների օգտագործման կանոններ
2.1.94. 1000 Վ-ից բարձր շղթաներում, աքցաններով չափումների ժամանակ, արգելվում է կիրառել շարժական սարքեր, ինչպես նաև փոխարինել չափումների սահմանները ` առանց հոսանքատար մասերի վրայից աքցանները հանելու: Չափումների ժամանակ աքցանները չպետք է հենվեն հոսանքատարի վրա:
Ընդ որում, արգելվում է ցուցմունքների հաշվանքի համար թեքվել դեպի սարքը: Մինչև 10 կՎ աքցաններով աշխատանքը անհրաժեշտ է կատարել դիէլեկտրիկ ձեռնոցներով:
Արգելվում է մինչև 1000 Վ աքցաններով աշխատել ՕԳ հենարանի վրա գտնվելիս:
Մալուխների վնասվածքի լուսաազդանշանային ցուցիչ
Նշանակումը եվ կառուցվածքը
2.1.95. Ցուցիչը նախատեսված է 6 և 10 կՎ ճյուղավորված մալուխային կամ օդամալուխային ցանցերի վնասված տեղամասը գտնելու համար, գծերի և սարքավորանքի ցանկացած տեսակի մեկ կամ ավելի հողանցված ֆազերի վնասվածքների ժամանակ:
2.1.96. Ցուցիչը բաղկացած է երկու մեկուսացված խողովակային հենամարմնից, որոնցից յուրաքանչյուրը պարունակում է աշխատանքային, մեկուսացնող մասեր և կոթ:
Ցուցչի աշխատանքային մասերը միացվում են ճկուն մեկուսացված հաղորդալարով:
2.1.97. Ցուցիչը իրենից ներկայացնում է լուսաազդանշանային սարքվածք, որի աշխատանքային մասերում տեղադրված են էլեկտրական սխեմայի տարրերը. գազապարպիչ ցուցանշման լամպ, ուղղիչ տարրեր, հոսանքասահմանափակիչ ռեզիստորներ:
Ըստ գործողության սկզբունքի, ցուցիչը իրենից ներկայացնում է փոփոխական հոսանքի բարձրավոլտ ուղղիչ:
Փորձարկվող ֆազի վիճակը որոշվում է ցուցանշման լամպի միջի լույս արձակող գազային սյան բարձրությամբ:
Ցուցիչների փորձարկումները
Շահագործման ընթացքում ցուցիչների մեխանիկական փորձարկումներ չեն կատարվում:
Էլեկտրական փորձարկումներ
2.1.98. Յուրաքանչյուր աշխատանքային մասի էլեկտրական ամրությունը ստուգելիս, 10 կՎ լարումը վերադրվում է, 1 րոպեի ընթացքում, հպակածայրոցին և պարուրակային հարակցիչին: Ընդ որում, ազդանշանային լամպը` գերբեռնվածքից պաշտպանելու համար, շունտվում է փորձարկումների շունտով (նկ. 2.3):
2.1.99. Ցուցանշման հոսանքի արժեքի ստուգման ժամանակ, ցուցիչը միացվում է փորձարկման տրանսֆորմատորին` գերբեռնվածքից պաշտպանություն ունեցող (օրինակ` պարպիչ) միլիամպերաչափի միջոցով: Փորձարկումները անց են կացվում 6 և 10 կՎ լարման ժամանակ: Ցուցանշման հոսանքի արժեքը չպետք է գերազանցի 10 մԱ-ը:
2.1.100. Սարքին մալուխի ցուցանշման հստակությունը ստուգելիս, ցուցիչը միացվում է մալուխային գիծը նմանակող 1-3 մկՖ ունակությամբ 10 կՎ կոնդենսատորի միջոցով: Կոնդենսատորը լիցքավորելիս, ցուցանշման լամպի լույս արձակող սյունը նվազում է, մինչև լրիվ անհետացումը:
Անսարք մալուխի ցուցանշման հստակությունը ստուգելիս, ցուցիչը միացվում է անմիջապես տրանսֆորմատորին:
Փորձարկումները անց են կացվում նույնպես 6 և 10 կՎ լարման ժամանակ:
2.1.101. Ցուցչի մեկուսացնող մասերի էլեկտրական ամրությունը ստուգելիս, 40 կՎ լարումը` 5 րոպեի ընթացքում, վերադրվում է պարուրակային հարակցիչին և սահմանափակիչ օղակի մոտ վերադրված ժամանակավոր էլեկտրոդին:
2.1.102. Միացման հաղորդալարի մեկուսացման էլեկտրական ամրությունը ստուգելիս, այն իջեցնում են ջրով գռի մեջ, ընդ որում, ջրի մակարդակը 50 մմ-ով պետք է ցածր լինի մետաղե ծայրոցներից:
Փորձարկման տրանսֆորմատորի մեկ ներանցիչը պետք է միացվի միացման հաղորդալարի մետաղե ծայրոցին, երկրորդ` հողակցվածը, իջեցվում է ջրի մեջ:
Հաղորդալարը փորձարկում են 20 կՎ լարումով` 1 րոպեի ընթացքում:
Ցուցիչների օգտագործման կանոններ
2.1.103. Չափումները պետք է կատարեն հատուկ ուսուցում անցած երկու անձ, որոնցից մեկը հանդիսանում է վերահսկող:
2.1.104. Ցուցիչով աշխատանքը կատարվում է բջիջներում` աշխատանքային լարման տակ գտնվող հոսանքատար մասերի վրա, ընդ որում, աշխատողները պետք է ձեռնարկեն հոսանքատար մասերին 0,7 մ-ից պակաս հեռավորության վրա մոտենալը, մետաղե կառուցվածքներին օպերատորի հպվելը, իսկ միացման հաղորդալարերի` հոսանքատար մասերին և հողակցված կառուցվածքներին հպվելը բացառող միջոցներ: Հաղորդալարը օպերատորից պետք է գտնվի առնվազն 0,7 մ հեռավորության վրա:
2.1.105. Ցուցիչով աշխատանքը պետք է կատարվի դիէլեկտրիկ ձեռնոցներով, մեկուսացնող տակդիրի (գորգի) վրա և պաշտպանական ակնոցներով:
2.1.106. Արգելվում է ցուցիչն օգտագործել դրան սնող ցանցում «հողի» առկայության ժամանակ:
Տարանցումներում լարումների տարբերությունը որոշելու սարքվածք
Նշանակումը եվ կառուցվածքը
2.1.107. Սարքվածքը նախատեսված է 6 և 10 կՎ մալուխային ցանցերի էլեկտրակայանքներում տարանցման շղթայի միակցման տեղում լարումների տարբերության չափման համար:
2.1.108. Սարքվածքը բաղկացած է երկու խողովակային մեկուսացված հենամարմիններից, որոնցից յուրաքանչյուրը պարունակում է աշխատանքային, մեկուսացնող մասեր և կոթ, ցուցասլաքից (սլաքային տեսակի չափիչ սարք) և միացման հաղորդալարից: Աշխատանքային երկու մասերում էլ տեղավորված են էլեկտրական սխեմաների տարրեր:
2.1.109. Մագնիսաէլեկտրական համակարգի 1000 Վ սանդղակով չափիչ սարքը ունի 6 և 10 կՎ միջֆազային լարման վրա սխալմամբ միացնելիս` վնասվածքից պաշտպանության համակարգ:
2.1.110. Սարքվածքը պետք է ապահովի 40-ից մինչև 1000 Վ սահմաններում լարումների չափումը (տարանցման շղթայի միակցման տեղում):
2.1.111. Սարքվածքի գործողության սկզբունքը հիմնված է ակտիվ հոսանքի անցման վրա:
Սարքվածքի փորձարկումները
2.1.112. Սարքվածքի աշխատանքային մասերից յուրաքանչյուրը ստուգելիս, 10 կՎ լարումը` 1 րոպեի ընթացքում վերադրվում է հպակածայրոցին և պարուրակային հարակցիչին:
2.1.113. Սարքվածքի մեկուսացնող մասերից յուրաքանչյուրը փորձարկելիս, 40 կՎ լարումը` 5 րոպեի ընթացքում, վերադրվում է պարուրակային հարակցիչին և սահմանափակող օղակի մոտ վերադրված էլեկտրոդներին:
2.1.114. Միացման հաղորդալարի մեկուսացման էլեկտրական ամրությունը ստուգելիս, այն իջեցնում են ջրով գռի մեջ, ընդ որում, ջրի մակարդակը 50 մմ-ով պետք է ցածր լինի մետաղե ծայրոցներից:
Փորձարկման տրանսֆորմատորի մեկ ներանցիչը պետք է միացվի միացման հաղորդալարի մետաղե ծայրոցին, երկրորդ` հողակցվածը, իջեցվում է ջրի մեջ: Միացման հաղորդալարը պետք է 1 րոպեի ընթացքում պահի 20 կՎ լարումը:
2.1.115. Էլեկտրական սխեմայի աշխատունակության, չափման սահմանների և պաշտպանության համակարգի ստուգման ժամանակ, լարումը պետք է չափվի առնվազն 2,5 դասի վոլտաչափով:
Սարքվածքի օգտագործման կանոններ
2.1.116. Չափումները կատարվում են հատուկ ուսուցում անցած երկու անձով, որոնցից մեկը հանդիսանում է վերահսկող:
2.1.117. Սարքվածքով աշխատանքը կատարվում է բջիջներում` աշխատանքային լարման տակ գտնվող հոսանքատար մասերի վրա, ընդ որում` աշխատողները պետք է ձեռնարկեն հոսանքատար մասերին 0,6մ-ից պակաս տարածության վրա մոտենալը և մետաղե կառուցվածքներին ու տարանուն ֆազերի հոսանքատար մասերին հպվելը, ինչպես նաև հոսանքատար մասերին և հողակցված կառուցվածքներին միացման հաղորդալարի հպվելը բացառող միջոցներ:
2.1.118. Սարքվածքով աշխատանքը կատարվում է դիէլեկտրիկ ձեռնոցներով, մեկուսացնող տակդիրի (գորգի) վրա և պաշտպանական ակնոցներով:
Մալուխը ծակելու սարք
Բացի թվարկած սարքվածքներից, էլեկտրակայանքներում աշխատելու ժամանակ, կիրառվում են մալուխի ծակման անվտանգ սարքվածքների տարբեր տեսակներ. ձեռքի մեխանիկական շարժաբերով կամ էլեկտրաշարժաբերով հեռագործ ծակման սարքվածքներ, և մալուխի ծակման հրատեխնիկական սարքվածքներ:
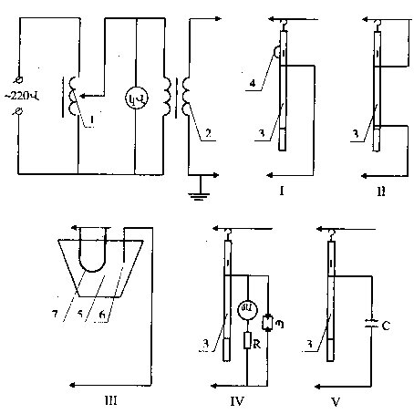
I-ցուցչի աշխատանքային մասի էլեկտրական ամրության փորձարկում, |
Պայմանական նշաններ. Պ-պարպիչ, R-պաշտպանական դիմադրություն, մԱ-մինչև 30 մԱ` 0,5 դասի միլիամպերաչափ, կՎ-մինչև 100 կՎ` 1,5 դասի կիլովոլտաչափ, C-1-3 մկՖ` 10 կՎ կոնդենսատոր, |
1-լարման կարգավորիչ, 2-ИОМ 100/20 տեսակի փորձարկման տրանսֆորմատոր 3-փորձարկվող ցուցիչ, 4-փորձարկման զուգահոսագիծ (շունտ), 5-ջրով գուռ, 6-էլեկտրոդ, 7-փորձարկվող հաղորդալար |
Նկ. 2.3. Մալուխների վնասվածքների ցուցչի էլեկտրական փորձարկումների սխեմա
Սարքվածքների նշանակումը ԵՎ կառուցվածքը
2.1.119. Մալուխ ծակելու սարքվածքները նախատեսված են մինչև 10 կՎ նորոգվող մալուխների վրա, կտրելուց առաջ, լարման բացակայությունը ցուցանշելու համար` մալուխը տրամագծով ծակելու և տարբեր ֆազերի բոլոր ջղերը միմյանց և հողի հետ կարճ փակելու միջոցով:
2.1.120. Սարքվածքները պարունակում են. աշխատանքային օրգան, հողակցող սարքվածք, մեկուսացնող ձող, ռեդուկտոր կամ մեկուսացնող ներդիրով էլեկտրաշարժաբեր, կամ էլ քուղից և մեկուսացնող ձողից բաղկացած իջեցման սարքվածք:
Հողակցող սարքվածքը ներառում է հողակցող ճոպանով կամ պտուտակամամլիչներով հողակցող ձող:
2.1.121. Սարքվածքի կառուցվածքը պետք է ապահովի դրա հուսալի ամրակցումը ծակվող մալուխի վրա և ավտոմատորեն կողմնորոշի կտրող (ծակող) տարրի առանցքը` ցանկացած հատվածքի ծակվող մալուխի տրամագծի հետ, ինչպես նաև նախատեսի` հրատեխնիկական սարքվածքում փակաղակի թերփակման դեպքում, կրակոցը բացառող արգելակում:
2.1.122. Մեխանիկական տեսակի սարքվածքը պետք է ծակի մալուխը տրամագծով` առնվազն 180 շարժումներով, ընդ որում առավելագույն ճիգը չպետք է գերազանցի 29,4 Ն-ը: Հեռագործ ծակման սարքվածքը պետք է ծակի մալուխը 5 րոպեից ոչ ավել ժամանակում: Հրատեխնիկական սարքվածքը պետք է մալուխը ծակի մեկ կրակոցով:
2.1.123. Սարքվածքի մեկուսացնող մասի երկարությունը պետք է լինի առնվազն 230 մմ: Շարժահաղորդ քուղի (միացման մալուխի) երկարությունը պետք է լինի առնվազն 10 մ: Հողակցող ճոպանի հատվածքը պետք է լինի առնվազն 25 մմ2:
Սարքվածքի փորձարկումները
Մեխանիկական փորձարկումներ
2.1.124. Շահագործական փորձարկումների ժամանակ ստուգվում է սարքվածքի աշխատունակությունը АВАШВ 3x240 տեսակի մալուխի նմուշի ծակման միջոցով, իսկ մեխանիկական ծակման սարքվածքներում, բացի այդ, չափվում է շարժահաղորդ փոկին գործադրված ճիգը:
Էլեկտրական փորձարկումներ
2.1.125. Շահագործական փորձարկման ժամանակ սարքվածքների մեկուսացնող մասերը (մեկուսացնող ձող կամ էլեկտրաշարժաբերի մեկուսացնող ներդիր) փորձարկվում են 40 կՎ բարձրացրած լարումով` 5 րոպեի ընթացքում:
Փորձարկման լարումը վերադրվում է ձողի մեկուսացնող մասի կամ էլեկտրաշարժաբերի մետաղե կցաշրթի և հատուկ սեղմակի վրա:
Սարքվածքի օգտագործման կանոններ
2.1.126. Մալուխի ծակումը կատարվում է հատուկ ուսուցում անցած երկու անձով, որոնցից մեկը հանդիսանում է վերահսկող:
2.1.127. Մալուխը ծակելու ժամանակ հարկ է օգտվել դիէլեկտրիկ ձեռնոցներից և պաշտպանական ակնոցներից, ընդ որում` անհրաժեշտ է կանգնել մեկուսացնող հիմքի վրա` խրամից վերև, մալուխից հնարավորին չափ հեռու:
2.1.128. Սարքվածքով աշխատելիս, անհրաժեշտ է պահպանել շահագործման հրահանգում շարադրված անվտանգության միջոցները:
Ամենօրյա և պարբերական տեխնիկական սպասարկումը նույնպես կատարվում է շահագործման հրահանգի պահանջներին համապատասխան:
Դիէլեկտրիկ ռետինից պաշտպանության միջոցներ
Դիէլեկտրիկ ռետինե ձեռնոցներ
Միջոցների նշանակումը եվ դրանց ներկայացվող պահանջները
2.1.129. Ձեռնոցները նախատեսված են որպես էլեկտրապաշտպանական հիմնական միջոց` հոսանքահարումից ձեռքերի պաշտպանության համար, մինչև 1000 Վ էլեկտրակայանքներում աշխատելու ժամանակ, և որպես լրացուցիչ միջոց` 1000 Վ-ից բարձր էլեկտրակայանքներում:
2.1.130. Էլեկտրակայանքներում կարող են օգտագործվել բնական կաուչուկի լատեքսից անկար ձեռնոցներ, կամ կտրատման մեթոդով կատարված թերթավոր ռետինից կարով ձեռնոցներ:
Էլեկտրակայանքներում թույլատրվում է օգտագործել միայն ըստ պաշտպանական հատկանիշների Эн և Эв1 տեսականմուշով ձեռնոցները:
2.1.131. Ձեռնոցների երկարությունը պետք է լինի առնվազն 350 մմ:
Ձեռնոցների չափսը պետք է հնարավորություն տա դրանց տակից բրդե կամ բամբակյա ձեռնոցներ դնել` սառը եղանակին, բաց սարքվածքներ սպասարկելիս, ցածր ջերմաստիճաններից ձեռքերի պաշտպանության համար: Ձեռնոցների ներքևի եզրի լայնությունը պետք է հնարավորություն տա դրանք քաշելու վերնահագուստի թևքի վրա: Ձեռնոցները կարող են լինել հինգ և երկու մատնանի:
___________
1 Эн-մինչև 1000 Վ լարման էլեկտրական հոսանքից պաշտպանության համար:
Эв-1000 Վ-ից բարձր լարման էլեկտրական հոսանքից պաշտպանության համար:
Ձեռնոցների փորձարկումները
Շահագործման ընթացքում անց են կացնում ձեռնոցների միայն էլեկտրական փորձարկումներ:
2.1.132. 6 ամիսը մեկ անգամ ձեռնոցները անհրաժեշտ է փորձարկել 6 կՎ բարձրացրած լարումով` 1 րոպեի ընթացքում: Այդ դեպքում ձեռնոցով անցնող հոսանքը չպետք է գերազանցի 6 մԱ-ը:
Փորձարկելու ժամանակ դիէլեկտրիկ ձեռնոցներն ընկղմում են 25±100C ջերմաստիճան ունեցող ջրով մետաղե անոթի մեջ, ջուրը լցվում է նաև ձեռնոցների մեջ: Ինչպես ձեռնոցների արտաքին, այնպես էլ ներքին կողմից ջրի մակարդակը պետք է 50մմ-ով ցածր լինի ձեռնոցների վերին եզրից:
Ձեռնոցների դուրս մնացած եզրերը պետք է չոր լինեն: Փորձարկման տրանսֆորմատորի մի արտանցիչը միացնում են անոթին, մյուսը հողակցում են: Ձեռնոցների մեջ են իջեցնում միլիամպերաչափի միջոցով հողակցմանը միացված էլեկտրոդը: Փորձարկման կայանքի հնարավոր սխեմաներից մեկը բերված է նկ. 2.4-ում: Փորձարկման ժամանակ ծակման առկայությունը կամ բացակայությունը ազդանշանային լամպերով որոշելու համար, «փ» փոխարկիչը նախ տեղակայում են «ա» դիրքում: Ծակման բացակայության դեպքում փոխարկիչը տեղակայում են «բ» դիրքում` ձեռնոցով անցնող հոսանքը չափելու համար: Ձեռնոցը խոտանում են, եթե դրանով անցնող հոսանքը գերազանցում է նորմը, կամ տեղի են ունենում միլիամպերաչափի սլաքի կտրուկ տատանումներ:
Ծակման առաջացման դեպքում անջատում են արատավոր ձեռնոցը, կամ ամբողջ կայանքը:
Փորձարկումների ավարտից անմիջապես հետո ձեռնոցները չորացնում են:
Ձեռնոցների օգտագործման կանոններ
2.1.133. Ձեռնոցների օգտագործման ժամանակ հարկ է ուշադրություն դարձնել, որ դրանք խոնավ չլինեն և վնասվածքներ չունենան:
2.1.134. Գործարկումից առաջ, դեպի մատները ոլորումով, պետք է ստուգվի ձեռնոցների վրա պատռվածքների առկայությունը:
2.1.135. Ձեռնոցներով աշխատելիս, չի կարելի շրջել դրանց եզրերը:
Մեխանիկական վնասվածքներից պաշտպանվելու համար, ձեռնոցների վրա թույլատրվում է դնել կաշվե կամ բրեզենտե ձեռնոցներ կամ թաթմաններ:
2.1.136. Շահագործման մեջ գտնվող ձեռնոցները պարբերաբար (ելնելով տեղային պայմաններից) պետք է ախտահանվեն սոդայի կամ օճառի լուծույթով:
Պոլիմերային նյութերից հատուկ դիէլեկտրիկ ոտնաման
Դիէլեկտրիկ ռետինե բոտիներ, կրկնակոշիկներ
Ոտնամանի նշանակումը եվ դրան ներկայացվող պահանջները
2.1.137. Հատուկ դիէլեկտրիկ ոտնամանը (սոսնձված կրկնակոշիկներ, ռետինե սոսնձված կամ կաղապարված բոտիներ, այդ թվում` արևադարձային տարբերակի բոտիներ) հանդիսանում է լրացուցիչ պաշտպանական միջոց` փակ, իսկ տեղումների բացակայության ժամանակ` բաց էլեկտրակայանքներում աշխատելիս:
Բացի դրանից, դիէլեկտրիկ բոտիները և կրկնակոշիկները պաշտպանում են աշխատողներին քայլի լարումից:
2.1.138. Էլեկտրակայանքներում թույլատրվում է կիրառել միայն ԳՕՍՏ 13385-78 պահանջներին համապատասխան պատրաստված դիէլեկտրիկ բոտիները և կրկնակոշիկները: Արևադարձային տարբերակի բոտիները պետք է լինեն բորբոսակայուն և համապատասխանեն նաև ԳՕՍՏ 15152-69 պահանջներին:
2.1.139. Ոտնամանը կիրառում են. կրկնակոշիկները ` մինչև 1000 Վ լարման դեպքում, բոտիները` բոլոր լարումների դեպքում:
Ըստ պաշտպանական հատկանիշների, ոտնամանը նշանակում են. Эн` ռետինե սոսնձված կրկնակոշիկներ, Эв` ռետինե սոսնձված և կաղապարված բոտիներ:
2.1.140. Դիէլեկտրիկ ոտնամանը պետք է գույնով տարբերվի մնացած ռետինե ոտնամաններից:
2.1.141. Կրկնակոշիկները և բոտիները բաղկացած են. ռետինե երեսից, ռետինե ակոսավոր ներբանից, տեքստիլե աստառից և ներքին ուժեղացնող մասերից:
Բոտիները պետք է ունենան ծալվածքներ: Կաղապարված բոտիները կարող են թողարկվել առանց աստառի:
Բոտիների բարձրությունը պետք է լինի առնվազն 160 մմ:
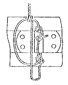
Նկ.2.4. Դիէլեկտրիկ ձեռնոցների, բոտիների և կրկնակոշիկների
փորձարկման սկզբունքային սխեմա
1-փորձարկման տրանսֆորմատոր, 2-փոխարկող հպակներ, 3-շունտող դիմադրություն (15-20 կՕհմ), 4-գազապարպիչ լամպ, 5-դրոսել, 6-միլիամպերաչափ, 7-պարպիչ, 8-ջրով գուռ |
Դիէլեկտրիկ ոտնամանի փորձարկումները
2.1.142. Շահագործման ընթացքում դիէլեկտրիկ կրկնակոշիկները փորձարկում են 3,5 կՎ լարումով, իսկ բոտիները ` 15 կՎ լարումով, 1 րոպեի ընթացքում: Ընդ որում, ոտնամանով անցնող հոսանքները պետք է լինեն 2,5 մԱ-ից ոչ ավել` կրկնակոշիկների համար, և 7,5 մԱ` բոտիների համար:
Փորձարկումները կատարում են ըստ 2.1.132 կետի` նկ. 2.4-ում բերված կայանքի վրա:
Փորձարկումների ժամանակ հորիզոնական տեղադրված ոտնամանի ինչպես արտաքին, այնպես էլ ներքին կողմից, ջրի մակարդակը պետք է 20 մմ-ով ցածր լինի կրկնակոշիկների կողերից և 50 մմ-ով ցածր` բոտիների իջեցրած ծալվածքների եզրից:
Դիէլեկտրիկ ոտնամանի օգտագործման կանոններ
2.1.143. Էլետրակայանքները պետք է համալրվեն մի քանի չափսերի դիէլեկտրիկ ոտնամանով:
2.1.144. Կիրառումից առաջ արատներ (երեսապատման մասերի շերտատում, աստառը վրաքաշված չէ միջատակի վրա, աստառի ծայրերի հեռացումներ, կողմնակի կոշտ ներխառնուկներ, ծծումբի ելուստներ) բացահայտելու նպատակով, կրկնակոշիկները և բոտիները պետք է զննվեն:
Դիէլեկտրիկ ռետինե գորգեր ԵՎ մեկուսացնող տակդիրներ
Նշանակումը ԵՎ դրանց ներկայացվող պահանջները
2.1.145. Դիէլեկտրիկ ռետինե գորգերը և մեկուսացնող տակդիրները կիրառվում են մինչև 1000 Վ և բարձր լարման էլեկտրակայանքներում` որպես լրացուցիչ էլեկտրապաշտպանական միջոցներ:
Գորգերը կիրառվում են բոլոր լարումների փակ էլեկտրակայանքներում` բացի բացառիկ խոնավ շինություններից, և չոր եղանակին` բաց էլեկտրակայանքներում:
Տակդիրները կիրառում են խոնավ և աղտոտման ենթակա շինություններում:
2.1.146. Գորգերը պատրաստվում են ԳՕՍՏ 4997-75 պահանջներին համապատասխան` կախված նշանակումից և շահագործման պայմաններից, հետևյալ երկու խմբով. 1-ին խումբ ` սովորական կատարման` և 2-րդ խումբ ` յուղաբենզակայուն կատարման:
2.1.147. Գորգերը1 պատրաստվում են հետևյալ չափսերի. 500-ից մինչև 1000 մմ, 1000-ից բարձր` մինչև 8000 մմ երկարության, 500-ից մինչև 1200 մմ լայնության, 6±1 մմ հաստության:
2.1.148. Գորգերը պետք է լինեն ակոսավոր դիմային մակերևույթով և միագույն:
2.1.149. Մեկուսացնող տակդիրը կազմված է առնվազն 70մմ բարձրության հենարանային մեկուսիչների վրա ամրացված փռվածքից: Խորհուրդ է տրվում կիրառել տակդիրների համար հատուկ թողարկվող CH-6 տեսակի մեկուսիչներ:
2.1.150. Առնվազն 500x500 մմ չափսի փռվածքը պետք է պատրաստել 30 մմ-ից ոչ պակաս հաստությամբ, առանց ոստերի և շեղաշերտերի, լավ չորացած փայտից ռանդած զոլակներից: Զոլակների արանքների բացվածքները չպետք է գերազանցեն 30 մմ-ը: Հոծ փռվածքների կիրառումը չի երաշխավորվում, քանի որ դրանք դժվարացնում են մեկուսիչների պատահական շունտման բացակայության ստուգումը: Փռվածքը պետք է ներկված լինի բոլոր կողմերից:
2.1.151. Մեկուսացնող տակդիրները պետք է լինեն ամուր և կայուն: Հանովի մեկուսիչների կիրառման դեպքում, դրանց միացումը փռվածքի հետ, պետք է բացառի վերջինիս վայր սահելու հնարավորությունը: Մեկուսացնող տակդիրի շրջվելը կանխելու համար փռվածքի եզրերը չպետք է դուրս գան մեկուսիչների հենարանային մակերևույթից:
__________
1 Խորհուրդ է տրվում կիրառել առնվազն 50x100 սմ չափսի գորգեր:
Գորգերի ԵՎ տակդիրների փորձարկումները
2.1.152. Շահագործման ընթացքում գորգերը և տակդիրները չեն փորձարկում: Դրանց խոտանում են զննումների ժամանակ: Գորգերը պետք է մաքրել կեղտից և զննել առնվազն 6 ամիսը մեկ: Ծակերի, պատռվածքների, ճաքերի և այլ տեսքի արատներ հայտնաբերելիս, դրանք պետք է փոխարինվեն նորերով:
Տակդիրները զննում են 3 տարին մեկ` հենարանային մեկուսիչների ամբողջության խախտումներ, կոտրվածքներ, փռվածքի առանձին մասերի միջև կապերի թուլացում հայտնաբերելու համար: Նշված արատները հայտնաբերելիս, դրանց խոտանում են, իսկ արատները վերացնելուց հետո փորձարկում են ընդունման և հանձնման փորձարկումների նորմերով:
Գորգերի ԵՎ տակդիրների օգտագործման կանոններ
2.1.153. Բացասական ջերմաստիճանում պահելուց հետո գորգերը, գործածումից առաջ, պետք է պահվեն փաթեթավորված վիճակում 20±50C ջերմաստիճանում` առնվազն 24 ժ:
2.1.154. Գորգերը և մեկուսացնող տակդիրները, կիրառումից առաջ, պետք է մաքրվեն աղտոտումից, չորացվեն և զննվեն 2.1.152 կետում նշված արատների հայտնաբերման համար:
Պաշտպանական ցանկապատեր
Պաշտպանական ցանկապատերը կիրառվում են աշխատատեղին մոտ տեղավորված և լարման տակ գտնվող հոսանքատար մասերին պատահաբար մոտենալը և հպվելը կանխելու համար:
Պաշտպանական ցանկապատերը կարող են լինել հետևյալ տեսքերի. վահաններ (պահպանակներ), մեկուսացնող մակադրակներ, մեկուսացնող թասակներ:
Վահաններ (պահպանակներ)
Նշանակումը ԵՎ կառուցվածքը
2.1.155. Վահանները (պահպանակները) կիրառվում են մինչև 1000 Վ և բարձր լարման տակ գտնվող հոսանքատար մասերը ժամանակավորապես ցանկապատելու համար:
2.1.156. Վահանները հարկ է պատրաստել օլիֆով տոգորված և անգույն լաքով ներկված չոր փայտից, կամ ամուր էլեկտրամեկուսիչ նյութից` առանց մետաղե ամրակման մասերի կիրառման:
2.1.157. Վահանների մակերևույթը կարող է լինել հոծ (լարման տակ գտնվող հոսանքատար մասերին աշխատողի պատահաբար մոտենալուց ցանկապատման համար) կամ վանդակավոր (բջիջների, խուցերի մուտքերի և անցումների ցանկապատման համար):
2.1.158. Վահանի կառուցվածքը պետք է լինի ամուր և հարմար, դրա կորացման և շրջվելու հնարավորությունը բացառող, իսկ զանգվածը` այնպիսին, որ այն կարողանա տեղափոխել մեկ մարդ: Վահանի բարձրությունը պետք է լինի առնվազն 1,7 մ, իսկ հեռավորությունը ստորին եզրից մինչև հատակը ` 10 սմ-ից ոչ ավել:
Վահանների փորձարկումները
2.1.159. Վահանների մեխանիկական և էլեկտրական փորձարկումներ չեն կատարում, դրանց պիտանիությունը կիրառման համար որոշում են զննումով:
Վահանների զննման ժամանակ հարկ է ստուգել մասերի միացման ամրությունը, դրանց կայունությունը և հուսալի տեղակայման կամ վահանների ամրակապման համար նախատեսված մասերի ամրությունը, անվտանգության պլակատների և նշանների առկայությունը:
Վահանների օգտագործման կանոններ
2.1.160. Վահանների շփվելը լարման տակ գտնվող հոսանքատար մասերի հետ չի թույլատրվում: Հեռավորությունը, աշխատատեղը ցանկապատող վահաններից մինչև լարման տակ գտնվող հոսանքատար մասերը, պետք է պահվի անվտանգության տեխնիկայի կանոնների պահանջներին համապատասխան: 6-10 կՎ լարման էլեկտրակայանքներում, անհրաժեշտության դեպքում, այդ հեռավորությունը կարող է պակասեցվել մինչև 0,35 մ:
Վահանների վրա պետք է ամրացված լինեն «Կանգնիր: Լարում կա» նախազգուշացնող պլակատներ, կամ գրվեն համապատասխան մակագրություններ:
2.1.161. Վահանները պետք է տեղակայվեն հուսալիորեն, բայց չպետք է խոչընդոտեն շինությունից անձնակազմի ելքին` վտանգի առաջանալու դեպքում:
Մինչև աշխատանքի լրիվ ավարտը, արգելվում է հավաքել կամ տեղափոխել` աշխատատեղը պատրաստելու ժամանակ տեղակայված, ցանկապատերը:
Մեկուսացնող մակադՐակներ
Նշանակումը ԵՎ կառուցվածքը
2.1.162. Մեկուսացնող մակադրակները կիրառվում են մինչև 20 կՎ լարման էլեկտրակայանքներում հոսանքատար մասերի հետ պատահական հպումը կանխելու համար, այն դեպքում, երբ աշխատատեղը անհնար է անջրպետել վահաններով: Մինչև 1000 Վ էլեկտրակայանքներում մակադրակները կիրառվում են նաև հատիչների սխալմամբ միացնելը կանխելու համար:
2.1.163. Մակադրակները պետք է պատրաստվեն պինդ էլեկտրամեկուսիչ նյութից: Դրանց կառուցվածքը և չափսերը պետք է լինեն այնպիսին, որպեսզի հոսանքատար մասերը լրիվ ծածկվեն:
Մինչև 20 կՎ էլեկտրակայանքներում կիրառվում են պինդ էլեկտրամեկուսիչ նյութից (ապակեպլաստիկ, գետինաքս և նմ) կոշտ մակադրակներ:
Մինչև 1000 Վ էլեկտրակայանքներում կարելի է օգտագործել դիէլեկտրիկ ռետինից ճկուն մակադրակներ լարման տակ աշխատելիս հոսանքատար մասերը ծածկելու համար:
Մեկուսացնող մակադրակների փորձարկումները
Շահագործման ընթացքում մեկուսացնող մակադրակների մեխանիկական փորձարկումներ չեն անցկացնում:
2.1.164. Էլեկտրական ամրության փորձարկման համար կոշտ մեկուսացնող մակադրակը սկզբից տեղադրում են երկու թիթեղավոր էլեկտրոդների արանքում, որոնց եզրերը 50 մմ-ով հեռու պետք է մնան մակադրակի եզրերից, հետո` յուրաքանչյուր կողմից էլեկտրոդների միջև, ընդ որում` վերջիններիս արանքի տարածությունը չպետք է գերազանցի համապատասխան լարման բաժանիչի միջբևեռային տարածությունը:
2.1.165. 3-10 կՎ էլեկտրակայանքների համար կոշտ մակադրակները փորձարկում են 20 կՎ լարումով, 15 կՎ էլեկտրակայանքների համար` 30 կՎ լարումով, 20 կՎ էլեկտրակայանքների համար` 40 կՎ լարումով: Փորձարկման տևողությունն է 5 րոպե:
2.1.166. Մինչև 500Վ էլեկտրակայանքների համար դիէլեկտրիկ ռետինից մակադրակները փորձարկում են 1 կՎ լարումով, 500-ից բարձր մինչև 1000 Վ` 2կՎ, 1 րոպեի ընթացքում: Ջրով թրջած մակադրակը ակոսավոր մակերևույթով (ակոսման առկայության դեպքում) տեղադրում են երկու էլեկտրոդների արանքում, որոնց եզրերը 15 մմ-ով հեռու պետք է մնան մակադրակի եզրերից: Մակադրակով անցնող հոսանքը չափելու համար, տրանսֆորմատորի բարձրացնող փաթույթի շղթայում միացնում են միլիամպերաչափ: Շահագործման փորձարկումների ժամանակ հոսանքը չպետք է գերազանցի 6 մԱ: Փորձարկման տևողությունն է 1 րոպե:
Մինչև 1000 Վ էլեկտրակայանքների համար կոշտ մակադրակները փորձարկում են այն նույն նորմերով, ինչ որ ռետինե մակադրակները, բայց առանց պատրաստվածքով անցնող հոսանքի չափման:
Մակադրակների օգտագործման կանոններ
2.1.167. Մակադրակների տեղակայումը 1000 Վ-ից բարձր լարման հոսանքատար մասերի վրա կատարվում է երկու անձով` դիէլեկտրիկ ձեռնոցների և մեկուսացնող ձողերի կամ աքցանների կիրառմամբ:
2.1.168. Մակադրակները, կիրառելուց առաջ, հարկ է մաքրել աղտոտումներից և ստուգել ճաքերի, լաքի ծածկույթի խախտումների, և այլ վնասվածքների բացակայությունը: Մեկուսացնող մակադրակները պետք է պահպանել խոնավացումից և աղտոտումից:
Մեկուսացնող թասակներ
Նշանակումը ԵՎ կառուցվածքը
2.1.169. Մեկուսացնող թասակները նախատեսված են մինչև 10 կՎ էլեկտրակայանքներում, որոնց կառուցվածքը` ըստ անվտանգության պայմանների, բացառում է շարժական հողակցումների վերադրման հնարավորությունը, նորոգումներ ու փորձարկումներ կատարելու և վնասվածքի տեղերը որոշելու ժամանակ կիրառելու համար:
2.1.170. Մինչև 10 կՎ էլեկտրակայանքների համար թասակները պատրաստվում են հետևյալ տեսակների.
աշխատանքային լարման տակ գտնվող հոսանքատար մասերի մոտ տեղավորված անջատված մալուխների ջղերի վրա տեղակայման համար,
ֆազերի ուղղաձիգ տեղավորումով հավաքվածքների միաբևեռ բաժանիչների անջատված դանակների վրա տեղակայման համար,
միաբևեռ և եռաբևեռ բաժանիչների վրա տեղակայման համար:
Թասակների կառուցվածքը նախատեսում է կողային կողմում անուրի տեղակայում` օպերատիվ ձողի մատի վրա տեղադրման ժամանակ թասակի սևեռման համար:
2.1.171. Թասակները պատրաստվում են դիէլեկտրիկ ռետինից, պլաստմասսայից, ապակեպլաստիկից և այլ կայուն դիէլեկտրիկ հատկություններով էլեկտրամեկուսիչ նյութերից:
Թասակների փորձարկումները
2.1.172. Շահագործման ընթացքում անջատված մալուխների ջղերի վրա տեղակայման համար թասակները պետք է փորձարկվեն 12 ամիսը մեկ` 20 կՎ լարումով, 1 րոպեի ընթացքում, իսկ բաժանիչների անջատված դանակների վրա տեղակայման թասակները, 12 ամիսը մեկ ենթարկվում են զննման` ճաքերի, խզվածքների և այլ վնասվածքների բացահայտման համար: Թասակների փորձարկման մեթոդիկան այնպիսին է, ինչպիսին դիէլեկտրիկ ձեռնոցների համար:
Թասակների օգտագործման կանոններ
2.1.173. Թասակների տեղակայումից առաջ պետք է ստուգված լինի մալուխի ջղերի և բաժանիչների դանակների վրա լարման բացակայությունը:
Թասակների տեղակայումը (հանումը) կատարվում է երկու անձով` դիէլեկտրիկ ձեռնոցների, օպերատիվ ձողերի և դիէլեկտրիկ գորգի կամ մեկուսացնող տակդիրի կիրառմամբ: Թասակների տեղակայման հաջորդականությունն է ներքևից վերև, հանմանը` վերևից ներքև:
Թասակների պահպանումը կատարվում է սույն Կանոններին համապատասխան:
Մեկուսացված գործիք
Գործիքի նշանակումը ԵՎ դրան ներկայացվող պահանջները
2.1.174. Մեկուսացված գործիքին է դասվում մինչև 1000 Վ էլեկտրակայանքներում լարման տակ աշխատելու համար որպես հիմնական էլեկտրապաշտպանական միջոց կիրառվող մեկուսացնող կոթերով փականագործական տեղակայման գործիքը (բացովի, ճչանակային մանեկի դարձակներ, տափաշուրթեր, համաքցաններ, կողային և ճակատային կծաքցաններ, պտուտակիչներ, մոնտյորի չծալովի դանակներ և այլն):
2.1.175. Թույլատրվում է օգտագործել ԳՕՍՏ 11516-79 (միաշերտ մեկուսացումով) և МЭК 900 (1987) (բազմաշերտ մեկուսացումով) հրատարակման պահանջներին համապատասխան պատրաստված մեկուսացված գործիք:
2.1.176. Մեկուսացնող կոթերը պետք է պատրաստվեն գործիքի բռնակի վրա հագցվող դիէլեկտրիկ պատյանների կամ ճնշման տակ ձուլելու, ընկղմելու մեթոդով պատվող, խոնավակայուն, յուղաբենզակայուն, ոչ բեկուն էլեկտրամեկուսիչ նյութից, չհանվող` միաշերտ կամ բազմաշերտ պատվածքի տեսքով: Մեկուսացնող պատվածքի մակերևույթը չպետք է լինի սահուն: Մեկուսացնող կոթերի մակերևույթի ձևը և ակոսումը պետք է ապահովի գործիքով օգտվելու հարմարությունը:
2.1.177. Մեկուսացնող կոթերի միացումը գործիքի բռնակի և պտուտակների ձողերի մեկուսացման հետ, պետք է լինի ամուր, աշխատանքի ժամանակ դրանց փոխադարձ երկայնական տեղափոխումներն ու պտտվելու հնարավորությունը բացառող:
2.1.178. Մեկուսացումը պետք է պատի ամբողջ կոթը, նրա երկարությունը մինչև սահմանափակիչ հենակի մեջտեղը պետք է լինի առնվազն 100 մմ: Հենակի բարձրությունը պետք է լինի առնվազն 10 մմ, հաստությունը ` առնվազն 3 մմ, և պետք է չունենա սուր եզրեր ու նիստեր: Պտուտակիչի բռնակների հենակի բարձրությունը` առնվազն 5 մմ:
Բազմաշերտ մեկուսացման հաստությունը չպետք է գերազանցի 2 մմ-ը, միաշերտինը` 1 մմ: Պտուտակիչների ձողերի մեկուսացումը չպետք է ունենա հենակներ: Պտուտակիչների ձողերի մեկուսացումը պետք է վերջանա պտուտակչի ծայրի վերջից 10 մմ-ից ոչ ավել հեռավորության վրա:
2.1.179. Բազմաշերտ մեկուսիչ պատվածքի յուրաքանչյուր շերտ պետք է ունենա իր գույնը:
Գործիքի փորձարկումը
Շահագործման ընթացքում գործիքի մեխանիկական փորձարկում չեն անցկացնում:
Էլեկտրական փորձարկումներ
2.1.180. Շահագործման ընթացքում միաշերտ մեկուսացումով գործիքը փորձարկվում է 2 կՎ լարումով` 1 րոպեի ընթացքում:
2.1.181. Էլեկտրական փորձարկումներ կատարելու համար, կեղտից և ճարպից նախօրոք մաքրած գործիքը մեկուսացնող մասով ընկղմում են ջրով գուռը այնպես, որ ջուրը 10 մմ-ով ցած լինի մեկուսացման եզրից: Փորձարկման տրանսֆորմատորի մի արտանցիչը միացնում են գործիքի մետաղե մասին, իսկ երկրորդը, հողակցվածը` ջրով գռին: Փորձարկումը կարելի է կատարել ձեռնոցների ստուգման կայանքով:
2.1.182. Շահագործման ընթացքում բազմաշերտ մեկուսացումով գործիքը ենթարկում են զննման: Եթե պատվածքը բաղկացած է երկու շերտից, ապա վերին շերտի տակից այլ գույն երևալու դեպքում, գործիքը պետք է փոխարինվի:
Եթե պատվածքը բաղկացած է երեք շերտից, ապա վերին շերտի վնասվելու դեպքում, գործիքը կարելի է թողնել շահագործման մեջ: Մեկուսացման ստորին շերտի երևալու դեպքում, գործիքը պետք է անհապաղ հանվի շահագործումից:
Գործիքի օգտագործման կանոններ
2.1.183. Յուրաքանչյուր կիրառումից առաջ գործիքը պետք է զննվի: Գործիքի մեկուսացնող կոթերը չպետք է ունենան փոսիկներ, ճաքեր, կոտրվածքներ, փքվածքներ և այլ արատներ, որոնք բերում են արտաքին տեսքի վատթարացման ու մեխանիկական և էլեկտրական ամրության նվազեցման:
2.1.184. Պահպանման և տեղափոխման ժամանակ, գործիքը անպայման պետք է պաշտպանվի խոնավացումից և աղտոտումից:
Շարժական հողակցումներ
Նշանակումը ԵՎ կառուցվածքը
2.1.185. Հաստատուն հողակցող դանակների բացակայության դեպքում, շարժական հողակցումները հանդիսանում են, սարքավորանքի կամ գծի անջատված տեղամասերի վրա աշխատելիս, սխալմամբ տրված կամ մակածված լարումից պաշտպանվելու առավել հուսալի միջոց:
2.1.186. Շարժական հողակցումները բաղկացած են ձողից, կայանքի բոլոր ֆազերի հոսանքատար մասերը իրար մեջ կարճ փակելու և հողակցելու հաղորդալարերից, հոսանքատար մասերի վրա հողակցող հաղորդալարերի ամրակցման սեղմակներից և հողակցող հաղորդալարերին կամ կառուցվածքներին միացնելու ծայրոցից կամ պտուտակամամլիչից: Թույլատրվում է առանց ձող կառուցվածքի շարժական հողակցման կիրառումը:
2.1.187. Շարժական հողակցումները պետք է բավարարեն հետևյալ պահանջներին.
1. Հողակցման և կարճ փակելու հաղորդալարերը պետք է պատրաստված լինեն մերկ բազմաջիղ ճկուն պղնձե հաղորդալարից և ունենան եռաֆազ կարճ միակցման ջերմակայունության պահանջները բավարարող հատվածք, բայց 25 մմ2-ից ոչ պակաս` 1000 Վ-ից բարձր լարման էլեկտրակայանքներում, և 16 մմ2-ից ոչ պակաս` 1000 Վ և ցածր լարման էլեկտրակայանքներում: Հողակցված չեզոքով ցանցերում հաղորդալարերի հատվածքը պետք է բավարարի ջերմակայունության պահանջներին` միաֆազ կարճ միակցման ժամանակ: Պղնձե հաղորդալարերի հատվածքը որոշելիս, ելնելով ջերմակայունության պահանջներից, կայանների, ենթակայանների և էլեկտրահաղորդման գծերի համար թույլատրվում են հետևյալ ջերմաստիճանները. սկզբնական` 300C, վերջնական 8500C: Կարճ միակցման հոսանքներով շարժական հողակցումների տաքացման հաշվարկի համար խորհուրդ է տրվում օգտվել հետևյալ բանաձևից.
S նվ = |
| ||
Iկմ |
|
tպ | |
| |||
272 |
որտեղ` |
Sնվ- (հաղորդալարի նվազագույն հատվածքն է, մմ2, |
1000 Վ-ից բարձր լարման էլեկտրակայանքներում, հողակցող հաղորդիչների հատվածքը կարելի է որոշել նաև 2.7 աղյուսակի օգնությամբ:
Կարճ միակցման մեծ հոսանքների դեպքում, թույլատրվում է տեղակայել մի քանի հողակցումներ` զուգահեռ:
2. Կարճ միակցող հաղորդալարերը հաղորդաձողերին միացնելու սեղմակները պետք է ունենան այնպիսի կառուցվածք, որ բացառվի կարճ միակցման հոսանքից առաջացած դինամիկ ուժերով շարժական հողակցման տեղահանումը: Սեղմակները պետք է ունենան այնպիսի հարմարանք, որը հնարավորություն է տալիս դրանց` հաղորդաձողերի վրա վերադրումը, ամրակցումը և հանումը կատարել հողակցման վերադրման ձողի միջոցով: Ճկուն պղնձե հաղորդալարը պետք է միանա սեղմակին անմիջականորեն, կամ հուսալիորեն մամլված պղնձե ծայրոցի միջոցով: Միացման տեղերում հաղորդալարը կտրվածքից պաշտպանելու համար, խորհուրդ է տրվում այն տեղադրել ճկուն պողպատալարից զսպանակաձև թաղանթի մեջ: Հաղորդալարի ջղերը մեխանիկական վնասվածքներից պահպանելու համար, խորհուրդ է տրվում պղնձե հաղորդալարը տեղադրել թափանցիկ ճկուն թաղանթի մեջ:
3. Հողակցման հաղորդալարի ծայրոցը պետք է պատրաստված լինի պտուտակամամլիչի տեսքով, կամ համապատասխանի հողակցող հաղորդալարին կամ կառուցվածքին միացնող սեղմակի կառուցվածքին:
4. Շարժական հողակցման տարրերը պետք է ամուր և հուսալիորեն միացված լինեն միմյանց` մամլման, եռակցման կամ հեղույսների միջոցով, ընդ որում` հպման մակերևույթները նախապես պետք է անագապատվեն: Զոդման կիրառումը արգելվում է:
Աղյուսակ 2.7
1000 Վ-ից բարձր էլեկտրակայանքներում հողակցող հաղորդիչների հատվածքներ
Հողակցող հաղորդիչի հատվածքը, մմ2 |
ԿՄ առավելագույն թույլատրելի հոսանքը, կԱ, հիմնական ռելեային պաշտպանության պահաժամի, վ, դեպքում | ||
0,5 | 1,0 | 3,0 | |
25 50 70 90 2x50 2x95 |
10 20 25 35 40 70 |
7 14 18 25 28 50 |
4 8 10 15 16 30 |
2.1.188. Հողակցման միացման տեղերը պետք է ունենան ազատ և անվտանգ մուտք: ՕԳ-ի հաղորդալարերի հողակցման համար կիրառվող շարժական հողակցման սարքվածքները կարելի է միացնել մետաղե հենարանի կառուցվածքին, փայտե հենարանների հողակցող էջքերին կամ հատուկ ժամանակավոր հողակցիչին (հողի մեջ խփած ձողին):
2.1.189. Փորձարկումներ կատարելու ժամանակ հաղորդալարը լիցքաթափելու, փորձարկման սարքերի և փորձարկվող սարքավորանքի հողակցման համար կիրառվող շարժական հողակցման հաղորդալարի հատվածքը պետք է լինի առնվազն 4 մմ2, իսկ էլեկտրահաղորդման գծերի, հենարաններից մեկուսացված շանթապաշտպան մետաղաճոպանների, ինչպես նաև շարժական կայանքների (լաբորատորիաների, արհեստանոցների և այլն) հողակցման համար օգտագործվող հաղորդալարը, մեխանիկական ամրությունից ելնելով` առնվազն 10 մմ2:
2.1.190. Յուրաքանչյուր շարժական հողակցման վրա պետք է նշված լինեն նրա համարը և հողակցող հաղորդալարերի հատվածքը: Այդ տվյալները դրոշմվում են հողակցման վրա ամրացված բեռնապիտակի կամ պտուտակամամլիչի (ծայրոցի) վրա:
Շարժական հողակցումների փորձարկումները
Շահագործման ընթացքում շարժական հողակցումները մեխանիկական փորձարկումների չեն ենթարկվում:
Էլեկտրական փորձարկումներ
2.1.191. Շարժական հողակցումների ձողերի մեկուսացնող մասերի և հողակցումների մեկուսացնող ճկուն տարրերի շահագործական փորձարկումները կատարում են սույն Կանոնների 2.1.21 կետի համաձայն:
Շարժական հողակցումների օգտագործման կանոններ
2.1.192. 1000Վ-ից բարձր` էլեկտրակայանքներում շարժական հողակցումների վերադրումը և հանումը պետք է կատարվի մեկուսացնող ձողի կիրառմամբ` դիէլեկտրիկ ձեռնոցներով: Շարժական հողակցումների սեղմակները հարկ է ամրացնել այդ նույն ձողով, կամ դիէլեկտրիկ ձեռնոցների կիրառմամբ` անմիջապես ձեռքերով:
2.1.193. Պետք է կատարվի բոլոր տեղադրված հողակցումների խիստ հաշվառք:
2.1.194. Յուրաքանչյուր շարժական հողակցում պետք է զննվի ոչ ուշ, քան 3 ամիսը մեկ, ինչպես նաև գործածելուց առաջ և այն դեպքում, երբ այն ենթարկվել է կարճ միացման հոսանքների ազդեցությանը:
Հպումնային միացումների քայքայման, հաղորդալարերի մեխանիկական ամրության նվազման, նրանց հալման, ջղերի 5%-ից ավել խզման և նման դեպքերում, շարժական հողակցումները պետք է գործողությունից հանել:
ՈՒնիվերսալ շարժական հողակցումներ
Ներկայումս մշակված է շարժական հողակցումների մի շարք նոր տեսակներ, անմիջապես հողի վրայից 6-10 կՎ անջատված ՕԳ հաղորդալարերի հողակցման և լարման միաժամանակյա ցուցանշման համար, 0,4 կՎ ՕԳ զրոյական և բոլոր ֆազային հաղորդալարերը իրար մեջ կարճ միակցման համար, որը պարունակում է բուն հողակցում և լարման ցուցիչ, ինչպես նաև մալուխային ցանցի համար` սարքվածքների ունիվերսալ լրակազմ, որը իրենից ներկայացնում է սարքվածքների հավաքակազմ` աշխատանքային հողակցման վերադրման (հատուկ հողակցում), փորձարկման լարում տալու, մնացորդային լիցքը հանելու, սառը ֆազավորման և 6-10 կՎ լարումով մալուխային գծի անվնասությունը ստուգելու և այլն համար: Տվյալ լրակազմերի բաղադրյալ մասերին, դրանց փորձարկումներին ներկայացվող պահանջները շարադրված են «Շարժական հողակցումներ», «Մեկուսացնող ձողեր», «Լարման ցուցիչներ»` Կանոնների համապատասխան հատվածներում, իսկ շահագործվում են` համապատասխան շահագործման հրահանգներին:
Անվտանգության պլակատներ եվ նշաններ
Նշանակումը եվ կառուցվածքը
2.1.195. Անվտանգության պլակատները և նշանները հարկ է կիրառել` այն փոխարկման սարքերի հետ գործողությունները արգելելու համար, որոնց սխալմամբ միացվելու դեպքում լարում կտրվի աշխատատեղին, 330 կՎ ԲԲՍ-ում, որտեղ էլեկտրական դաշտի լարվածությունը 15 կՎ/մ է, առանց պաշտպանության միջոցներ օգտագործելու տեղաշարժը արգելելու համար (արգելակող պլակատներ), լարման տակ գտնվող հոսանքատար մասերին մոտենալու վտանգի մասին նախազգուշացնելու, միայն աշխատանքի անվտանգության կոնկրետ պահանջները կատարելու դեպքում որոշակի գործողություններ թույլատրելու համար (կարգադրագրող պլակատներ), տարբեր օբյեկտների և սարքվածքների գտնվելու տեղը մատնանշելու համար (ցուցիչ պլակատներ):
2.1.196. Անվտանգության պլակատները և նշանները պետք է պատրաստվեն ԳՕՍՏ 12.4.026-76 պահանջներին համապատասխան:
2.1.197. Ըստ կիրառման բնույթի, պլակատները և նշանները կարող են լինել հաստատուն և շարժական:
Հաստատուն պլակատները և նշանները խորհուրդ է տրվում պատրաստել էլեկտրամեկուսիչ նյութերից (ապակեպլաստիկից, պոլիստիրոլից, գետինաքսից, տեքստոլիտից և այլն), իսկ բետոնե կամ մետաղե մակերևույթի վրա (ՕԳ-ի հենարաններ, խցիկների դռներ և այլն)` տրաֆարետի օգնությամբ գրել ներկերով: Շարժական պլակատները և նշանները պատրաստվում են էլեկտրամեկուսիչ նյութերից: Բաց հոսանքատար մասեր ունեցող էլեկտրակայանքների համար չի թույլատրվում հոսանքահաղորդ նյութերից պատրաստված պլակատներ կիրառել: Մետաղե հաստատուն և շարժական պլակատների և նշանների տեղակայումը թույլատրվում է միայն հոսանքատար մասերից հեռու:
2.1.198. Պլակատների ցանկը, չափսերը, ձևը, տեղերը և կիրառման պայմանները բերված են 9-րդ հավելվածում:
Պաշտպանության այլ միջոցներ, 110 կՎ եվ բարձր լարման ՕԳ վրա հոսանքատար մասերին էլեկտրամոնտյորի անմիջական հպումով նորոգման աշխատանքների համար` մեկուսացնող սարքվածքներ եվ հարմարանքներ
2.1.199. 110-330 կՎ ՕԳ վրա լարման տակ աշխատելու համար պաշտպանության միջոցներին, մեկուսացնող սարքվածքներին և հարմարանքներին են դասվում պոլիմերային մեկուսիչները, ճոպանները, սանդուղքները (կոշտ և ճկուն), փոխագուցավոր աշտարակների և վերելակների ներդիրները, հատուկ գլխիկներով ձողերը և այլն:
2.1.200. Պաշտպանության միջոցները, մեկուսացնող սարքվածքները պատրաստելուց հետո և շահագործման ընթացքում, պետք է ենթարկվեն մեխանիկական և էլեկտրական փորձարկումների:
Մեխանիկական փորձարկումները կատարվում են էլեկտրական փորձարկումներից առաջ:
2.1.201. Հանձնման և ընդունման փորձարկումների արդյունքները ձևակերպված են 10-րդ հավելվածում բերված արձանագրությունում: Դրական արդյունքների դեպքում, սույն Կանոններին համապատասխան պատրաստվածքի վրա մականշվածք է դրվում:
Շահագործման ընթացքում պաշտպանության միջոցների և մեկուսացնող հարմարանքների մեխանիկական փորձարկումները կատարվում են 12 ամիսը մեկ: Փորձարկումների արդյունքները մտցնում են 11-րդ հավելվածում բերված գրանցման մատյանի մեջ: Շահագործական փորձարկումների ժամկետները պետք է զուգադիպեցվեն աշխատանքների ժամանակամիջոցի սկզբին:
Պաշտպանության միջոցների և մեկուսացնող սարքվածքների նորոգելուց կամ կազմատելուց հետո, անց են կացվում շահագործական փորձարկումների ծավալով արտահերթ մեխանիկական փորձարկումներ:
2.1.202. Մեխանիկական փորձարկումների ժամանակ փորձարկման բեռնվածքը պատրաստվածքի վրա է վերադրվում սահունորեն: Փորձարկման բեռնվածքի արժեքը սահմանվում է թույլատրելի (հաշվարկային) բեռնվածքի 1,25-ին հավասար, իսկ մեկուսացնող ճոպանների համար` դրանց խզման բեռնվածքի 25%-ին: Բեռնվածքի գործադրման ժամանակն է 1 րոպե:
2.1.203. Էլեկտրական փորձարկումների ժամանակ փորձարկման լարման մատուցման կարգը այնպիսին է, ինչպես ընդհանուր նշանակման էլեկտրապաշտպանական միջոցների համար (սույն Կանոնների 1.6.5 կետի): Փորձարկման լարումների արժեքները որոշում են` ելնելով 1 սմ երկարության վրա 2,5 կՎ տեսակարար փորձարկման լարումից: Փորձարկումները կատարում են մեկուսացնող սարքվածքի ամբողջ երկարության կամ առնվազն 30սմ երկարությամբ մասերի վրա լարման վերադրումով: Փորձարկման տևողությունն է 1 րոպե: Ընդ որում, մեկուսացնող սարքվածքով անցնող հոսանքը չպետք է գերազանցի 500 մկԱ: Միլիամպերաչափի սխալ ցուցմունքները բացառելու համար, սխեմայի միացման հաղորդալարերը էկրանավորում են: Շահագործական էլեկտրական փորձարկումները անց են կացվում 12 ամիսը մեկ:
2.1.204. Բոլոր պաշտպանության միջոցների, մեկուսացնող սարքվածքների և հարմարանքների վրա, բացի մեկուսացնող ճոպաններից, պետք է դրվի նույնպիսի մականշվածք, ինչպես ընդհանուր նշանակման էլեկտրապաշտպանական միջոցների համար: Մեկուսացնող ճոպանների կամ ճոպաններին ամրացված բեռնապիտակի վրա պետք է լինի պարզորոշ տեսանելի մակագրություն` «Միայն լարման տակ աշխատելու համար»:
Պոլիմերային հատուկ մեկուսիչներ
Պոլիմերային մեկուսիչների նշանակումը եվ կառուցվածքը
2.1.205. Հատուկ պոլիմերային մեկուսիչները նախատեսված են 110-330 կՎ ՕԳ վրա լարման տակ աշխատելիս մոնտյորի խցիկը հաղորդալարին հասցնելու և հաղորդալարի զանգվածը ընկալելու համար:
2.1.206. Հատուկ պոլիմերային մեկուսիչները բաղկացած են ապակեպլաստիկե ձողից, պաշտպանական թաղանթից և մետաղե վերջավորիչներից:
Պոլիմերային մեկուսիչների փորձարկումները
Մեխանիկական փորձարկումներ
2.1.207. Ձողային պոլիմերային մեկուսիչները պետք է ունենան առնվազն 2,5 ամրության պաշարի գործակից (նորմավորված խզման բեռնվածքի հարաբերությունը անվանական բեռնվածքին): Պոլիմերային մեկուսիչների անվանական բեռնվածքի արժեքները ձգման ժամանակ բերված են 2.8 աղյուսակում:
Աղյուսակ 2.8
Անվանական բեռնվածքը ձգման ժամանակ
Գծի անվանական լարումը, |
Մեկուսիչի (շարանի) տեսակը |
Անվանական բեռնվածքը ձգման ժամանակ, կՆ |
35 |
CK70/35 |
28 |
Էլեկտրական փորձարկումներ
2.1.208. Պոլիմերային մեկուսիչների էլեկտրական փորձարկումները կատարվում են 2.1.203 կետի պահանջներին համապատասխան` ամբողջովին, կամ ըստ մասերի:
Պոլիմերային մեկուսիչների օգտագործման կանոններ
2.1.209. Պոլիմերային մեկուսիչների յուրաքանչյուր կիրառումից առաջ պետք է իրականացվի դրա արտաքին վիճակի տեսողական վերահսկում: Ընդ որում, հարկ է ուշադրություն դարձնել` պաշտպանական թաղանթի տարրերի (կոտրվածքներ, խզումներ, ճաքեր, փչուկներ) և վերջավորիչների ամբողջականության, կողերի իրար մեջ և մետաղե արմատուրի հետ կցվածքի տեղերում սիլիցիում օրգանական պատվածքի մակերևույթի էլեկտրական պարպումների բացակայության, ապակեպլաստիկային ձողից արմատուրի սողման հետքերի բացակայության վրա: Թվարկած արատներից որևէ մեկի բացահայտման դեպքում, պոլիմերային մեկուսիչը հանվում է շահագործումից:
2.1.210. Պոլիմերային մեկուսիչների շահագործումը պետք է իրականացվի ոլորող կամ ծռող մոմենտների, ինչպես նաև սեղմող բեռնվածքի ներգործությունը բացառող պայմաններում:
2.1.211. Աղտոտման դեպքում կողավոր մակերևույթով մեկուսիչները պետք է մաքրվեն սպիրտաացետոնային (1:2) խառնուրդով կամ օճառի լուծույթով թրջված, անխավ գործվածքով:
Մեկուսացնող պոլիպրոպիլենային ճոպաններ
Նշանակումը եվ դրանց ներկայացվող պահանջները
2.1.212. Ճոպանները նախատեսված են էլեկտրամոնտյորով խցիկի, հարմարանքների և նորոգվող մեկուսիչների շարանների բարձրացման (իջեցման), սանդուղքների ու սայլակների ձգման և տեղափոխման, մոնտյորներին աշխատատեղ հասցնելու ժամանակ` նրանց ապահովության համար:
2.1.213. Մարդկանց բարձրացման և ապահովության, մոնտյորի նստոցի տեղափոխման կամ հաղորդալարերի վրա սայլակի տեղաշարժման համար նախատեսված ճոպանների ամրության պաշարի գործակիցը պետք է լինի առնվազն 12, մնացած ճոպաններինը` առնվազն 6:
Ճոպանների փորձարկումները
Մեխանիկական փորձարկումներ
2.1.214. Փորձարկումներից առաջ ճոպանները զննում են: Ճոպանների մակերևույթի վրա չպետք է լինեն պատռվածքներ, մակահերձեր և այլ արատներ: Դրանց բացահայտելու դեպքում ճոպանները պետք է հանվեն շահագործումից և փոխարինվեն սարքիններով:
Ճոպանների շահագործման փորձարկումներ կատարում են դրանց խզման բեռնվածքի 25%-ին հավասար բեռնվածքով` 1 րոպեի ընթացքում: Խզման բեռնվածքի արժեքները բերված են 2.9 աղյուսակում:
Աղյուսակ 2.9
Պոլիպրոպիլենային ճոպանների խզման բեռնվածքը
Ճոպանի տրամագիծը, մմ |
12,74 |
15,92 |
22,29 |
25,47 |
31,84 |
Ձգման ժամանակ խզման բեռնվածքը, կՆ |
15 |
23 |
40 |
50 |
72 |
Էլեկտրական փորձարկումներ
2.1.215. Ճոպանների էլեկտրական փորձարկումները անց են կացվում 2.1.203 կետին համապատասխան, ըստ նկ. 2.5-ում նշված սխեմայի:
Փորձարկումները կարող են կատարվել հետևյալ կերպ. առնվազն 15 մմ տրամագծով և 1 մ երկարությամբ մանրազնին կերպով մաքրած չոր մետաղե խողովակը ամրացվում է փորձարկման լարումը պահող մեկուսիչների վրա` հորիզոնական դիրքում, երկրորդ խողովակը ամրացվում է առաջինից 30 սմ հեռավորության վրա և հողակցվում է, ճոպանը փաթաթվում է խողովակների վրա և մեկուսացված խողովակին տրվում է փորձարկման լարում: Այսպիսով ճոպանը փորձարկվում է ամբողջ երկարությամբ: Նշված սխեմայի կիրառման դեպքում կորուստի հոսանքը չի չափվում:
Մեկուսացնող ճոպաններից օգտվելու կանոններ
2.1.216. Յուրաքանչյուր կիրառումից առաջ մեկուսացնող ճոպանները պետք է ենթարկվեն արտաքին զննման: Ճոպանի մակերևույթը պետք է լինի չոր, չունենա աղտոտումներ, բորբոս, թելիկների կամ թաղանթի պատռվածքներ: Ճոպանների մակերևույթի մաքրումը պետք է կատարվի լվացող սինթետիկ միջոցների կիրառմամբ: Մաքրումից հետո, ինչպես նաև խոնավացման դեպքում, ճոպանները չորացվում են կախված վիճակում` առնվազն 24 ժամ, օդի 80%-ից ոչ ավել հարաբերական խոնավության ժամանակ: Մաքրումից հետո ճոպանները պետք է ենթարկվեն արտահերթ էլեկտրական փորձարկումների:
2.1.217. Ճոպանների կիրառումը չի թույլատրվում` օդի 90%-ից ավել հարաբերական խոնավության, մառախուղի, անձրևի, եղյամի, ձյան ժամանակ: Աշխատանքի ժամանակ, այդպիսի պայմանների առաջացման դեպքում, մեկուսացնող ճոպանները անմիջապես պետք է ապասարվեն և հանվեն ՕԳ-ից:
Նկ. 2.5 Մեկուսացնող ճոպանի էլեկտրական փորձարկման սխեմա
1-փորձարկման լարման աղբյուր, 2-մետաղե խողովակ,
3-փորձարկվող մեկուսացնող ճոպան
Մթնոլորտակայուն պաշտպանական թաղանթով ճկուն մեկուսիչներ
Նշանակումը եվ կառուցվածքը
2.1.218. Ճկուն մեկուսիչները նախատեսված են էլեկտրամոնտյորով խցիկը ՕԳ հաղորդալարին առբերելու, հարմարանքներն ու գործիքները բարձրացնելու (իջեցնելու), ՕԳ հենամեջում հաղորդալարերով մոնտյորի և սայլակի տեղափոխելու համար: Թույլատրվում է ճկուն մեկուսիչների կիրառումը օդի` 90%-ից բարձր հարաբերական խոնավության, բայց տեղումների բացակայության ժամանակ:
2.1.219. Ճկուն մեկուսիչը բաղկացած է տանող տարրից (ГЭП)` էթիլպրոպիլենային ռետինից պաշտպանական թաղանթով լավսանե ճոպանից և երկճանգ բլթանցքի տեսքով հերմետիկ մամլված մետաղե վերջավորիչներից, որոնցով մեկուսիչը հանդերձված է երկու կողմից:
2.1.220. ГЭП-100 տեսակի ճկուն մեկուսիչների համար անվանական մեխանիկական բեռնվածքը պետք է կազմի 1000 Ն (100կԳ), իսկ ГЭП-250 տեսակի մեկուսիչների համար` 2500 Ն (250կԳ):
Ճկուն մեկուսիչների փորձարկումները
Մեխանիկական փորձարկումներ
2.1.221. Ճկուն մեկուսիչների մեխանիկական փորձարկումները կատարվում են մեկուսացնող պոլիպրոպիլենային ճոպանների փորձարկումներին համանման (2.1.214 կետ):
Էլեկտրական փորձարկումներ
2.1.222. Ճկուն մեկուսիչների էլեկտրական փորձարկումները կատարվում են 2.1.203 կետում շարադրված ընդհանուր դրույթներին համապատասխան, ըստ նկ. 2.5-ում մեկուսացնող ճոպանի փորձարկումների էլեկտրական սխեմայի:
Ճկուն մեկուսացնող սանդուղք
Նշանակումը եվ դրան ներկայացվող պահանջները
2.1.223. Ճկուն մեկուսացնող սանդուղքը հանդիսանում է էլեկտրամոնտյորին դեպի հոսանքատար մասերը բարձրացնելու հարմարանք:
2.1.224. Սանդուղքի սանդղակալները պատրաստվում են պոլիպրոպիլենային ճոպանից, աստիճանները` ապակեպլաստիկային պրոֆիլից:
2.1.225. 220 կՎ և բարձր լարման ՕԳ վրա աշխատելիս, հնարավոր է մի քանի հատվածամասերից բաղկացած սանդուղքի կիրառում: Հատվածամասերի միմյանց միացումը, ինչպես նաև սանդուղքի ամրացումը հենարանի մետաղակառուցվածքներին, իրականացվում է հատուկ զսպանակեռիկով կամ կցորդման արմատուրով:
2.1.226. Ճկուն սանդուղքի անվանական բեռնվածքը կազմում է 1000 Ն (100 կԳ):
Ճկուն սանդուղքների փորձարկումները
Մեխանիկական փորձարկումներ
2.1.227. Շահագործական փորձարկումները կատարվում են հետևյալ կերպ. սանդուղքը կախում են ուղղաձիգ և հերթով, սանդուղքի յուրաքանչյուր սանդղակալը բեռնում են 2000 Ն (կԳ) ձգող ուժով, այնուհետև յուրաքանչյուր աստիճանի մեջտեղին հերթով գործադրում են, 1 րոպեի ընթացքում, 1250 Ն (125 կԳ) բեռնվածք` սանդղակալներին զուգահեռ:
Էլեկտրական փորձարկումներ
2.1.228. Սանդուղքների փորձարկումները կատարվում են ընդհանուր դրույթներին (2.1.203. կետ) համապատասխան:
Ճկուն սանդուղքների օգտագործման կանոններ
2.1.229. Ճկուն սանդուղքների շահագործումը անց է կացվում մեկուսացնող ճոպանների շահագործմանը համանման:
Կոշտ մեկուսացնող սանդուղք
Նշանակումը եվ կառուցվածքը
2.1.230. Կոշտ մեկուսացնող սանդուղքը նախատեսված է մոնտյորին դեպի լարման տակ գտնվող ՕԳ հաղորդալարերը բարձրացնելու համար:
2.1.231. Սանդուղքը բաղկացած է մի քանի հատվածամասերից, վերին հատվածամասը հանդերձված է բռնաձողով և կեռի տեսքով մետաղե բռնիչով հատուկ հարթակով:
Սանդուղքի հատվածամասերը միմյանց հետ միացված են գցովի մանեկներով: Սանդղակալների բացվելը կանխելու համար, յուրաքանչյուր հատվածամաս հանդերձված է երկու հեղույսով:
Սանդուղքի սանդղակալները պատրաստվում են ապակեպլաստիկ խողովակներից, աստիճանները ` ապակեպլաստիկ պրոֆիլից:
Կոշտ սանդուղքների փորձարկումները Սանդուղքների մեխանիկական փորձարկումներ
2.1.232. Մեխանիկական փորձարկումները կատարվում են մեկուսացնող սանդուղքների փորձարկումներին համանման (2.1.227 կետ), բայց սանդուղքները լրացուցիչ ենթարկվում են ծռման փորձարկման, միջին աստիճանին գործադրելով 1250 Ն (125 կԳ) ուղղաձիգ բեռնվածք, ընդ որում, սանդուղքը տեղադրվում է 450 անկյան տակ:
Էլեկտրական փորձարկումներ
2.1.233. Սանդուղքների էլեկտրական փորձարկումները կատարվում են ընդհանուր դրույթներին (2.1.203 կետ) համապատասխան` ամբողջովին կամ ըստ մասերի:
Կոշտ սանդուղքներից օգտվելու կանոններ
2.1.234. Յուրաքանչյուր կիրառումից առաջ, կոշտ մեկուսացնող սանդուղքները պետք է զննվեն, մաքրվեն անխավ գործվածքով և պատվեն սիլիկոնե մածուկի բարակ շերտով: Զննման ժամանակ ստուգվում են սանդուղքների ճաքերի, կոտրվածքների, խզումների, փքվածքների, ներկվածքի փոփոխումների բացակայությունը: Նշված արատների առկայության դեպքում, սանդուղքներն արգելվում է օգտագործել:
Պոտենցիալի փոխադրման եվ հավասարեցման ձողեր
Նշանակումը եվ կառուցվածքը
2.1.235. Պոտենցիալի փոխադրման ձողը նախատեսված է էկրանավորող անհատական լրակազմի, մոնտյորի խցիկի վրա հաղորդալարի պոտենցիալի փոխադրման համար, խցիկը հաղորդալարին մոտենալու ժամանակ:
2.1.236. Ձողը բաղկացած է` հաղորդալարը բռնելու համար մետաղե զսպանակային կալիչից, մեկուսացնող կոթից և անհատական էկրանավորող լրակազմին կամ մոնտյորի խցիկին սեղմակների միջոցով միացվող առնվազն 25 մ2 հատվածքով ճկուն պղնձե հաղորդիչից:
2.1.237. Պոտենցիալի հավասարեցման ձողը նախատեսված է անհատական էկրանավորող լրակազմի և հողից մատուցվող ու «լողացող» պոտենցիալ ունեցող խոշորաչափ հարմարանքների միջև պոտենցիալի հավասարեցման համար:
2.1.238. Ձողը բաղկացած է կեռի տեսքով մետաղե վերջավորիչից, մեկուսացնող կոթից և առնվազն 4 մմ2 հատվածքով ճկուն պղնձե հաղորդալարից:
Ձողերի փորձարկումը
2.1.239. Պոտենցիալի փոխադրման և հավասարեցման ձողերը մեխանիկական և էլեկտրական փորձարկումների չեն ենթարկում:
Ձողերի օգտագործման կանոններ
2.1.240. Յուրաքանչյուր կիրառումից առաջ ձողերը պետք է զննվեն` կալիչի զսպանակի սարքինության, ճկուն պղնձե հաղորդիչների և դրանց միացման տեղերի վիճակի, մետաղե մակերևույթների ժանգոտման բացակայության վերահսկման համար:
Փոխագուցավոր աշտարակների եվ վերելակների մեկուսացնող ներդիրներ
Նշանակումը եվ կառուցվածքը
2.1.241. Մեկուսացնող ներդիրները նախատեսված են աշխատանքային զամբյուղը և միջի մոնտյորին, զամբյուղը դեպի լարման տակ գտնվող ՕԳ հաղորդալարերը բարձրացնելու ժամանակ, հողից մեկուսացման համար:
2.1.242. Մեկուսացնող ներդիրն իրենից ներկայացնում է աշտարակի կամ վերելակի փոխագուցավոր մասի հետ հոդակապվող և մեկուսացման պատշաճ մակադրակը, կայունությունը և մեխանիկական ամրությունը ապահովող, մեկուսացնող կառուցվածք: Ներդիրի վերին ծայրը ամրակցվում է աշխատանքային զամբյուղին, իսկ ստորինը` փոխագուցավոր ավտոաշտարակի օղակին, կամ լիովին փոխարինում է դրան:
Ներդիրների փորձարկումները
Մեխանիկական փորձարկումներ
2.1.243. Մեկուսացնող ներդիրի շահագործական փորձարկումները կատարվում են աշտարակի կամ վերելակի փոխագուցավոր մասի լրիվ դուրսքաշման ժամանակ` 2200 Ն (220 կԳ) սեղմման և 250 Ն (25 կԳ) ծռման ստատիկ բեռնվածքի վերադրմամբ:
Էլեկտրական փորձարկումներ
2.1.244. Մեկուսացնող ներդիրների շահագործական փորձարկումները կատարվում են ընդհանուր դրույթներին (2.1.203 կետ) համապատասխան` ամբողջովին, կամ ըստ մասերի:
Ներդիրների օգտագործման կանոններ
2.1.245. Յուրաքանչյուր կիրառումից առաջ, մեկուսացնող ներդիրները պետք է մաքրվեն անխավ գործվածքով և ենթարկվեն արտաքին զննման` ճաքերի, կոտրվածքների, խզումների, փքվածքների, էլեկտրական պարպումների հետքերի բացահայտման համար:
Նշված արատներից որևէ մեկի առկայության դեպքում, ներդիրների օգտագործումն արգելվում է:
ՄինչԵՎ 1000 Վ էլեկտրացանցերում լարման տակ աշխատելու այլ պաշտպանության միջոցներ
2.1.246. Էլեկտրացանցերում լարման տակ աշխատելու պաշտպանության միջոցներին են դասվում մեկուսացված գործիքները1, ճկուն մեկուսացնող պատվածքները (թաղանթները) և մակադրակները:
___________
1 Մեկուսացված գործիքներին ներկայացվող պահանջները շարադրված են 2.1.174-2.1.184 կետերում:
Ճկուն մեկուսացնող պատվածքներ (թաղանթներ) եվ մակադրակներ
Նշանակումը եվ դրանց ներկայացվող պահանջները
2.1.247. Ճկուն մեկուսացնող պատվածքներն ու մակադրակները նախատեսված են այլ պոտենցիալի տակ գտնվող ՕԳ տարրերին պատահական հպումից մարդուն պաշտպանելու և աշխատատեղում կարճ միակցումը բացառելու համար:
2.1.248. Պատվածքները կարող են ունենալ հատուկ ձև, կամ թողարկվել գլանափաթեթի տեսքով և կտրատվել անհատական պահանջներով: Էլեկտրակայանքների տարբեր պոտենցիալներով մասերի արանքը տեղավորվող պատվածքները պետք է ունենան, այդ մասերը լիովին բաժանելու հնարավորություն տվող` կառուցվածք և չափսեր:
Մակադրակները կարող են կատարվել թիթեղի կամ թերթ-թիթեղի տեսքով:
2.1.249. Պատվածքները կարող են պատրաստվել անկար եղանակով` դիէլեկտրիկ ռետինից, լատեքսից և տարբեր էլաստոմերային միացումներից:
Մակադրակները պատրաստվում են անկար եղանակով` էլաստոմերից կամ պլաստիկից:
Պատվածքների և մակադրակների նվազագույն հաստությունը որոշվում է փորձարկման բեռնվածքներ և լարումներ պահելու ունակությամբ, առավելագույն հաստությունը որոշվում է պատվածքների և մակադրակների` դրանցով աշխատելու հարմարությունը ապահովող, անհրաժեշտ ճկունությամբ:
2.1.250. Պատվածքի ծակման մեխանիկական ամրությունը (ծակող ուժի հարաբերությունը նմուշի հաստությանը) պետք է լինի առնվազն 10 Ն/մմ:
1,5 մ երկարությամբ մակադրակի զանգվածը պետք է լինի 1,0 կգ-ից ոչ ավել: Մակադրակի պայմանական ամրությունը ձգման ժամանակ պետք է լինի առնվազն 45 կԳ/սմ2, հարաբերական երկարացումը խզման ժամանակ` առնվազն 200%:
Պատվածքների եվ մակադրակների փորձարկումները
Պատվածքների և մակադրակների շահագործական մեխանիկական փորձարկումներ չեն անցկացնում:
Էլեկտրական փորձարկումներ
2.1.251. Շահագործական էլեկտրական փորձարկումներ անցկացնելու համար, մաքուր պատվածքը կամ մակադրակը տեղադրում են դրանց կիպ կպած երկու էլեկտրոդի արանքը, որոնց եզրերը պատվածքների և մակադրակների եզրերից պետք է հետ մնան 15 մմ-ով: Պատվածքների և մակադրակների փորձարկման էլեկտրական սխեմաները բերված են 2.6 ա և բ նկարներում: Պատվածքը և մակադրակը պետք է պահեն 6 կՎ լարում` 1 րոպեի ընթացքում, ընդ որում` պատվածքով անցնող հոսանքը չպետք է գերազանցի 1 մԱ` 1 դմ2-ից:
Պատվածքների եվ մակադրակների օգտագործման կանոններ
2.1.252. Կիրառումից առաջ հարկ է ստուգել պատվածքների և մակադրակների վտանգավոր անհարթությունները, ծակերի, ծալքերի, ճաքերի, ելունների, սեղմումների հետքերի բացակայությունը: Ընդ որում` մակերևույթի վրա կարող են լինել արտաքին և ներքին կողմերից աննշան ելունների և խորացումների տեսքով անվտանգ անհարթություններ, կաղապարման հետքեր` ծալքեր էլաստոմերում, կլորացված եզրերով ոչ մեծ ելուններ և խորացումներ:
2.1.253. Պատվածքները և մակադրակները հարկ է պահպանել խոնավացումից և աղտոտումից: Աղտոտումները դրանց վրայից լվացվում են ջրով և օճառով: Աղտոտումների հեռացման համար բենզինի, կերոսինի, ուայթ-սպիրիտի կիրառումը արգելվում է:
2.1.254. Պատվածքները և մակադրակները տեղակայվում են հոսանքատար մասերի վրա` հիմնական էլեկտրապաշտպանական միջոցների կիրառմամբ:
Բացի վերը նշված պաշտպանության միջոցներից, մեկուսացնող սարքվածքներից և հարմարանքներից, լարման տակ աշխատելիս կիրառվում են էկրանավորող անհատական լրակազմեր, որոնց ներկայացվող պահանջները շարադրված են ստորև:
Նկ. 2.6. Ճկուն մեկուսացնող պատվածքի (ա) և ճկուն մեկուսացնող
մակադրակի (բ) էլեկտրական փորձարկումների սխեմաներ
1-փորձարկման տրանսֆորմատոր, 2-վերին (արտաքին) էլեկտրոդ, 3-մեկուսացնող
պատվածք կամ մակադրակ, 4-ներքևի (ներքին) էլեկտրոդ, 5-միլիամպերաչափ:
2.2. ՊԱՇՏՊԱՆՈՒԹՅԱՆ ՄԻՋՈՑՆԵՐ` ԲԱՐՁՐ ԼԱՐՎԱԾՈՒԹՅԱՆ ԷԼԵԿՏՐԱԿԱՆ ԴԱՇՏԵՐԻՑ
Նշանակումը եվ դրանց ներկայացվող պահանջները
2.2.1. 330կՎ լարման ՕԳ վրա և ԲԲՍ-ում աշխատելիս, մինչև 5 կՎ/մ էլեկտրական դաշտի (ԷԴ) լարվածության դեպքում, աշխատանքի գոտիներում` առանց պաշտպանության միջոցների աշխատողների մնալու ժամանակը չի սահմանափակվում, 5-ից բարձր, մինչև 25 կՎ/մ լարվածության դեպքում` մնալու ժամանակը սահմանափակվում է ըստ ԳՕՍՏ 12.1.002-84 (հավելված 12), իսկ 25 կՎ/մ-ից բարձր լարվածության դեպքում` ԷԴ-ում առանց պաշտպանության միջոցների մնալը չի թույլատրվում:
Որպես պաշտպանության միջոցներ կիրառվում են անշարժ, շարժական և փոխադրովի էկրանավորող սարքվածքներ, մեքենաների և մեխանիզմների վրա տեղակայվող հանովի էկրանավորող սարքվածքներ և էկրանավորող անհատական լրակազմեր:
Էկրանավորող միջոցներ
2.2.2. 330 կՎ լարման ԲԲՍ-ում և ՕԳ վրա աշխատելիս, արդյունաբերական հաճախության ԷԴ-ից պաշտպանելու համար էկրանավորող սարքվածքներին ներկայացվող ընդհանուր տեխնիկական պահանջները, հիմնական պարամետրերը և չափսերը բերված են ԳՕՍՏ 12.4.154-85:
2.2.3. Էկրանավորող սարքվածքները պետք է իջեցնեն ԷԴ լարվածությունը, մինչև ԷԴ-ում աշխատանքային օրվա ընթացքում մարդու` առանց պաշտպանության միջոցների, մնալու թույլատրելի մակադրակը ` մինչև 5 կՎ/մ:
2.2.4. Էկրանավորող սարքվածքները պետք է պատրաստվեն հոսանքահաղորդ նյութից:
2.2.5. Էկրանավորող սարքվածքները պետք է հողակցվեն` հողակցիչին կամ հողակցված օբյեկտներին (սարքավորանքին, մեխանիզմներին) հողակցող հաղորդիչ, առնվազն 10 մմ2 հատվածքով ճկուն պղնձե հաղորդալար, միացնելով: Հանովի էկրանավորող սարքվածքները պետք է ունենան մեքենաների և մեխանիզմների հետ, որոնց վրա դրանք տեղակայված են, գալվանական միացում: Մեքենաների և մեխանիզմների հողակցման դեպքում, հանովի էկրանավորող սարքվածքների լրացուցիչ հողակցում չի պահանջվում:
2.2.6. Էկրաններից մինչև սարքավորանքի հոսանքատար մասերի հեռավորությունները պետք է լինեն «Էլեկտրակայանքների սարքվածքի Կանոններով» սահմանվածներից ոչ պակաս: Էկրանավորող սարքվածքների տեղակայման բարձրությունը պետք է որոշվի աշխատատեղի հարթակից:
2.2.7. ԷԴ ազդեցության գոտում տեղավորված սարքավորանքի և կառուցվածքի վրա բարձրանալու դեպքում, պաշտպանության միջոցները պետք է կիրառվեն անկախ ԷԴ լարվածության մեծությունից և դրանում աշխատելու տևողությունից: Փոխագուցավոր աշտարակով կամ հիդրոամբարձիչով բարձրանալիս, դրանց զամբյուղները (կախալաստակները) հարկ է հանդերձել հանովի էկրաններով, կամ կիրառել էկրանավորող անհատական լրակազմեր:
Էկրանավորող անհատական լրակազմեր
Նշանակումը եվ դրանց ներկայացվող պահանջները
2.2.8. Էկրանավորող անհատական լրակազմերը նախատեսված են արդյունաբերական հաճախության ԷԴ ներգործությունից` աշխատողների պաշտպանության համար:
Նշանակումից կախված, լրակազմերը բաժանվում են հետևյալ տեսակների.
60 կՎ/մ-ից ոչ ավել ԷԴ լարվածության դեպքում 330 կՎ ԲԲՍ-ում և ՕԳ-ում հողի պոտենցիալի վրա աշխատելու համար,
110-330 կՎ լարման ՕԳ հաղորդալարերի պոտենցիալի վրա, հոսանքատար մասերին մոնտյորի անմիջական հպումով աշխատելու համար:
2.2.9. Լրակազմը պարունակում է արտահագուստ, հատուկ կոշիկ, գլխի, դեմքի, ձեռքերի պաշտպանության միջոցներ:
Լրակազմերին ներկայացվող ընդհանուր տեխնիկական պայմանները և վերահսկման մեթոդները շարադրված են ԳՕՍՏ 12.4.172-87-ում:
2.2.10. Էկրանավորող լրակազմերը պատրաստվում են 4 տեսակի1.
ՕԳ և ԲԲՍ նորոգող անձնակազմի համար (ամառային),
ԲԲՍ հերթապահ անձնակազմի համար (ամառային),
ՕԳ նորոգող անձնակազմի համար (ձմեռային),
ՕԳ նորոգող անձնակազմի` հաղորդալարերի պոտենցիալի վրա աշխատելու համար (ձմեռային):
Առաջին 3 լրակազմերը նախատեսված են հողի պոտենցիալի վրա աշխատելու համար:
2.2.11. Լրակազմի բոլոր բաղադրյալ մասերը պետք է պատրաստված լինեն էլեկտրահաղորդիչ նյութերից, և լրակազմի մասերի` միմյանց հետ գալվանական կապեր ստեղծելու համար, հանդերձվեն էլեկտրամեկուսիչ նյութերից հպումային արտանցիչներով:
2.2.12. Հողի պոտենցիալի վրա աշխատելու լրակազմերի էկրանավորման (պաշտպանության) գործակիցը պետք է լինի առնվազն 30, և 100` ՕԳ հաղորդալարերի պոտենցիալի վրա աշխատելու լրակազմերի համար:
2.2.13. Լրակազմը պետք է պահպանի առողջապահական, շահագործական և պաշտպանական հատկությունները օգտագործման ամբողջ ժամանակի ընթացքում (առնվազն 12 ամիս):
___________
1 Թույլատրվում է կիրառել միայն ֆաբրիկայի պատրաստած լրակազմեր:
Էլեկտրական փորձարկումներ
2.2.14. Լրակազմերի շահագործման ընթացքում, փոխադրման և օգտագործման ժամանակ առաջացած արատները բացահայտելու համար, կատարվում են դրանց տեխնիկական վիճակի ստուգում:
Յուրաքանչյուր լրակազմի տեխնիկական վիճակի ստուգումը պետք է կատարվի.
շահագործման մեջ մտցնելուց առաջ,
շահագործման ընթացքում պարբերաբար` 12 ամիսը մեկ,
դեպի լարման տակ գտնվող ՕԳ հաղորդալարերը` յուրաքանչյուր բարձրանալուց առաջ,
լրակազմի կամ նրա տարրերի քիմիական մաքրումից կամ նորոգումից հետո:
2.2.15. Լրակազմերի տեխնիկական վիճակի ստուգումը կայանում է` արատներ (միացման տարրերի խզման, հպումային արտանցիչների, սեղմակների անսարքության, ներբանի քերամաշման կամ անջատման, կոշիկի երեսի խզումների և ուժեղ դեֆորմացիայի և այլն) բացահայտելու նպատակով լրակազմի բոլոր մասերի արտաքին զննման, և արտահագուստի, հատուկ կոշիկի, ձեռնոցների ու գուլպաների էլեկտրական դիմադրության վերահսկման մեջ:
Պարբերական ստուգումների արդյունքները ձևակերպվում են պաշտպանության միջոցների հաշվառման և պահպանման մատյանի մեջ:
2.2.16. Հանված է:
Լրակազմերի օգտագործման կանոններ
2.2.17. Արտահագուստը և հատուկ կոշիկը պարբերաբար պետք է մաքրվեն (թույլատրվում է արտահագուստի միայն չոր մաքրում) և ժամանակին նորոգվեն:
2.2.18. Էլեկտրական հաղորդականությունը վերականգնելու համար և արտաքին տեսքի բարելավման համար (կուրտկայի, շալվարի, խալաթի կամ կիսակոմբինեզոնի կարերի և գործվածքի խզումների, գրպանների և հպումային արտանցիչների պոկման վերացում) թույլատրվում է նորոգել արտահագուստի տարրերը:
Նորոգման ժամանակ արգելվում է էլեկտրահաղորդիչ գործվածքը փոխարինել ընդհանուր նշանակման գործվածքով:
Շահագործման ընթացքում, էլեկտրական հաղորդականության վերականգնման նպատակով, հատուկ կոշիկի նորոգում չի թույլատրվում: Թույլատրվում է միայն մանր նորոգում արտաքին տեսքի բարելավման նպատակով (ներբանի շերտավորման, կարերի խզումների և այլնի վերացում):
2.2.19. Լրակազմերի տեղափոխումը թույլատրվում է կատարել տրանսպորտի ցանկացած ձևով, դրանց` մեխանիկական վնասվածքներից, խոնավությունից, յուղից և ագրեսիվ միջավայրից պաշտպանության պայմանով:
Արգելվում է լրակազմի մասերը տեղափոխել կամ կախել հպումային արտանցիչներից:
2.2.20. Յուրաքանչյուր լրակազմ պետք է համարակալված լինի: Էկրանավորող լրակազմերը (բացի հերթապահականից) հարկ է տալ անհատական օգտագործման: Հերթապահ անձնակազմի համար լրակազմերը կարող են լինել ընդհանուր օգտագործման, բայց լրակազմի մեջ մտնող հատուկ կոշիկը անհրաժեշտ է կցել յուրաքանչյուր աշխատողին:
2.2.21. Արգելվում է աշխատել էկրանավորող լրակազմով անձրևի տակ` առանց թիկնոցի կամ թրջվելուց այլ պաշտպանության:
Էլեկտրական դաշտի լարվածության չափիչներ
Նշանակումը եվ դրանց ներկայացվող պահանջները
2.2.22. ԷԴ լարվածության չափիչները նախատեսված են, լարվածության թույլատրելի մակարդակների վերահսկման նպատակով, էլեկտրակայանքների աշխատանքային գոտիներում արդյունաբերական հաճախության ԷԴ լարվածության չափման համար:
2.2.23. ԷԴ լարվածության չափման համար, հարկ է կիրառել գործող արժեքները չափող և 10%-ից ոչ ավել թույլատրելի սխալանքով և չափման անհրաժեշտ սահմանները ապահովող սարքեր:
Չափիչների փորձարկումը
2.2.24. Լարվածության չափիչների փորձարկումների և ստուգումների ծավալներն ու պարբերականությունը` համաձայն շահագործման հրահանգների:
Չափիչի օգտագործման կանոններ
2.2.25. ԷԴ լարվածությունը չափելու ժամանակ, պետք է պահպանվեն անվտանգության տեխնիկայի կանոններով սահմանված, չափումներ կատարող օպերատորից և չափիչից մինչև լարման տակ գտնվող հոսանքատար մասերը` թույլատրելի հեռավորությունները:
2.2.26. Աշխատատեղերում էլեկտրական դաշտի լարվածությունը պետք է չափվի.
նոր էլեկտրակայանքները շահագործման մեջ ընդունելու ժամանակ,
նոր աշխատատեղեր կազմակերպելիս,
էլեկտրակայանքների կառուցվածքների և ԷԴ ներգործությունից պաշտպանության անշարժ միջոցների փոփոխման դեպքում,
փոխարկման նոր սխեմաների կիրառման դեպքում,
ընթացիկ սանիտարական հսկողության կարգով` երկու տարին մեկ:
2.2.27. Առանց կառուցվածքների կամ սարքավորանքի վրա բարձրանալու աշխատանքներ կատարելիս, ԷԴ լարվածության չափումները պետք է իրագործվեն հողի մակերևույթից 1,8 մ բարձրության վրա` պաշտպանության միջոցների բացակայության դեպքում և 0,5, 1,0 և 1,8 մ բարձրության վրա` կոլեկտիվ պաշտպանության միջոցների առկայության դեպքում:
2.2.28. Կառուցվածքի վրա բարձրանալով աշխատանքներ կատարելու դեպքում` աշխատատեղի հարթակից 0,5, 1,0 և 1,8 մ բարձրության վրա և սարքավորանքի հողակցված հոսանքատար մասերից 0,5 մ հեռավորության վրա:
2.2.29. Չափումների արդյունքները հարկ է արձանագրել հատուկ մատյանում կամ ձևակերպել արձանագրության տեսքով (հավելված 13):
2.3. ԱՆՀԱՏԱԿԱՆ ՊԱՇՏՊԱՆՈՒԹՅԱՆ ՄԻՋՈՑՆԵՐ
Գլխի պաշտպանության միջոցներ
Պաշտպանական սաղավարտներ
2.3.1. Սաղավարտները հանդիսանում են մեխանիկական վնասվածքներից, ագրեսիվ հեղուկներից, ջրից, մինչև 1000 Վ լարման տակ գտնվող հոսանքատար մասերին պատահաբար հպման դեպքում` հոսանքահարումից, աշխատողի գլուխը պաշտպանելու անհատական միջոց:
2.3.2. Կիրառման պայմաններից կախված, սաղավարտը կարող է լրակազմվել տաքացնող ենթասաղավարտով և ջրապաշտպանական թիկնոցով, հակաաղմուկային ականջակալներով, եռքային վահանակներով ու գլխի վրայի լուսատուներով:
2.3.3. Սաղավարտներին ներկայացվող ընդհանուր տեխնիկական պահանջները, և դրանց պատրաստումից հետո` փորձարկման մեթոդները, շարադրված են ԳՕՍՏ 12.4.128-83-ում, շինարարական սաղավարտներին ներկայացվող պահանջները` ԳՕՍՏ 12.4.087-84-ում, հանքափորային սաղավարտներինը ` ԳՕՍՏ 12.4.091-80-ում:
2.3.4. Սաղավարտները բաղկացած են երկու հիմնական մասերից. իրանից և ներքին հանդերձանքից (ցնցամեղմիչից և տանող ժապավենից):
Սաղավարտի իրանը պատրաստում են հոծ կամ կազմովի, հովարով կամ բոլորքով, առանց կոշտության ներքին կողերի:
2.3.5. Սաղավարտների պատրաստման համար կիրառվում են ոչ թունավոր, ծծմբաթթվի, հանքային յուղերի, ավտոմոբիլային բենզինի և աղտահանիչ միջոցների գործողությանը կայուն նյութերը (պոլիէթիլեն, տեքստոլիտ, մամլած ապակեթելք և այլն):
2.3.6. Սաղավարտները պետք է պահեն իրենց պաշտպանական հատկությունները` շահագործման սահմանված ժամկետի ընթացքում: Շահագործման ժամկետը սահմանվում է սաղավարտի կոնկրետ տեսակի համար` նորմատիվատեխնիկական փաստաթղթերով:
Սաղավարտների փորձարկումները
Շահագործման ընթացքում սաղավարտների մեխանիկական և էլեկտրական փորձարկումներ չեն անցկացվում:
Աչքերի եվ դեմքի պաշտպանության միջոցներ
Պաշտպանական ակնոցներ
Նշանակումը եվ կառուցվածքը
2.3.9. Պաշտպանական ակնոցները հանդիսանում են վտանգավոր և վնասակար գործոններից, էլեկտրական աղեղի կուրացնող պայծառությունից, անդրամանուշակագույն և ենթակարմիր ճառագայթումից, պինդ մասնիկներից և փոշուց, թթուների, հիմքերի, էլեկտրոլիտի, հալած մածուկի և հալած մետաղի ցայտերից պաշտպանության համար:
2.3.10. Էլեկտրակայանքներում պետք է օգտագործվեն միայն ԳՕՍՏ 12.4.013-85 և ԳՕՍՏ 12.4.001-80 պահանջներին համապատասխան պատրաստված ակնոցներ:
Խորհուրդ է տրվում կիրառել ոչ ուղիղ օդափոխությամբ, փակ տեսակի ակնոցներ (օրինակ, ЗН4-72, ЗН8-72-Ó, ЗН13-72-Ò, ЗН16-90, ЗНР1` C-4÷C-9 լուսազտիչներով, ЗНРЗ (Г-1, Г-2, Г-3), ЗН5-72 (Г-1, Г-2, Г-3) և ուր.):
2.3.11. Տարբեր գազերի, գոլորշիների, ծխի, կերամաշող հեղուկների ցայտերի վնասակար ներգործությունից աչքերի պաշտպանության համար հերմետիկ պաշտպանական ակնոցները պետք է լիովին մեկուսացնեն ենթաակնոցային տարածությունը` շրջապատող միջավայրից և լրակազմվեն չքրտնապատվող թաղանթով:
Ակնոցների օգտագործման կանոններ
2.3.12. Գործածումից առաջ, պաշտպանական ակնոցները պետք է զննվեն` քերծվածքներ, ճաքեր և այլ արատներ բացահայտելու համար դրանց առկայության դեպքում ակնոցները հարկ է փոխարինել սարքիններով:
2.3.13. Ակնոցները օգտագործելիս` երկարատև աշխատելու ժամանակ, որպեսզի ապակիները չքրտնեն, ապակիները հարկ է պատել ПА քսուքով:
2.3.14. Աղտոտվելիս, ակնոցները հարկ է լվանալ օճառի տաք լուծույթով, այնուհետև ողողել և սրբել չոր գործվածքով:
Պաշտպանական վահանակներ էլեկտրաեռակցորդի համար
Նշանակումը ԵՎ կառուցվածքը
2.3.15. Վահանակները հանդիսանում են եռակցորդի աչքերի և դեմքի անհատական պաշտպանության միջոց` անդրամանուշակագույն ու ենթակարմիր ճառագայթումներից, աղեղի կուրացնող պայծառությունից և հալված մետաղի ցայտերից:
2.3.16. Թույլատրվում է կիրառել միայն ԳՕՍՏ 12.4.035-78 և ԳՕՍՏ 12.4.023-84 պահանջներին համապատասխան պատրաստված վահանակները:
2.3.17. Վահանակները պատրաստվում են 4 տեսակի. գլխի կարգավորվող ամրակապով վահանակներ, բռնակով և ունիվերսալ (գլխի վրա ամրակապումով և բռնակով), պաշտպանական սաղավարտին ամրակապված` էլեկտրաեռակցորդի համար:
2.3.18. Վահանակի իրանը անթափանցիկ է, պատրաստված է ոչ հոսանքահաղորդիչ, հալած մետաղի կայծերի և ցայտերի նկատմամբ կայուն նյութից (ֆիբր, պոլիկարբոնատ):
Իրանի վրա ամրացվում է լուսազտիչներով ապակեկալ:
2.3.19. Վահանակների կառուցվածքը պետք է նախատեսի` շրջանակից ապակու ընկնելը կամ վահանակի ցանկացած դիրքի ժամանակ` տեղաշարժը պաշտպանող միջոց, ինչպես նաև ապահովի առանց գործիքի` ապակու փոխումը:
2.3.20. Աղտոտելիս, վահանակները հարկ է լվանալ օճառի տաք լուծույթով, այնուհետև ողողել և չորացնել:
Ձեռքերի պաշտպանության միջոցներ
Հատուկ թաթմաններ
Նշանակումը ԵՎ դրանց ներկայացվող պահանջները
2.3.21. Թաթմանները հանդիսանում են ձեռքերի պաշտպանության անհատական միջոց` մեխանիկական վնասվածքներից, բարձրացած կամ իջած ջերմաստիճաններից, հալված մետաղի ու մալուխային զանգվածի, յուղերի ու նավթամթերքների, ջրի, թթուների, ալկալիների, էլեկտրոլիտի կայծերից և ցայտերից:
2.3.22. Թաթմանները պետք է պատրաստվեն ըստ ԳՕՍՏ 12.4.010-75:
Թաթմանները պատրաստում են չորս չափսի և վեց տեսակի, ուժեղացնող մակադրակներով կամ առանց դրանց, սովորական երկարության կամ առձգված կաշվե սռնապաններով: Սովորաբար, թաթմանների երկարությունը չի գերազանցում 300 մմ-ը, իսկ կաշվե սռնապաններով թաթմանների երկարությունը պետք է լինի առնվազն 420 մմ: Հալած մետաղի ներհոսքից խուսափելու համար թաթմանները պետք է կիպ գրկեն հագուստի թևքերը:
2.3.23. Տաքացած մակերևույթների, հալած մետաղի կայծերի և ցայտերի հետ հպումից ձեռքերի պաշտպանության համար, խորհուրդ է տրվում կիրառել հրապաշտպան տոգորումով պարուսինից կաշվե սռնապաններով թաթմաններ կամ առձգված թաթմաններ բրդե գործվածքից, կաշվե սռնապաններով նրբակաշվից:
Թաթմանների օգտագործման կանոններ
2.3.24. Կիրառումից առաջ, թաթմանները անհրաժեշտ է զննել` միջանցիկ անցքեր, մակահերձեր, պատռվածքներ և այլ` դրանց ամբողջականությունը խախտող արատներ բացահայտելու համար:
2.3.25. Թաթմանները հարկ է մաքրել` ըստ աղտոտվածության, չորացնել, անհրաժեշտության դեպքում` նորոգել:
Շնչառական օրգանների անհատական պաշտպանության միջոցներ (ՇՕԱՊՄ)
Հակագազեր ԵՎ շնչադիմակներ
Նշանակումը եվ կառուցվածքը
2.3.26. ՓԲՍ-ում աշխատողների, վթարների ժամանակ` մետաղի հալման և էլեկտրամեկուսիչ նյութերի այրման հետևանքով առաջացած գազերով թունավորումից կամ խեղդումից պաշտպանության համար, կիրառվում են ՇՕԱՊՄ. մաքուր գոտուց` ճկափողով (ճկափողերով) ինքնածծման միջոցով, կամ` օդափուքի միջով օդի մատուցումը ապահովող ճկափողային հակագազեր (օրինակ ПШ-1 և ПШ-2):
Հեռավորությունները, որոնց վրա պաշտպանում են հակագազերը, որոշվում են շահագործման հրահանգներով:
2.3.27. Քաղաքացիական պաշտպանության նպատակներով օգտագործվող զտող գործողության հակագազերն (օրինակ, ГП-5), անհրաժեշտության դեպքում, թույլատրվում է օգտագործել միայն ածխածնի օքսիդից պաշտպանող հոպկալիտային կոթառով: Հոպկալիտային կոթառը թույլատրվում է կիրառել 60 C-ից ոչ ցածր ջերմաստիճանի ժամանակ. ավելի ցածր ջերմաստիճանում, դրա պաշտպանիչ հատկությունները վերանում են:
2.3.28. Եռակցման աշխատանքների ժամանակ, եռակցման աերոզոլներից պաշտպանության համար, կիրառում են զտող հակափոշային և հակաաերոզոլային շնչադիմակներ (օրինակ, РП-4, Ф-62Ш , «Կամա», ШБ-1 «Լեպեստոկ» և այլն):
Հակագազերի փորձարկումներ
2.3.29. Յուրաքանչյուր հանձնումից առաջ, ինչպես նաև պարբերաբար, առնվազն 3 ամիսը մեկ, ստուգում են ճկափողային հակագազերի աշխատանքի պիտանիությունը (հերմետիկությունը, դիմային մասի, կափույրային համակարգի, ալիքավոր խողովակների, ճկափողերի արատների բացակայությունը, օդափուքերի սարքինությունը): Բացի դրանից, մասնագիտացված ձեռնարկություններում, հակագազերը` շահագործման հրահանգներում նշված ժամկետներում և եղանակներով, ենթարկվում են պարբերական փորձարկումների և վերալիցքավորումների: Յուրաքանչյուր փորձարկման ժամանակ կազմում են արձանագրություն, հակագազը դրոշմում են լարումից անկախ կիրառվող պաշտպանության միջոցների համար դրոշմներով: Զննման արդյունքները գրանցվում են պաշտպանական միջոցների հաշվառման և պահպանման մատյանում:
2.3.30. Գործածումից առաջ զննվում է շնչադիմակների կիսադիմակների ծակերի, խզումների բացակայությունը` փակիչի, զտիչի, ներշնչման և արտաշնչման կափույրների ստուգման համար:
«Կամա» և «Լեպեստոկ» շնչադիմակների վերականգնումը կատարվում է փոշու թոթափումով, РП-4 շնչադիմակում նախատեսվում է ներքին զտիչի փոխարինումը և արտաքինի վերականգնումը, Ф-62Ш շնչադիմակի փոխարինովի զտիչը կարող է ենթարկվել վերականգնման փոշու թոթափումով, կամ այն մաքուր օդով` ներշնչվող օդի հոսքի հակառակ ուղղությամբ, փչահարումով հեռացնելով:
Հակագազերի ԵՎ շնչադիմակների օգտագործման կանոններ
2.3.31. Բոլոր ՇՕԱՊՄ-երը տրվում են միայն անհատական օգտագործման համար: Նախկինում օգտագործված ՇՕԱՊՄ-երը ուրիշ անձանց կարող է փոխանցվել միայն ախտահանումից հետո: Հակագազերի և շնչադիմակների ախտահանումը անց է կացվում շահագործման հրահանգներին համապատասխան:
2.3.32. Անձնակազմը պետք է ուսուցված լինի հակագազերի և շնչադիմակների օգտագործման կանոններին: Ճկափողով հակագազեր օգտագործելիս, անհրաժեշտ է հետևել, որպեսզի աշխատողները անընդհատ լինեն վտանգավոր գոտուց դուրս մնացող, և անհրաժեշտության դեպքում` օգնության հասնող օգնականների հսկողության տակ:
Բարձրությունից ընկնելուց անհատական պաշտպանության միջոցներ
Մոնտյորի ապահովիչ գոտիներ ԵՎ ճոպաններ
Նշանակումը եվ դրանց ներկայացվող պահանջները
2.3.33. Մոնտյորի ապահովիչ գոտիները հանդիսանում են էլեկտրահաղորդման ՕԳ վրա, էլեկտրական կայաններում և ենթակայաններում, ԲՍ-ում վերնաշխատ աշխատանքներ կատարողների` բարձրությունից ընկնելուց անհատական պաշտպանության միջոցներ:
2.3.34. Գործող էլեկտրակայանքներում աշխատելիս հարկ է կիրառել սինթետիկ նյութերից առասանով ապահովիչ գոտիներ:
Էլեկտրահաղորդման անջատած գծերի վրա, կամ ԲՍ-ում լարման լրիվ հանման ժամանակ, ինչպես նաև լարման տակ գտնվող հոսանքատար մասերից հեռու աշխատելիս, թույլատրվում է պողպատե ճոպանից կամ շղթայից` առասանով գոտիների կիրառումը:
Կրակային աշխատանքներ կատարելիս (էլեկտրաեռակցում, գազակտրում և այլն) կիրառվող գոտու առասանը պետք է պատրաստված լինի պողպատե ճոպանից կամ շղթայից: Եռակցման աշխատանքների ժամանակ սինթետիկ նյութերից առասանով գոտիների կիրառման պայմանները պետք է կանոնակարգվեն կոնկրետ կառուցվածքների գոտիների շահագործման հրահանգներում:
2.3.35. Մոնտյորի ապահովիչ գոտիները պետք է համապատասխանեն ԳՕՍՏ 12.4.089-86 և կոնկրետ կառուցվածքների գոտիների տեխնիկական պայմանների պահանջներին:
Բաշխիչ ցանցերում` 0,4-10 կՎ ՕԳ-ի փայտե և երկաթբետոնե հենարանների վրա աշխատելիս, թույլատրվում է օգտագործել մոնտյորի` հատուկ կառուցվածքների գոտիներ, որոնց նշանակումը և կիրառման տիրույթի սահմանափակումը պետք է հաստատվեն, սահմանված կարգով հաստատված` տեխնիկական պայմաններում և շահագործման հրահանգներում:
2.3.36. Գոտու փակիչ սարքվածքի (ճարմանդի) կառուցվածքը պետք է բացառի դրա ոչ ճիշտ կամ ոչ լրիվ փակման հնարավորությունը: Գոտու զսպանակեռիկը պետք է ունենա դրա պատահաբար բացման հնարավորությունը բացառող ապահովիչ սարքվածք: Զսպանակեռիկի կառուցվածքը պետք է ապահովի դրա փակի` մի ձեռքով բացման հնարավորությունը: Զսպանակեռիկի փակի և ապահովիչ սարքվածքի փակումը պետք է իրականացվի ավտոմատ:
2.3.37. Ապահովիչ ճոպանը ծառայում է որպես անվտանգության լրացուցիչ միջոց: Դրա օգտագործումը պարտադիր է այն դեպքում, երբ աշխատատեղը գտնվում է այնպիսի հեռավորության վրա, որը հնարավորություն չի տալիս գոտու առասանով ամրանալ սարքավորանքի կառուցվածքի հետ: Ապահովության համար կիրառում են բամբակե ճոպաններ կամ կապրոնից թոկեր, որոնց տրամագիծը պետք է լինի 15 մմ-ից ոչ պակաս, իսկ երկարությունը` 10 մ-ից ոչ ավել: Ճոպանի խզման ստատիկ բեռնվածքը պետք է լինի առնվազն 7000 Ն (700 կԳ): Ապահովիչ ճոպանը գոտու օղակին ամրակապելու հանգույցը ցուցադրված է նկ. 2.7-ում: Ապահովիչ ճոպանները կարող են հանդերձված լինել զսպանակեռիկներով:
2.3.38. Գոտու խզման ստատիկ բեռնվածքը պետք է լինի առնվազն 7000 Ն (700 կԳ): Պաշտպանական գործողության ժամանակ առանց ձգափոկի և միայն ուսային ձգափոկ ունեցող ձգափոկային գոտիների համար դինամիկ ճիգը պետք է լինի 4000 Ն (400 կԳ)-ից ոչ ավել, իսկ ուսային և ոտքային ձգափոկեր ունեցող ձգափոկային գոտիների համար ` 6000 Ն (600 կԳ):
Նկ. 2.7. Ապահովիչ ճոպանի ամրակապման հանգույց
Գոտիների ԵՎ ճոպանների փորձարկումներ
2.3.39. Մոնտյորի ապահովիչ գոտիները և ճոպանները շահագործման հանձնելուց առաջ, ինչպես նաև շահագործման ընթացքում` 6 ամիսը մեկ, 4000 Ն (400 կԳ) բեռնվածքով պետք է ենթարկվեն մեխանիկական ամրության փորձարկումների:
Փորձարկումների մեթոդիկան պետք է բերված լինի կոնկրետ կառուցվածքների գոտիների տեխնիկական պայմաններում և շահագործման հրահանգներում:
Գոտիների ԵՎ ճոպանների օգտագործման կանոններ
2.3.40. Գոտու կիրառումից առաջ աշխատողը պետք է ծանոթանա շահագործման հրահանգում շարադրված դրա սարքվածքի, նշանակման, շահագործման և շահագործական պիտանիության ստուգման կանոնների հետ:
2.3.41. Աշխատանքից առաջ, գոտին` դրա վիճակի ընդհանուր առմամբ, և տանող տարրերի ` առանձնաբար ստուգելու նպատակով, պետք է ենթարկվի արտաքին զննման: Պետք է շահագործումից հանվի դինամիկ ձգման ենթարկված գոտին, ինչպես նաև կցակարերում թելերի խզումներ, գոտու փոկի առասանի, ցնցամեղմիչի պատռվածքներ, մակահերձեր, այրածակեր, գամային միացումների խախտումներ, ձևափոխված կամ ժանգապատ մետաղե հանգույցներ և մասեր ունեցող գոտին:
Գոտու ինքնուրույն նորոգումն արգելվում է:
2.3.42. Գոտիները և ճոպանները պահպանվում են չոր օդափոխվող շինություններում` կախված, կամ նիստի վրա, մի կարգով դասավորված վիճակում: Աշխատանքից հետո, ինչպես նաև պահպանումից առաջ, դրանք անհրաժեշտ է մաքրել աղտոտումից, չորացնել, մետաղական մասերը սրբել, իսկ կաշվե մասերին ճարպ քսել:
Արգելվում է գոտիների պահպանումը ջերմանջատող սարքերի, ինչպես նաև թթուների, ալկալիների, լուծիչների, բենզինի և յուղերի կողքին:
Հավելված 1
Պաշտպանության միջոցների հաշվառքի ԵՎ պահպանման մատյան
(հանձնարարվող ձԵՎ)
(Պաշտպանության միջոցների անվանում, տեսակ) | |||||||||
Գույք N |
Փորձարկման թվականը | Հաջորդ փորձարկման թվականը |
Պարբերական զննման թվականը |
Պարբերական զննման արդյունքը | Զննում կատարող անձի ստորագրությունը | Գտնվելու տեղը | Անհատական օգտագործման համար հանձնման թվականը | Անհատական օգտագործման համար ԱՊՄ ստացող անձի ստորագրությունը | Ծանոթություն |
Ծանոթություններ. | 1. Պարբերական զննումները կատարվում են առնվազն 6 ամիսը մեկ` ըստ 1.4.2 կետի: |
2. Փորձարկման մասին արձանագրությունը կողմնակի կազմակերպություններին հանձնելիս, արձանագրության թիվը գրառում են «Ծանոթություն» սյունակում: |
Հավելված 2
Դիէլեկտրիկ ռետինից պաշտպանության միջոցների (դիէլեկտրիկ ձեռնոցների, բոտիների, կրկնակոշիկների եվ մեկուսացնող մակադրակների) փորձարկման մատյան
(լաբորատորիայի համար հանձնարարվող ձեվ)
(Պաշտպանության միջոցների անվանում, տեսակ) | |||||||
Գույք N |
Պաշտպանական միջոցի սեփականատեր ձեռնարկությունը | Փորձարկված է բարձրացրած լարումով, կՎ | Պատրաստվածքով անցնող հոսանքը, մԱ | Փորձարկման արդյունքը | Հաջորդ փորձարկման թվականը | Փորձարկումը կատարող անձի ստորագրությունը | |
փոփոխական հոսանքի | հաստատուն հոսանքի | ||||||
Հավելված 3
ՊԱՇՏՊԱՆՈՒԹՅԱՆ ՄԻՋՈՑՆԵՐԻ ՓՈՐՁԱՐԿՄԱՆ ԱՐՁԱՆԱԳՐՈՒԹՅԱՆ ՁԵՎ
(Հանձնարարվող)
(լաբորատորիայի անվանումը) Արձանագրություն թիվ ______ __ ___________19__ թ.
(Պաշտպանության միջոցների անվանումը)
| ||||||
Փորձարկված են 50 Հց փոփոխական հոսանքի, հաստատուն հոսանքի լարումով (անհրաժեշտն ընդգծել). մեկուսացնող մասերը ___ կՎ ___ րոպեի ընթացքում աշխատանքային մասերը ___ կՎ ___ րոպեի ընթացքում պատրաստվածքով հոսող հոսանքը ___ մԱ | ||||||
Հատուկ պահանջներ1 _____________________________________________ Հաջորդ փորձարկման թվականը __ ________________ 199___ թ. | ||||||
Փորձարկումը կատարեց ___________________________________________(ստորագրություն) | ||||||
|
Հավելված 4
ՊԱՇՏՊԱՆՈՒԹՅԱՆ ՄԻՋՈՑՆԵՐԻ ՇԱՀԱԳՈՐԾԱԿԱՆ ՄԵԽԱՆԻԿԱԿԱՆ ՓՈՐՁԱՐԿՈՒՄՆԵՐԻ ՆՈՐՄԵՐ ԵՎ ԺԱՄԿԵՏՆԵՐ
Պաշտպանության միջոցների անվանումը | Փորձարկում ստատիկ բեռնվածքով | Փորձարկման տևողությունը, րոպե | Բեռնվածքը Ն (կԳ) | Փորձարկումների պարբերականությունը |
Հատուկ պոլիմերային մեկուսիչներ | խզվածքի | 1 | 1,25 PH1 | 24 ամիսը մեկ |
Մեկուսացնող ճոպաններ | խզվածքի | 1 | 0,25 PP2 | նույնը |
Ճկուն մեկուսիչներ | խզվածքի | 1 | 1,25 PH | նույնը |
Ճկուն մեկուսացնող սանդուղք սանդղակալ աստիճան |
Ձգման | 1 | 2000(200) 1250(125) |
նույնը |
Կոշտ մեկուսացնող սանդուղք սանդղակալ աստիճան |
Ձգման Ձգման Ծռվածքի |
1 1 1 |
2000(200) 1250(125) 1250(125) |
նույնը |
Փոխագուցավոր աշտարակի մեկուսացնող ներդիրներ | Սեղմման Ծռվածքի |
1 1 |
2200(220) 250(25) |
նույնը |
Մոնտյորի ապահովիչ գոտիներ և ճոպաններ | Խզման | 5 | 4000(400) | 6 ամիսը մեկ |
1 PH արժեքները պոլիմերային մեկուսիչների համար նշված են 2.8 աղյուսակում
2 PP արժեքները մեկուսացնող ճոպանների համար նշված են 2.9 աղյուսակում
Հավելված 5
ՊԱՇՏՊԱՆՈՒԹՅԱՆ ՄԻՋՈՑՆԵՐԻ ՇԱՀԱԳՈՐԾԱԿԱՆ ԷԼԵԿՏՐԱԿԱՆ ՓՈՐՁԱՐԿՈՒՄՆԵՐԻ ՆՈՐՄԵՐ ԵՎ ԺԱՄԿԵՏՆԵՐ
Պաշտպանության միջոցների անվանումը | Էլեկտրակայանքի լարումը, կՎ | Փորձարկման լարումը, կՎ | Փորձարկման տևողությունը, րոպե | Պատրաստվածքով անցնող հոսանք, մԱ, ոչ ավել | Փորձարկումների պարբերականությունը |
Մեկուսացնող ձողեր (բացի չափիչներից) | Մինչև 1 | 2 | 5 | - | 24 ամիսը մեկ |
Մինչև 35 | Եռապատիկ գծային, բայց 40-ից ոչ պակաս | 5 | - | ||
110 և բարձր | Եռապատիկ ֆազային | 5 | - | ||
Մետաղե օղակներով շարժական հողակցման ձողերի մեկուսացնող մաս | 110-220 | 50 | 5 | - | 24 ամիսը մեկ |
330 | 100 | 5 | - | ||
Չափիչ ձողեր | Մինչև 35 | Եռապատիկ գծային, բայց 40-ից ոչ պակաս | 12 ամիսը մեկ | ||
110 և բարձր | Եռապատիկ ֆազային | 5 | - | ||
Չափիչ ձողերի գլխիկներ | 35-330 | 30 | 5 | - | 12 ամիսը մեկ |
Չափիչ ձողերի սողանվող գլխիկների լայնական և երկայնական զոլակներ և մեկուսացնող կապրոնե ոլորքալար | 220-330 | 2,5՝ 1 սմ-ի վրա | 5 | - | նույնը |
Մեկուսացնող աքցաններ | մինչև 1 | 2 | 5 | - | 24 ամիսը մեկ |
6-10 | Եռապատիկ գծային, բայց 40-ից ոչ պակաս | 5 | - | ||
35 | Եռապատիկ գծային | 5 | - | ||
Գազապարպիչ լամպով 1000 Վ-ից բարձր լարման ցուցիչներ՝ | 12 ամիսը մեկ | ||||
աշխատանքային մաս | Մինչև 10 | 12 | 1 | ||
(լայնական մեկուսացում) | 15 | 17 | 1 | ||
20 | 24 | 1 | |||
Մեկուսացնող մաս | Մինչև 10 10-ից բարձր՝ մինչև 20 |
40-ից ոչ պակաս 60-ից ոչ պակաս |
1 | ||
20-ից բարձր մինչև 35 | 105-ից ոչ պակաս | 1 | - | ||
110 | 190-ից ոչ պակաս | 1 | - | ||
110-ից բարձր՝ մինչև 220 | 380-ից ոչ պակաս | 1 | - | ||
Ցուցանշման լարում | 2-10 | 0.55-ից ոչ բարձր | - | - | |
6-10 | 1.5-ից ոչ բարձր | - | - | ||
10-ից բարձր՝ մինչև 20 | 2.5-ից ոչ բարձր | - | - | ||
20-ից բարձր՝ մինչև 35 | 5.0-ից ոչ բարձր | - | - | ||
35-ից բարձր՝ մինչև 220 | 9.0-ից ոչ բարձր | - | - | ||
1000 Վ-ից բարձր լարման ոչ հպումային տեսակի լարման ցուցիչներ՝ մեկուսացնող մաս | 6-35 | 105 | 5 | - | 24 ամիսը մեկ |
Մինչև 1000 Վ լարման ցուցիչներ` | 12 ամիսը մեկ | ||||
ցուցանշման լարում | Մինչև 1 | 0,09-ից ոչ բարձր | - | - | |
սխեմայի սարքինության ստուգում. | |||||
միաբևեռ ցուցիչներ | Մինչև 1 | 1.1 Սառ. աշխ-ից ոչ պակաս | 1 | 0,6 | |
երկբևեռ ցուցիչներ | Մինչև 1 | 1.1 Սառ. աշխ-ից ոչ պակաս | 1 | 10 | |
մեկուսացնող, մաս | Մինչև 0,5 | 1 | 1 | - | |
0.5-ից բարձր՝ մինչև 1 | 2 | 1 | - | ||
Լարման ցուցիչներ` ֆազերի համընկնումը ստուգելու համար` | 12 ամիսը մեկ | ||||
մեկուսացնող մաս | Մինչև 10 | 40 | 5 | - | |
10-ից բարձր՝ մինչև 20 | 60 | 5 | - | ||
20-ից բարձր՝ մինչև 35 | 105 | 5 | - | ||
110 | 190 | 5 | - | ||
աշխատանքային մաս | Մինչև 10 | 12 | 1 | - | |
(երկայնական մեկուսացում) | 15 | 17 | 1 | - | |
20 | 24 | 1 | - | ||
35 | 70 | 1 | - | ||
110 | 100 | 1 | - | ||
ցուցանշման լարում` | |||||
ըստ համաձայն միացման սխեմայի | 6 | 7.6-ից ոչ պակաս | - | - | - |
10 | 12,7-ից ոչ պակաս | - | - | ||
15 | 20-ից ոչ պակաս | - | - | ||
20 | 28-ից ոչ պակաս | - | - | ||
35 | 40-ից ոչ պակաս | - | - | ||
110 | 100-ից ոչ պակաս | - | |||
ըստ հանդիպական միացման սխեմայի | 6 | 1,5-ից ոչ բարձր | - | - | |
10 | 2,5-ից ոչ բարձր | - | - | ||
15 | 3,5-ից ոչ բարձր | - | - | ||
20 | 4- 6-ից ոչ բարձր | - | - | ||
35 | 20-ից ոչ բարձր | - | - | ||
110 | 50-ից ոչ բարձր | - | - | ||
Միացման հաղորդալար | Մինչև 20 | 20 | 1 | - | |
35-100 | 50 | 1 | - | ||
էլեկտրաչափիչ աքցաններ | Մինչև 11-ից բարձր մինչև 10 | 2 | 5 | - | 24 ամիսը մեկ |
40 | 5 | - | |||
Մալուխների վնասվածքների լուսազդանշանային ցուցիչներ ՝ | 12 ամիսը մեկ | ||||
աշխատանքային մաս | 6 և 10 | 10 | 1 | - | |
մեկուսացնող մաս | 6 և 10 | 40 | 5 | - | |
միացման հադորդալար | 6 և 10 | 20 | 1 | - | |
ցուցանշման հոսանք | 6 և 10 | 6 և 10 | - | 10 | |
Տարանցումներում լարումների տարբերության որոշման սարքվածք՝ | 12 ամիսը մեկ | ||||
աշխատանքային մաս | 6 և 10 | 10 | 1 | - | |
մեկուսացնող մաս | 6 և 10 | 40 | 5 | - | |
միացման հաղորդալար | 6 և 10 | 20 | 1 | - | |
Մալուխը ծակելու սարքվածք՝ | |||||
մեկուսացնող մաս | Մինչև 10 | 40 | 5 | - | 12 ամիսը մեկ |
Դիէլեկտրիկ ռետինե ձեռնոցներ | Բոլոր լարումները | 6 | 1 | 6 | 6 ամիսը մեկ |
Դիէլեկտրիկ բոտիներ | Բոլոր լարումները | 15 | 1 | 7,5 | 36 ամիսը մեկ |
Դիէլեկտրիկ կրկնակոշիկներ | Մինչև 1 | 3,5 | 1 | 2 | 12 ամիսը մեկ |
Մեկուսացնող մակադրակներ | 24 ամիսը մեկ | ||||
կոշտ | Մինչև 0,5 | 1 | 1 | - | |
0.5-ից բարձր մինչև 1 | 2 | 1 | - | ||
1-ից բարձր՝ մինչև 10 | 20 | 5 | - | ||
15 | 30 | 5 | - | ||
20 | 40 | 5 | - | ||
ռետինե | մինչև 0,5 | 1 | 1 | 6 | |
0,5-ից բարձր մինչև 1 | 2 | 1 | 6 | ||
Անջատված մալուխների ջղերի վրա տեղակայման մեկուսացնող թասակներ | Մինչև 20 | 20 | 1 | - | 12 ամիսը մեկ |
Միաշերտ մեկուսացումով մեկուսացված գործիք | Մինչև 1 | 2 | 1 | - | 12 ամիսը մեկ |
Պաշտպանության այլ միջոցներ, 110 կՎ և բարձր էլեկտրակայանքներում, լարման տակ նորոգման աշխատանքների համար մեկուսացնող սարքվածքներ | 110-330 | 2,5՝ 1 սմ-ի վրա | 1 | 0,5 | 12 ամիսը մեկ |
Ճկուն մեկուսացնող պատվածքներ | Մինչև 1 | 6 | 1 | 1 մԱ/1դմ2 | 12 ամիսը մեկ |
Ճկուն մեկուսացնող մակադրակներ | Մինչև 1 | 6 | 1 | - | Նույնը |
Ծանոթություն. | 1. Բոլոր պաշտպանության միջոցները, անկախ պարբերական զննումների ժամկետներից, կիրառումից առաջ անհրաժեշտ է զննել։ 2. Դիէլեկտրիկ գորգերը շահագործման ընթացքում ենթարկում են զննման 6 ամիսը մեկ, մեկուսացնող տակդիրները՝ 36 ամիսը մեկ, բաժանիչների անջատված դանակների վրա տեղակայման համար մեկուսացնող թասակները՝ 12 ամիսը մեկ։ |
Հավելված 6
ՊԱՇՏՊԱՆՈՒԹՅԱՆ ՄԻՋՈՑՆԵՐԻ ՀԱՆՁՆՄԱՆ ԵՎ ԸՆԴՈՒՆՄԱՆ ՈՒ ՏԻՊԱՅԻՆ ՄԵԽԱՆԻԿԱԿԱՆ ՓՈՐՁԱՐԿՈՒՄՆԵՐԻ ՆՈՐՄԵՐ ԵՎ ԺԱՄԿԵՏՆԵՐ
Պաշտպանության միջոցների անվանումը | Ստատիկ բեռնվածքով փորձարկումը | Փորձարկման տևողությունը, րոպե | Բեռնվածքը, Ն(կԳ), փորձարկումների ժամանակ | |
տիպային | հանձնման և ընդունման | |||
Մեկուսացնող ձողեր | ||||
1000 Վ-ից բարձր լարման, օպերատիվ | Խզման | 1 | 1000(100) | - |
Ծռվածքի | 1 | Սեփական զանգվածը1 կամ աշխատանքային մասի և ապահովիչի ընդհանուր զանգվածը2 |
- | |
1000 Վ-ից բարձր ՕԳ հաղորդալարերի վրա հողակցման վերադրման համար | Խզման | 1 | 1000(100) | - |
Ծռվածքի | 1 | Սեփական զանգվածը և հողակցվող հաղորդալարի զանգվածը | ||
չափիչ | Ծռվածքի | 1 | Աշխատանքային մասի կրկնակի զանգվածը | - |
1000 Վ-ից բարձր լարման մեկուսացնող աքցաններ | Խզման | 1 | 1000(100) | - |
35 կՎ-ից3 բարձր լարման ցուցիչներ | Ծռվածքի | 1 | Աշխատանքային մասի3 կրկնակի զանգվածը | - |
Մեկուսացնող տակդիրներ | Սեղմման | 1 | 3500 Ն/մ2 (350 կԳ/մ2) հավասարաչափ բաշխված | - |
Կայունության | 1 | 800(80) եզրին | ||
Միաշերտ մեկուսացումով մեկուսացված գործիք | Հարվածի | 3 պատիկ վարնետում 2 մ-ից | + | - |
Պոլիմերային հատուկ մեկուսիչներ | Խզման | 1 | - | 1,25PH |
Մեկուսացնող ճոպաններ | Խզման | 1 | - | 0,25PP |
Ճկուն մեկուսիչներ | Խզման | 1 | - | 1,25PH |
Ճկուն մեկուսացնող սանդուղք | Ձգման | 1 | ||
սանդղակալ | - | 2000(200) | ||
աստիճան | - | 1250(125) | ||
Կոշտ մեկուսացնող սանդուղք | ||||
սանղղակալ | Ձգման | 1 | - | 2000(200) |
աստիճան | Ձգման | 1 | - | 1250(125) |
Ծռվածքի | 1 | - | 1250(125) | |
Փոխագուցավոր աշտարակի | Սեղմման | 1 | - | 2200(220) |
մեկուսացնող ներդիրներ | Ծռվածքի | 1 | - | 250(25) |
Ճկուն մեկուսացնող պատվածքներ | Ծակման | - | 10 Ն/մմ | - |
Ճկուն մեկուսացնող մակադրակներ | Ձգման | - | 45 կԳ/սմ2 | - |
Մոնտյորի ապահովիչ գոտիներ և ճոպաններ4 | Խզման | 5 | 4000(400) | 4000(400) |
_________________
1 Մեկուսացնող մասի ճկվածքը 10%-ից ոչ ավել՝ մինչև 220 կՎ ձողերի և լարման ցուցիչների համար, և 20%՝ 220 կՎ-ից բարձր ձողերի համար։ Փորձարկման մեթոդիկան՝ ըստ ԳՕՍՏ 20494-90 և ԳՕՍՏ 20493-90։
2 Մինչև 35 կՎ՝ ապահովիչների փոխարինման, ունիվերսալ ձողերի համար։
3 Բոլոր տեսակների լարման ցուցիչները, այդ թվում ֆազերի համընկնման ստուգման համար, ինչպես նաև մեկուսացնող աքցանները, մալուխների վնասվածքների ցուցիչները, մալուխի ծակման հեռագործ և հրատեխնիկական սարքվածքները, տիպային փորձարկումների ժամանակ ենթարկվում են մեխանիկական ամրության ստուգման՝ ավտոմեքենայով խմբաքանակի տեղափոխման միջոցով, հետևյալ հեռավորությունների վրա. բնահողային ճանապարհներով՝ 50 կմ՝ 20կմ/ժ միջին արագությամբ կամ ասֆալտապատ ճանապարհներով` 200կմ՝50կմ/ժ արագությամբ (կամ առնվազն 5 մմ ամպլիտուդով թրթռաստենդի վրա):
4 Մոնտյորի ապահովիչ գոտիները տիպային փորձարկումների ժամանակ ենթարկվում են դինամիկ փորձարկումների ըստ ԳՕՍՏ 12.4.089-86։
Հավելված 7
ՊԱՇՏՊԱՆՈՒԹՅԱՆ ՄԻՋՈՑՆԵՐԻ ՀԱՆՁՆՄԱՆ ԵՎ ԸՆԴՈՒՆՄԱՆ ՈՒ ԷԼԵԿՏՐԱԿԱՆ ՓՈՐՁԱՐԿՈՒՄՆԵՐԻ ՆՈՐՄԵՐ ԵՎ ԺԱՄԿԵՏՆԵՐ
Պաշտպանության միջոցի անվանումը | Էլեկտրակայանքի լարումը, կՎ | Փորձարկման լարումը, կՎ | Փորձարկման տևողությունը, րոպե | Պատրաստվածքով անցնող հոսանքը, մԱ, ոչ ավել |
Մեկուսացնող ձողեր (բացի չափիչներից) | Մինչև 1 | 2 | 5 | - |
Մինչև 35 | Եռապատիկ գծային, բայց 40-ից ոչ պակաս | 5 | - | |
110 և բարձր | Եռապատիկ գծային | 5 | - | |
Մետաղե օղակներով շարժական | 110-220 | 50 | 5 | - |
հողակցումների ձողերի մեկուսացնող մաս | 330 | 100 | 5 | - |
Չափիչ ձողեր | Մինչև 35 | Եռապատիկ գծային, բայց 40-ից ոչ պակաս | 5 | - |
110 և բարձր | Եռապատիկ ֆազային | 5 | - | |
Չափիչ ձողերի գլխիկներ | 35-330 | 35 | 5 | - |
Չափիչ ձողերի սողանցվող գլխիկների լայնական և երկայնական զոլակներ և մեկուսացնող ոլորքալար | 220-330 | 2,5` 1 սմ վրա | 5 | - |
Մեկուսացնող աքցաններ | Մինչև 1 | 3 | 5 | - |
6-10 | Եռապատիկ գծային, բայց 40-ից ոչ պակաս | 5 | - | |
35 | Եռապատիկ գծային | 5 | - | |
Գազապարպիչ լամպով 1000 Վ-ից բարձր լարման ցուցիչներ. | ||||
աշխատանքային մաս (երկայնական և լայնական մեկուսացում) | Մինչև 10 | 12 | 1 | - |
15 |
17 |
1 |
- | |
20 |
24 |
1 |
- | |
մեկուսացնող մաս | Մինչև 10 | 40-ից ոչ պակաս | 1 | - |
10-ից բարձր՝ մինչև 20 | 60-ից ոչ պակաս | 1 | - | |
20-ից բարձր՝ մինչև 35 | 105-ից ոչ պակաս | 1 | - | |
110 | 190-ից ոչ պակաս | 1 | - | |
110-ից բարձր՝ մինչև 220 | 380-ից ոչ պակաս | 1 | - | |
Ցուցանշման լարում | 2-10 | 0,55-ից ոչ բարձր | - | - |
6-10 | 1,5-ից ոչ բարձր | - | - | |
10-ից բարձր՝ մինչև 20 | 2,5-ից ոչ բարձր | - | - | |
20-ից բարձր՝ մինչև 35 | 5,0-ից ոչ բարձր | - | - | |
35-ից բարձր՝ մինչև 220 | 9,0-ից ոչ բարձր | - | - | |
1000 Վ-ից բարձր ոչ հպումնային տեսակի լարման ցուցիչներ. | ||||
մեկուսացնող մաս | 6-35 | 105 | 5 | - |
Մինչև 1000 Վ լարման ցուցիչներ. | ||||
ցուցանշման լարում | Մինչև 1 | 0,09-ից ոչ բարձր | - | - |
իրանների մեկուսացում | Մինչև 0,5 | 1 | 1 | - |
0.5-ից բարձր՝ մինչև 1 | 2 | 1 | - | |
սխեմայի սարքինության ստուգում. | ||||
միաբևեռ ցուցիչներ | մինչև 1 | 1,1 Սառ. աշխ.-ից ոչ պակաս | 1 | 0,6 |
երկբևեռ ցուցիչներ | մինչև 1 | 1,1 Սառ. աշխ.-ից ոչ պակաս | 1 | 10 |
Ֆազերի համընկնումը ստուգելու լարման ցուցիչներ. | ||||
մեկուսացնող մաս | Մինչև 1 | 40 | 5 | - |
10-ից բարձր՝ մինչև 20 | 60 | 5 | - | |
20-ից բարձր՝ | 105 | 5 | - | |
մինչև 35 | ||||
110 | 190 | 5 | - | |
աշխատանքային մաս | մինչև 10 | 12 | 1 | - |
(երկայնական և լայնական մեկուսացում) | 15 | 17 | 1 | - |
20 | 24 | 1 | - | |
(երկայնական մեկուսացում) | 35 | 70 | 1 | - |
110 | 100 | 1 | - | |
Ցուցանշման լարում. | ||||
Ըստ համաձայն միացման սխեմայի | 6 | 7,6-ից ոչ պակաս | - | - |
10 | 12,7-ից ոչ պակաս | - | - | |
15 | 20-ից ոչ պակաս | - | - | |
20 | 28-ից ոչ պակաս | - | - | |
35 | 40-ից ոչ պակաս | - | - | |
110 | 100-ից ոչ պակաս | - | - | |
ըստ հանդիպական միացման սխեմայի | 6 | 1,5-ից ոչ բարձր | - | - |
10 | 2,5-ից ոչ բարձր | - | - | |
15 | 3,5-ից ոչ բարձր | - | - | |
20 | 4,6-ից ոչ բարձր | - | - | |
35 | 20-ից ոչ բարձր | - | - | |
110 | 50-ից ոչ բարձր | - | - | |
միացման հաղորդալար | Մինչև 20 | 20 | 1 | - |
35-110 | 50 | 1 | - | |
Էլեկտրաչափիչ աքցաններ | Մինչև 1 | 3 | 5 | - |
1-ից բարձր մինչև 10 | եռապատիկ գծային, բայց 40-ից ոչ պակաս | 5 | - | |
Մալուխի վնասվածքի լուսազդանշանային ցուցիչ | ||||
աշխատանքային մաս | 6 և 10 | 10 | 1 | - |
ցուցանշման հոսանք | 6 և 10 | 6 և 10 | - | 10 |
մեկուսացնող մաս | 6 և 10 | 40 | 5 | - |
միացման հաղորդալար | 6 և 10 | 20 | 1 | - |
Տարանցումներում լարումների տարբերության որոշման սարքվածք. | ||||
աշխատանքային մաս | 6 և 10 | 10 | 1 | - |
մեկուսացնող մաս | 6 և 10 | 40 | 5 | - |
միացման հաղորդալար | 6 և 10 | 20 | 1 | - |
Մալուխի ծակման սարքվածք. | ||||
մեկուսացնող մաս | Մինչև 10 | 40 | 5 | - |
Դիէլեկտրիկ ռետինե ձեռնոցներ | Բոլոր լարումները | Ըստ տեխնիկական պայմանների | ||
Դիէլեկտրիկ բոտիներ | Բոլոր լարումները | Ըստ ԳՕՍՏ 13385-78 | ||
Դիէլեկտրիկ կրկնակոշիկներ | Մինչև 1 | Ըստ ԳՕՍՏ 13385-78 | ||
Դիէլեկտրիկ ռետինե գորգեր | Բոլոր լարումները | Ըստ ԳՕՍՏ 4997-75 | ||
Մեկուսացնող տակդիրներ | Մինչև 10 | 36 | 1 | - |
Մեկուսացնող մակադրակներ կոշտ |
Մինչև 0,5 | 1 | 1 | - |
0.5-ից բարձր՝ մինչև 1 | 2 | 1 | - | |
1-ից բարձր՝ մինչև 10 | 20 | 5 | - | |
15 | 30 | 5 | - | |
20 | 40 | 5 | - | |
ռետինե. | Մինչև 0,5 | 1 | 1 | 6 |
0,5-ից բարձր՝ մինչև 1 | 2 | 1 | 6 | |
Մեկուսացնող թասակներ. | ||||
անջատված մալուխների ջղերի վրա տեղակայման համար | Մինչև 10 | 20 | 2 | - |
բաժանիչների անջատված դանակների վրա տեղակայման համար | Մինչև 10 | 20 | 2 | - |
Մեկուսացված գործիք. | ||||
- միաշերտ մեկուսացումով | Մինչև 1 | 6 | 1 | - |
- բազմաշերտ մեկուսացումով. | Մինչև 1 | 10 | 3 | 1՝ 20 սմ-իվրա |
այդ թվում ճակատային դարձակների գլխիկներ | Մինչև 1 | 6 | 3 | 1՝ 20 սմ-իվրա |
Պաշտպանության այլ միջոցներ, 110 կՎ և բարձր լարման Էլեկտրակայանքներում լարման տակ նորոգման աշխատանքների համար մեկուսացնող սարքվածքներ և հարմարանքներ | 110-330 | 2,5՝ 1 սմ-ի վրա | 1 | 0,5 |
Ճկուն մեկուսացնող պատվածքներ | Մինչև 1 | 6 | 1 | 1 մԱ/1դմ2 |
Ճկուն մեկուսացնող մակադրակներ | Մինչև 1 | 9 | 1 | 9 |
Ծանոթություն. | 1. 1000 Վ-ից բարձր լարման ցուցիչները տիպային փորձարկումների ժամանակ, ԳՕՍՏ 20493-90-ի համաձայն ստուգում են լուսարձակման բացակայությունը՝ լարման տակ գտնվող հարևան շղթաների ազդեցությունից։ |
2. Պաշտպանության միջոցների հանձնման և ընդունման փորձարկումները անց են կացվում այն մեթոդներով, ինչ և շահագործման փորձարկումները։ | |
3. Բազմաշերտ մեկուսացումով մեկուսացված գործիքը ստուգելիս, նմուշը ընկղմում են ջրի գռի մեջ այնպես, որ ջուրը չհասնի մեկուսացման եզրերին (24±2) մմ-ով։ |
Հավելված 8
ՊԱՇՏՊԱՆՈՒԹՅԱՆ ՄԻՋՈՑՆԵՐՈՎ ՀԱՄԱԼՐՄԱՆ ՆՈՐՄԵՐ
Պաշտպանության միջոցը | Քանակը |
Էլեկտրակայանների և ենթակայանների 1000 Վ-ից բարձր լարման բաշխիչ սարքվածքներ | |
Մեկուսացնող ձող (օպերատիվ կամ ունիվերսալ) | Լարման յուրաքանչյուր դասի համար 2 հատ |
Լարման ցուցիչ | Նույնը |
Մեկուսացնող աքցաններ (ունիվերսալ ձողի բացակայության դեպքում) | Մեկական՝ լարման յուրաքանչյուր դասի համար (այդ լարումների ապահովիչների առկայության դեպքում) |
Դիէլեկտրիկ ձեռնոցներ | 2 զույգից ոչ պակաս |
Դիէլեկտրիկ բոտիներ (ԲԲՍ համար) | 1 զույգ |
Շարժական հողակցումներ | Լարման յուրաքանչյուր դասի համար 2-ից ոչ պակաս |
Պաշտպանական ցանկապատեր (վահաններ) | 2-ից ոչ պակաս |
Անվտանգության պլակատներ և նշաններ (շարժական) | Ըստ տեղային պայմանների |
Ճկափողային հակագազ | 2 հատ |
Պաշտպանական ակնոց | 2 զույգ |
330 կՎ ԲԲՍ | |
Էկրանավորող անհատական լրակազմեր | Ըստ տեղային պայմանների, բայց 1-ից ոչ պակաս |
Էկրանավորող սարքվածքներ | Ըստ տեղային պայմանների |
| |
Մեկուսացնող ձող (օպերատիվ կամ ունիվերսալ) | Ըստ տեղային պայմանների |
Լարման ցուցիչ | 2 հատ |
Մեկուսացնող աքցան | 1 հատ |
Դիէլեկտրիկ ձեռնոց | 2 զույգ |
Դիէլեկտրիկ կրկնակոշիկ | 2 զույգ |
Դիէլեկտրիկ գորգ կամ մեկուսացնող տակդիր | Ըստ տեղային պայմանների |
Պաշտպանական ցանկապատեր, մեկուսացնող մակադրակներ և անվտանգության պլակատներ ու նշաններ | Նույնը |
Պաշտպանական ակնոց | 1 զույգ |
Շարժական հողակցումներ | Ըստ տեղային պայմանների |
| |
Մեկուսացնող ձող (օպերատիվ կամ ունիվերսալ) | 1 հատ |
Դիէլեկտրիկ գորգ կամ մեկուսացնող տակդիր | Ըստ տեղային պայմանների |
| |
Լարման ցուցիչ | 1000 Վ-ից բարձր լարման յուրաքանչյուր դասի համար մեկական, և երկուական՝ մինչև 1000 Վ-ի համար |
1000 Վ-ից բարձր լարման մեկուսացնող աքցաններ (ունիվերսալ ձողերի բացակայության դեպքում) | Մեկական՝ լարման յուրաքանչյուր դասի համար (այդ լարումների ապահովիչների առկայության դեպքում) |
Մինչև 1000 Վ լարման մեկուսացնող աքցան | 1 հատ |
Էլեկտրաչափիչ աքցան | Ըստ տեղային պայմանների |
Դիէլեկտրիկ ձեռնոց | 2 զույգ |
Դիէլեկտրիկ կրկնակոշիկ | 2 զույգ |
Մեկուսացված գործիք | 1 լրակազմ |
Շարժական հողակցումներ | Ըստ տեղային պայմանների |
ԴիԷլեկտրիկ գորգեր և մեկուսացնող մակադրակներ | Նույնը |
Անվտանգության պլակատներ և նշաններ (շարժական) | Նույնը |
Պաշտպանական սաղավարտ | Յուրաքանչյուր աշխատողի համար մեկ հատ |
Շնչադիմակ | 2 հատ |
Պաշտպանական ակնոց | 2 զույգ |
| |
Մեկուսացնող ձողեր (օպերատիվ կամ ունիվերսալ) | Լարման յուրաքանչյուր դասի համար 1 հատ |
Մինչև 1000 Վ և բարձր լարման ցուցիչներ | Լարման յուրաքանչյուր դասի համար 2 հատ |
1000 Վ-ից բարձր լարման մեկուսացնող աքցաններ (ունիվերսալ ձողի բացակայության դեպքում) | Մեկական՝ լարման յուրաքանչյուր դասի համար (այդ լարումների ապահովիչների առկայության դեպքում) |
Մինչև 1000 Վ լարման մեկուսացնող աքցաններ | Ըստ տեղային պայմանների |
Դիէլեկտրիկ ձեռնոց | 3 զույգից ոչ պակաս |
Դիէլեկտրիկ բոտի (ԲԲՍ համար) | 2 զույգ |
Մեկուսացված գործիք | 1 լրակազմ |
Մինչև 1000 Վ և բարձր լարման Էլեկտրաչափիչ աքցաններ | Ըստ տեղային պայմանների |
Շարժական հողակցումներ | Ըստ տեղային պայմանների, բայց 2 հատից ոչ պակաս |
ԴիԷլեկտրիկ գորգեր և մեկուսացնող մակադրակներ | Ըստ տեղային պայմանների |
Պաշտպանական ակնոց | 2 զույգ |
Անվտանգության պլակատներ և նշաններ (շարժական) | Ըստ տեղային պայմանների |
Ֆազերի համընկնումը ստուգելու լարման ցուցիչներ | Ըստ տեղային պայմանների |
Մալուխների վնասվածքների ցուցիչներ | Նույնը |
Շնչադիմակ | Նույնը |
Պաշտպանական սաղավարտ | Յուրաքանչյուր աշխատողի համար 1 հատ |
Մոնտյորի ապահովիչ գոտի | Ըստ տեղային պայմանների |
| |
Մեկուսացնող ձողեր (օպերատիվ կամ ունիվերսալ) | Լարման յուրաքանչյուր դասի համար 1 հատ |
1000 Վ-ից բարձր լարման ցուցիչ | 1 հատ |
Մինչև 1000 Վ լարման ցուցիչ | 2 հատ |
Շարժական հողակցումներ | Ըստ տեղային պայմանների |
Ֆազերի համընկնումը ստուգելու լարման ցուցիչ | Նույնը |
Դիէլեկտրիկ ձեռնոց | 4 զույգ |
Դիէլեկտրիկ բոտիներ | 2 զույգ |
Մոնտյորի ապահովիչ գոտիներ և ճոպաններ | Ըստ տեղային պայմանների |
Պաշտպանական ակնոց | 2 զույգ |
Էլեկտրաեռակցորդի պաշտպանական վահանակ | 1 հատ |
Մեկուսացված գործիք | 2 լրակազմ |
Դիէլեկտրիկ գորգեր և մեկուսացնող մակադրակներ | Ըստ տեղային պայմանների |
Անվտանգության պլակատներ և նշաններ (շարժական) | Նույնը |
Շնչադիմակ | Ըստ տեղային պայմանների |
Պաշտպանական սաղավարտ | Յուրաքանչյուր աշխատողի համար 1 հատ |
| |
1000 Վ-ից բարձր լարման ցուցիչ | Լարման յուրաքանչյուր դասի համար 1 հատ |
Մեկուսացնող ձող (օպերատիվ) | Նույնը |
Դիէլեկտրիկ բոտիներ | 1 զույգ |
Դիէլեկտրիկ ձեռնոց | 2 զույգ |
Անվտանգության պլակատների լրակազմ | 1 լրակազմ |
Մալուխային ցանցի համար ունիվերսալ սարքվածքների լրակազմ | Նույնը |
Մալուխների վնասվածքների ցուցիչ | Ըստ տեղային պայմանների |
Պաշտպանական սաղավարտ | Բրիգադի յուրաքանչյուր անդամի համար 1 հատ |
Ծանոթագրություններ.
1. Համալրման նորմերը նվազագույնն են և պարտադիր։ Գլխավոր ճարտարագետներին իրավունք է տրվում՝ ելնելով տեղային պայմաններից (էլեկտրակայանքների հարմարակազմվածքից և լարումից, օպերատիվ և նորոգող անձնակազմի սպասարկման ոլորտից և նրանց քանակից՝ հերթափոխում կամ բրիգադում), ավելացնել դրանց քանակը և լրացնել անվանացուցակը։
2. ԲՍ միևնույն լարման (1000 Վ-ից բարձր կամ ցածր) սարքավորանքը իրարից անջատված մի քանի շինություններում տեղաբաշխելիս, պաշտպանության միջոցների ցույց տված քանակը վերաբերվում է ամբողջ ԲՍ-ին։
3. Մի շենքի (էլեկտրակայանի, ձեռնարկության, արտադրամասի) սահմաններում տեղավորված նույն լարման և միևնույն անձնակազմով սպասարկվող չորսից ոչ ավել բաշխիչ սարքվածքները կարող են ապահովվել պաշտպանության միջոցների մեկ լրակազմով (բացառությամբ ժամանակավոր ցանկապատերի և շարժական հողակցումների)։
4. Կայմասյունային ենթակայանները, ԼՏԿ և ԱԼԲՍ համալրում են պաշտպանության միջոցներով՝ ըստ տեղային պայմանների։
Հավելված 9
ԱՆՎՏԱՆԳՈՒԹՅԱՆ ՊԼԱԿԱՏՆԵՐ ԵՎ ՆՇԱՆՆԵՐ
(պատկերները բերված են շապիկի 3-րդ երեսի վրա)
Պլակատի կամ նշանի թիվը | Նշանակումը և անվանումը | Կատարումը, չափսերը, մմ | Կիրառման տիրույթը |
Արգելակող պլակատներ | |||
1. | Աշխատատեղը լարում տալու արգելման պլակատ ՉՄԻԱՑՆԵ'Լ, ՄԱՐԴԻԿ ԵՆ ԱՇԽԱՏՈՒՄ | Սպիտակ ֆոնի վրա կարմիր տառեր։ 13 և 5 մմ լայնության կարմիր երիզ, 240x130, 80x50։ Պլակատը շարժական է։ | Մինչև 1000 Վ և բարձր լարման էլեկտրակայանքներում։ Կախում են բաժանիչների, զատիչների և բեռնվածքի անջատիչների վրա, հեռագործ կառավարման բանալիների և կոճակների վրա, մինչև 1000 Վ փոխարկման սարքերի (ավտոմատների, անջատոցների, անջատիչների) վրա, որոնց սխալմամբ միացման դեպքում կարող է լարում տրվի աշխատանքային տեղի վրա։ Փոխարկման սարքեր չունեցող մինչև 1000 Վ միացումներում պլակատը պետք է կախել հանված ապահովիչների մոտ։ |
2. | Այն գծի վրա, որտեղ մարդիկ են աշխատում, լարում տալն արգելելու համար ՉՄԻԱՑՆԵ'Լ, ԱՇԽԱՏԱՆՔ ԳԾԻ ՎՐԱ |
Կարմիր ֆոնի վրա սպիտակ տառեր։ 13 և 5 մմ լայնությամբ սպիտակ երիզ, 240x130, 80x50։ Պլակատը շարժական է. |
Նույնը, բայց կախում են այն փոխարկման սարքերի շարժաբերների, կառավարման բանալիների և կոճակների վրա, որոնք սխալմամբ միացնելու դեպքում, կարող է լարում տրվի այն օդային կամ մալուխային գծին, որի վրա մարդիկ են աշխատում։ |
3. | ԷԴ ներգործության վտանգի մասին նախազգուշացնելու և առանց պաշտպանության միջոցների տեղաշարժումները արգելելու համար ՎՏԱՆԳԱՎՈՐ ԷԼԵԿՏՐԱԿԱՆ ԴԱՇՏ է ԱՌԱՆՑ ՊԱՇՏՊԱՆՈՒԹՅԱՆ ՄԻՋՈՑՆԵՐԻ ԱՆՑՆԵԼՆ ԱՐԳԵԼՎԱԾ է |
Սպիտակ ֆոնի վրա կարմիր տառեր։ 13 մմ լայնությամբ կարմիր երիզ, 240x130 Պլակատը շարժական է | 330 կՎ ԲԲՍ-ում։ Հատակագծից 1,8 մ բարձրության վրա ԷԴ լարվածությունը չափելուց հետո տեղակայվում է այն տեղամասերի ցանկապատերի վրա, որոնց ԷԴ 15 կՎ/մ-ից բարձր է. ԲԲՍ շրջանցման երթուղու վրա, ԲԲՍ շրջանցման երթուղիներից դուրս, բայց այն տեղերում, որտեղ հնարավոր է անձնակազմի մնալը այլ աշխատանքներ կատարելիս (օրինակ, հաղորդաձողերի համակարգերի կամ սարքավորանքի ցածր կախ ընկած հաղորդաձողավորման տակ)։ Պլակատը կարելի է ամրացնել հատուկ դրա համար նախատեսված 1,5-2 մ բարձրության սյան վրա։ |
4. | Մեղմված օդ, գազ տալն արգելելու համար ՉԲԱՑԵ՜Լ, ՄԱՐԴԻԿ ԵՆ ԱՇԽԱՏՈՒՄ |
Սպիտակ ֆոնի վրա կարմիր տառեր։ 13 մմ լայնությամբ կարմիր երիզ, 240 x 130 Պլակատը շարժական է. | Էլեկտրակայանների և ենթակայանների էլեկտրակայանքներում։ Կախում են. անջատիչների և բաժանիչների օդաճնշիչ շարժաբերների և օդահավաքիչների փականների և սողնակների վրա, որոնք սխալմամբ բացելու դեպքում կարող է. աշխատող մարդկանց վրա սեղմված օդ տրվի կամ գործողության մեջ դրվի անջատիչը կամ բաժանիչը, ջրածնային, ածխաթթվային և այլ խողովակների փականների և սողնակների վրա, որոնք սխալմամբ բացելու դեպքում կարող է վտանգ առաջանալ աշխատող մարդկանց համար։ |
5. | Աշխատանք կատարողի հետ առանց համաձայնեցման, գծերի անջատիչների ավտոմատ անջատումից հետո, ձեռքով կրկնական միացումն արգելելու համար ԱՇԽԱՏԱՆՔ ԼԱՐՄԱՆ ՏԱԿ, ԿՐԿԻՆ ՉՄԻԱՑՆԵ'Լ |
Սպիտակ ֆոնի վրա կարմիր տառերով։ 5 մմ լայնությամբ կարմիր երիզ, 80x50 Պլակատը շարժական է |
Վերանորոգվող ՕԳ անջատիչների կառավարման բանալիների վրա՝ լարման տակ աշխատանքներ կատարելիս։ |
Նախազգուշացնող նշաններ և պլակատներ | |||
6. | էլեկտրահոսանքահարման վտանգի մասին նախագգուշացնելու համար ԶԳՈՒ'ՅՇ, ԷԼԵԿՏՐԱԿԱՆ ԼԱՐՈՒՄ ԿԱ | Ըստ 12.4.026-76 ԳՕՍՏ-ի (թ.2.5 նշան) Դեղին ֆոն, երիզը և սլաքները սև են։ Եռանկյունու կողմը. 360 շինությունների դռների վրա 160 100 սարքավորանքի և 80 տարայի համար 50 40 25 Նշանը հաստատուն է |
Էլեկտրակայանների և ենթակայանների մինչև 1000 Վ և բարձր էլեկտրակայանքներում։ |
Նույնը | Նույնը | Բնակեցված* վայրերում։ Ամրացվում է 1000 Վ-ից բարձր լարման ՕԳ հենարաններին` հողից 2,5-3 մ բարձրության վրա, 100 մ-ից պակաս հենամեջերի դեպքում ամրացվում է մեկընդմեջ, 100 մ-ից ավել հենամեջերում և ճանապարհների վրայով անցումներում ՝ յուրաքանչյուր հենարանի վրա։ Ճանապարհների վրայով անցումների հենամեջերի հենարանների վրայի նշանները պետք է դարձված լինեն դեպի ճանապարհը, իսկ մնացած դեպքերում ՝ հենարանի կողքից հերթով աջ և ձախ կողմերից։ Պլակատները ամրացնում են մետաղե և փայտե հենարանների վրա։ | |
7. | էլեկտրահոսանքահարման վտանգի մասին նախագգուշացնելու համար ԶԳՈ՛ՒՅՇ, ԷԼԵԿՏՐԱԿԱՆ ԼԱՐՈՒՄ ԿԱ | Չափսերր նույնն են, ինչ որ թիվ 6 նշանի։ Երիզը և սլաքը դաջում են բետոնե մակերևույթի վրա՝ չլվացվող սև ներկով տրաֆարետի միջոցով։ Որպես ֆոն ծառայում է բետոնե մակերևույթը։ Նշանը հաստատուն է։ | ՕԳ երկաթբետոնե հենարանների վրա։ |
8. | Էլեկտրահոսանքահարման վտանգի մասին նախազգուշացնելու համար ԿԱՆԳՆԻ՛Ր, ԼԱՐՈՒՄ ԿԱ | Սպիտակ ֆոնի վրա սև տառեր։ 21 մմ լայնությամբ կարմիր երիզ։ ԳՕՍՏ 12.4.026-76 համաձայն կարմիր սլաք, 280 x 210 Պլակատը շարժական է: | Էլեկտրակայանների և ենթակայանների մինչև 1000 Վ և բարձր էլեկտրակայանքներում։ ՓԲՍ-ում կախում են աշխատանքային լարման տակ գտնվող հոսանքատար մասերի պաշտպանական ժամանակավոր ցանկապատերի վրա (երբ հաստատուն ցանկապատը հանված է), անցամասերում, ուր չի կարելի մտնել, տեղադրած ժամանակավոր ցանկապատերի վրա, աշխատանքային տեղերի հետ հարևան խցիկների մշտական ցանկապատերի վրա, ԲԲՍ-ում գետնի վրայից կատարվող աշխատանքների ժամանակ, կախում են աշխատանքային տեղը պատող ճոպանների և քուղերի վրա, աշխատանքային տեղի մոտերքում՝ դեպի լարման տակ գտնվող մոտակա հոսանքատար մասերի ճանապարհին գտնվող կառուցվածքների վրա։ |
9. | Բարձրացրած լարումով փորձարկումներ կատարելիս էլեկտրահոսանքահարման վտանգի մասին նախազգուշացնելու համար ՓՈՐՁԱՐԿՈ՛ՒՄ, ՎՏԱՆԳԱՎՈՐ է ԿՅԱՆՔԻ ՀԱՄԱՐ | Սպիտակ ֆոնի վրա սև տառեր։ 21 մմ լայնությամբ կարմիր երիզ։ ԳՕՍՏ 12.4.026-76 համապատասխան կարմիր սլաք, 280x210 Պլակատը շարժական է: | Բարձրացրած լարումով փորձարկումներ կատարելու համար աշխատանքային տեղը պատրաստելիս, կախում են մակագրությունով դեպի դուրս, սարքավորանքների և հոսանքատար մասերի ցանկապատերի վրա |
10. | Կառուցվածքներով բարձրանալու վտանգի մասին, որի ժամանակ հնարավոր է մոտենալ լարման տակ գտնվող հոսանքատար մասերին, նախազգուշացնելու համար ՄԻ' ԲԱՐՁՐԱՆԱ, ԿՍՊԱՆԻ |
Սպիտակ ֆոնի վրա սև տառեր։ 21 մմ լայնությամբ կարմիր երիզ։ Ըստ ԳՕՍՏ 12.4.026-76 կարմիր սլաք 280x210 Պլակատը շարժական է: | Կախում են ԲՍ-ում՝ դեպի բարձրության վրա գտնվող աշխատանքային տեղը անձնակազմի բարձրանալու համար նախատեսվածի հարևանությամբ գտնվող կառուցվածքների վրա։ |
Կարգադրագրող պլակատներ | |||
11. | Աշխատանքային տեղը ցույց տալու համար ԱՇԽԱՏԵԼ ԱՅՍՏԵ՛Ղ |
Կանաչ ֆոնի վրա 168 և 68 մմ տրամագծով սպիտակ շրջան։ Շրջանի մեջ սև տառեր։ 5 և 2 մմ լայնությամբ սպիտակ երիզ 250x250 100x100 Պլակատը շարժական է | Էլեկտրակայանների և ենթակայանների էլեկտրակայանքներում։ Կախում են աշխատանքային տեղում։ ԲԲՍ-ում աշխատանքային տեղի ցանկապատերի առկայության դեպքում, կախում են ցանկապատի հետևն անցնելու տեղում։ |
12. | Բարձրության վրա գտնվող աշխատանքային տեղը բարձրանալու ուղին ցույց տալու համար ԲԱՐՁԱՆԱԼ ԱՅՍՏԵՂ՛ՈՎ |
Նույնը | Կախում են կառուցվածքի կամ անշարժ սանդուղքի վրա, որոնցով թույլատրված է բարձրանալ դեպի բարձրության վրա գտնվող աշխատանքային տեղը։ |
Ցուցիչ պլակատ | |||
13. | էլեկտրակայանքի հողակցված տեղամասին լարում տալն արգելելու համար ՀՈՂԱԿՑՎԱ՛Ծ է | Կապույտ ֆոնի վրա սև տառեր։ 13 և 5 մմ լայնությամբ սպիտակ երիզ։ 240x130 80x50 | Էլեկտրակայանների և ենթակայանների էլեկտրակայանքներում։ Կախում են բաժանիչների, զատիչների և բեռնվածքի անջատիչների շարժաբերների վրա, որոնք սխալմամբ միացնելու դեպքում կարող է լարում տրվի էլեկտրակայանքի հողակցված տեղամասին և հեռագործ կառավարման բանալիների կոճակների վրա։ |
______________
* Բնակեցված վայրեր՝ քաղաքների, ավանների, գյուղերի, արդյունաբերական ու գյուղատնտեսական ձեռնարկությունների, նավահանգիստների, նավամատույցների, երկաթուղային կայանների, հասարակական այգիների ու զբոսայգիների, լողափերի տարածքները՝դրանց 10 տարվա հեռանկարային ծավալման սահմաններում։
Ծանոթություններ.
1. Խոշոր չափերի սարքավորանքով էլեկտրակայանքներում թույլատրվում է պլակատների չափերը աղյուսակում նշված չափերի նկատմամբ մեծացնել 2։1, 4։1, 6։1 հարաբերությամբ։
2. Ըստ հին Կանոնների պատրաստված անվտանգության պլակատները և նշանները պետք է փոխարինվեն նորերով (ըստ ԳՕՍՏ 12.4.026-76 երիզով )՝ ըստ դրանց շարքից դուրս գալուն։
Հավելված 10
Լարման տակ աշխատանքներ կատարելու (ԼԱԿ) համար մեկուսացնող սարքվածքների, պաշտպանության միջոցների մեխանիկական հանձնման եվ ընդունման փորձարկումների
Ա Ր Ձ Ա Ն Ա Գ Ր ՈՒ Թ Յ ՈՒ Ն
(Երաշխավորվող ձև)
__ ______________199 թ. |
________________________ (Փորձարկման տեղը, կազմակերպություն) |
Պատրաստվածքների մշակող ________________________________________ Պատրաստվածքների պատրաստող _____________________________________ |
Թիվը |
Պատրաստ- |
Ամբարձունա- |
Փորձար- կման սխեման |
Փորձարկման բեռնվածքը, կՆ (կԳ) | Պատրաստ- վածքների քանակը, հատ |
Յուրաքանչյուր պատրաստվածքի N |
1 |
2 |
3 |
4 |
5 |
6 |
7 |
Փորձարկումների արդյունքները.
1. Փորձարկման բեռնվածքների գործադրումից հետո, զննելիս, մնացորդային դեֆորմացիաներ չեն հայտնաբերվել:
2. Փորձարկումների ընթացքում պատրաստվածքների ստուգումը ցույց տվեց` դրանց աշխատունակությունը:
3. Պատրաստվածքները ընդունման և հանձնման փորձարկումները պահեցին:
4. Բոլոր պատրաստվածքների վրա դրված են մականշվածքներ:
Փորձարկումները անցկացրին. Փորձարկումների անցկացման | ||||
պատասխանատու | ____________ (պաշտոն) |
____________ (ստորագրություն) |
____________ (անուն, ազգանուն) | |
____________ ____________ |
____________ ____________ |
____________ ____________ |
Հավելված 11
ԼԱԿ համար պաշտպանության միջոցների եվ մեկուսացնող սարքվածքների հանձնման եվ ընդունման փորձարկումների
Գ Ր Ա Ն Ց Մ Ա Ն Մ Ա Տ Յ Ա Ն
(Հանձնարարական)
Պատրաստ- վածքի անվա- նումը |
Պատրաստ- վածքի համարը |
Ամբարձունա- կությունը կՆ(կԳ) |
Վերջին փորձար- կման թվականը |
Փորձար- կման պատճառը |
Տվյալներ՝ կատարված նորոգումների մասին, թվականի նշումով | Զննում | Փորձար- կում ստատիկ բեռնվածքով |
Փորձարկ- ման (զննման) թվականը և արդյունքը |
Հաջորդ փորձարկման (զննման) թվականը | Հանձնաժողովի նախագահը կամ փորձարկում (զննում) կատարող անձը | |
ազգանուն, անուն | ստորագ- րություն | ||||||||||
1 | 2 | 3 | 4 | 5 | 6 | 7 | 8 | 9 | 10 | 11 | 12 |
Հավելված 12
ԱՌԱՆՑ ՊԱՇՏՊԱՆՈՒԹՅԱՆ ՄԻՋՈՑՆԵՐԻ ԷԼԵԿՏՐԱԿԱՆ ԴԱՇՏՈՒՄ ՄԱՐԴՈՒ ՄՆԱԼՈՒ ԹՈՒՅԼԱՏՐԵԼԻ ԺԱՄԱՆԱԿԸ
Էլեկտրական դաշտի լարվածությունը, կՎ/մ | Առանց պաշտպանության միջոցների մնալու թույլատրելի ժամանակը | Էլեկտրական դաշտի լարվածությունը, կՎ/մ | Առանց պաշտպանության միջոցների մնալու թույլատրելի ժամանակը | ||||||
Մինչև 5-ը ներառյալ 5-ից բարձր, մինչև 20 ներառյալ |
Աշխատանքային օրվա ընթացքում
E |
20-ից բարձր`մինչև 25 25-ից բարձր |
10 րոպե Չի թույլատրվում |
Ծանոթություններ.
1. Բերված բանաձևում T՝ լարվածության համապատասխան մակադրակի ժամանակ ԷԴ-ում մնալու թույլատրելի ժամանակն է, ժ, E` վերահսկվող գոտում ներգործող ԷԴ լարվածությունը, կՎ/մ։
2. ԷԴ-ում մնալու թույլատրելի ժամանակը կարող է իրականացված լինել աշխատանքային օրվա ընթացքում միանվագ, կամ մաս-մաս։ Մնացած աշխատանքային ժամանակում ԷԴ լարվածությունը չպետք է գերազանցի 5 կՎ/մ։
Հավելված 13
Էլեկտրական դաշտի լարվածության չափման
Ա Ր Ձ Ա Ն Ա Գ Ր ՈՒ Թ Յ ՈՒ Ն
Էլեկտրա- կայանքի անվանումը |
Չափումների անցկացման թվականը | Չափիչի համարը և հավաստման տվյալները | Չափման վայրը | Էլեկտրա- կայանքների աշխատանքային լարումը, կՎ |
Օդի ջերմաս- տիճանը և հարաբերական խոնավությունը |
Չափումների արդյունքները | Ամփո- փում |
Չափումներ կատարող անձի ագգանունը և պաշտոնը | Չափումներ կատարող անձի ստորագ- րությունը |
